| Министерство транспорта Российской Федерации
Федеральное агентство железнодорожного транспорта
Федеральное государственное образовательное учреждение
Среднего профессионального образования
Уфимский техникум железнодорожного транспорта
МЕТОДИЧЕСКИЕ УКАЗАНИЯ
к выполнению
Лабораторной работы № 4
по дисциплине
Перегонные системы автоматики
Тема: Исследование и анализ работы
дешифратора числового кода
типа ДА
Разработал преподаватель
дисциплины:
Перегонные системы
автоматики
С.А. Войнов
ОДОБРЕНО
Цикловой комиссией
Специальности 190701
Войнов С. А. Методические указания к выполнению лабораторной работы № 4 по дисциплине Перегонные системы автоматики для специальности 220204 Автоматика и телемеханика на транспорте (по видам транспорта) ( на железнодорожном транспорте). Уфа: ИВЦ УТЖТ, 2007.- 14с.
Методические указания для студентов очного и заочного отделений к выполнению лабораторной работы № 4 по дисциплине «Перегонные системы автоматики». Исследование и анализ работы дешифратора числового кода типа ДА. Содержит пошаговый материал по разделам лабораторной работы для изучения принципов работы схемы дешифратора типа ДА на основе числовой кодовой АВ с односторонним движением поездов.
Автор: Войнов С.А.- преподаватель спец. дисциплин Уфимского
техникума железнодорожного
транспорта.
Рецензенты:
Р.Р. Юсупов – кандидат технических наук, зав. кафедры «О и
ПД» филиала Сам ГУПС в г. Уфа.
М.Р. Таймасова – зам. директора по научной работе Уфимского
техникума железнодорожного транспорта.
Ответственный за выпуск: Вильман С.В.
© ИВЦ УТЖТ
Лабораторная работа № 4
Тема:
Исследование и анализ работы дешифратора
числового кода типа ДА
Цель: Закрепить знания о работе схемы дешифратора
числового кода типа ДА
Оборудование: Принципиальная электрическая схема
дешифратора числового кода типа ДА
1
Теоретический материал
1.1 Дешифратор числовой кодовой автоблокировки
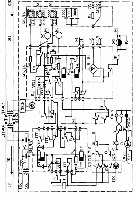
В качестве дешифрирующего устройства числовой кодовой автоблокировки используется дешифратор автоблокировочный типа ДА, состоящий из трех штепсельных блоков (см. рис. 2): блока счетчиков БС-ДА, блока исключения БИ-ДА, блока конденсаторов БК-ДА.
Блок счетчиков
БС-ДА содержит:
- реле-счетчик 1, фиксирующий поступление первого импульса
Забиваем Сайты В ТОП КУВАЛДОЙ - Уникальные возможности от SeoHammer
Каждая ссылка анализируется по трем пакетам оценки: SEO, Трафик и SMM.
SeoHammer делает продвижение сайта прозрачным и простым занятием.
Ссылки, вечные ссылки, статьи, упоминания, пресс-релизы - используйте по максимуму потенциал SeoHammer для продвижения вашего сайта.
Что умеет делать SeoHammer
— Продвижение в один клик, интеллектуальный подбор запросов, покупка самых лучших ссылок с высокой степенью качества у лучших бирж ссылок.
— Регулярная проверка качества ссылок по более чем 100 показателям и ежедневный пересчет показателей качества проекта.
— Все известные форматы ссылок: арендные ссылки, вечные ссылки, публикации (упоминания, мнения, отзывы, статьи, пресс-релизы).
— SeoHammer покажет, где рост или падение, а также запросы, на которые нужно обратить внимание.
SeoHammer еще предоставляет технологию Буст, она ускоряет продвижение в десятки раз,
а первые результаты появляются уже в течение первых 7 дней.
Зарегистрироваться и Начать продвижение
любого кодового сигнала. Счетчик имеет замедление на
притяжение якоря ОД 5 с и на отпускание якоря 0,28—0,32 с;
- реле-счетчик 1А, фиксирующий первый короткий интервал в кодах
Ж и 3 и длинный интервал в коде КЖ и имеющий замедление на
отпускание якоря ОД 5—0,2 с;
- диоды VD1,
VD3
, исключающие разряд конденсатора С1 на реле-
счетчик 1 и вспомогательное реле В, диод VD2, исключающий
разряд конденсатора СЗ помимо реле 3.
Блок исключения
БИ-ДА содержит следующие приборы:
- ПТ — помехозащитное трансмиттерное реле, исключающее
появление на светофоре желтого огня вместо красного при
неисправности изолирующих стыков;
- В — вспомогательное реле, которое вместе с реле ПТ исключает
возможность включения более разрешающих показаний на
светофоре при неисправности изолирующих стыков и фиксирует поступление кодового импульса только из собственной рельсовой цепи;
- диод VD4 — увеличивает время замедления реле В;
- диод VD5 — исключает возможность попадания циркулирующих
токов через диод VD4 в обмотку вспомогательного реле В и другие
цепи;
- диод VD6 — исключает шунтирование обмотки вспомогательного
реле В и реле ПТ диодом VD7;
- VD7 — создает замедление трансмиттерному реле Т на отпускание
якоря при передаче кода КЖ.
Блок конденсаторов
БК-ДА включает в себя:
- конденсаторы С1, С2, СЗ, которые обеспечивают замедление на
отпускание якоря сигнальных реле Ж и 3 при приеме кодов;
RТ - резистор, используемый для обогрева блока конденсаторов.
Запасными конденсаторами подбирается необходимая емкость.
В качестве датчиков числовых кодов на каждой сигнальной установке устанавливаются кодовые путевые трансмиттеры типа КПТШ-715, КПТШ-515 или бесконтактные кодовые путевые трансмиттеры БКПТ.
Кодовые путевые трансмиттеры вырабатывают числовые коды одинаковые по структуре, но различающиеся по длительности кодового цикла. У КПТШ-515 время кодового цикла составляет 1,6 с, у КПТШ-715 — 1,86 с. На смежных сигнальных установках устанавливаются разные типы кодовых путевых трансмиттеров. За счет разницы во времени кодовых циклов в смежных рельсовых цепях протекают сдвинутые по времени импульсы тока, что позволяет осуществить защиту от опасных последствий при коротком электрическом замыкании изолирующих стыков смежных рельсовых цепей.
Применение бесконтактных кодовых путевых трансмиттеров БКПТ повышает надежность работы кодообразующей аппаратуры, увеличивает срок ее безотказной службы между проверками. Выпускается два типа БКПТ: БКПТ-5 и БКПТ-7. Длительность кодовых циклов БКПТ-5 соответствует длительности кодового цикла КПТШ-515, а БКПТ-7 — КПТШ-715, но длительность интервалов и импульсов несколько отличается. График импульсов и интервалов для трансмиттеров БКПТ-5 и КПТШ-515 (указаны в скобках) приведен на рис. 1.
Сервис онлайн-записи на собственном Telegram-боте
Попробуйте сервис онлайн-записи VisitTime на основе вашего собственного Telegram-бота:
— Разгрузит мастера, специалиста или компанию;
— Позволит гибко управлять расписанием и загрузкой;
— Разошлет оповещения о новых услугах или акциях;
— Позволит принять оплату на карту/кошелек/счет;
— Позволит записываться на групповые и персональные посещения;
— Поможет получить от клиента отзывы о визите к вам;
— Включает в себя сервис чаевых.
Для новых пользователей первый месяц бесплатно.
Зарегистрироваться в сервисе

Рис. 1. Временные параметры трансмиттеров БКПТ и КПТШ-515
Для передачи кодов в рельсовую цепь используется трансмиттерное реле ТШ-65В. Трансмиттерное реле работает в тяжелых условиях, несмотря на защиту контактов от эрозии. Межремонтный срок работы составляет от 6 месяцев до 1 года. Для повышения работоспособности трансмиттерного реле применяют бесконтактный коммутатор тока БКТ.
В качестве импульсного путевого реле используется реле типа ИМВШ-110. Это реле обладает высоким быстродействием, что позволяет применять его в кодовых рельсовых цепях частотой 50 и 25 Гц. Но в процессе эксплуатации характеристики реле изменяются. Вместо реле ИМВШ устанавливают реле ИВГ, конструкция которого позволяет увеличить межремонтный срок до 8—10 лет.
1.2 Работа дешифратора ДА
При занятии поездом блок-участка ЗП импульсное путевое реле И на сигнальной точке 3 прекращает работать в кодовом режиме, так как рельсовая цепь зашунтирована скатами поезда, сигнальные реле Ж и 3 на выходе дешифратора обесточены и через тыловой контакт реле Ж создается цепь питания лампы красного огня и возбуждения огневого реле О, контролирующего рабочее состояние нити лампы:
Тыловыми контактами сигнальных реле Ж и 3 и фронтовым контактом огневого реле О создается цепь выбора кода для кодирования рельсовой цепи 5П кодом КЖ. Кодовые путевые трансмиттеры на всех сигнальных установках работают непрерывно — на сигнальной установке 3 работает трансмиттер типа КПТШ-515, а на сигнальной установке 5 — КПТШ-715. Трансмиттерное реле Т работает в коде КЖ по цепи:

Контактом трансмиттерного реле Т в рельсовую цепь 5П будут передаваться коды КЖ, которые воспринимаются импульсным путевым реле И на сигнальной установке 5, которое замыкает цепи дешифратора ДА.
Кодовый цикл КЖ (КПТШ-515) состоит из импульса длительностью 0,23 с и интервала длительностью 0,57 с (см. рис. 1). За один оборот шайбы трансмиттера проходит два кодовых цикла КЖ. При приеме кодового импульса длительностью 0,23 с одновременно образуется три цепи: 1) цепь заряда конденсатора С1; 2) цепь возбуждения реле-счетчика 1; 3) цепь возбуждения вспомогательного реле В:
По окончании замедления на притяжение якоря счетчик 1 замыкает фронтовые контакты в цепи разряда конденсатора С1 на сигнальное реле Ж и конденсатор С2:
Сигнальное реле Ж возбуждается и фронтовым контактом замыкает цепь горения лампы желтого огня на светофоре 5:
Второй фронтовой контакт сигнального реле Ж замыкает цепь контроля лампы красного огня в холодном состоянии:
До момента срабатывания реле Ж цепь 2 проходит через тыловые контакты реле Ж и ПТ, а после возбуждения реле Ж и приеме следующих импульсов заряд конденсатора С1 пойдет по цепи
При последовательном соединении фронтового контакта импульсного реле И и тылового контакта трансмиттерного реле Т в первой и второй цепях дешифратора проверяется асинхронное прохождение импульсов тока в смежных рельсовых цепях ЗП и 5П, что необходимо для контроля отсутствия неисправности изолирующего стыка.
В третьей цепи тыловым контактом помехозащитного реле ПТ проверяется отсутствие импульса в смежной рельсовой цепи, а фронтовым контактом реле И — наличие импульсов в собственной рельсовой цепи.
С момента прекращения импульса кода КЖ реле И выключится и будет находиться в обесточенном состоянии 0,57 с. После размыкания фронтового контакта реле И, и замыкания тылового обрываются цепи питания реле-счетчика 1 и вспомогательного реле В. При этом создается цепь питания реле-счетчика 1А:
Фронтовыми контактами реле-счетчика 1А изменяется цепь питания реле Ж и конденсатора С2. Цепи питания реле-счетчика 1 и реле В отключаются, но эти реле находятся на замедлении в течение 0,3 с, затем, выдержав замедление, замкнут свои тыловые контакты. Контактом реле В оборвется цепь питания реле-счетчика 1А и, выдержав замедление 0,15—0,2 с, замкнутся его тыловые контакты. К концу интервала все реле будут обесточены, кроме сигнального реле Ж. Реле Ж получает питание от разряда конденсатора С2 на его обмотку. Емкость конденсатора С2 подбирается так, чтобы у реле Ж обеспечивалось минимальное замедление на отпускание якоря, достаточное для удержания якоря реле в длинном интервале и не создающее большой задержки на включение красного огня при занятии поездом рельсовой цепи. Время замедления на отпускание якоря у реле Ж при номинальных емкостях конденсаторов С1 и С2 должно составлять 1,8—2,2 с.
При горении на светофоре 5 лампы желтого огня создается цепь кодирования кодом Ж рельсовой цепи 7П:
После освобождения рельсовой цепи ЗП, рельсовая цепь 5П будет кодироваться кодом Ж, который будет приниматься импульсным путевым реле на сигнальной установке 5, переключающимся контактом реле И замыкаются цепи дешифрирования кода. Код Ж состоит из двух импульсов по 0,38 с и двух интервалов 0,12 с и 0,72 с. При приеме и дешифрировании первого импульса длительностью 0,38 с возбудятся реле-счетчик 1, вспомогательное реле В, зарядится конденсатор С1, включится реле Ж и зарядится конденсатор С2.
В первом интервале длительностью 0,12 с реле И обесточится, отключив питание трех цепей, но реле-счетчик 1 и реле В, обладая большим замедлением, чем время интервала, удержат якоря в притянутом состоянии. Однако в этом интервале возбудится реле-счетчик 1А по цепи
Возбудившись, реле-счетчик 1А самоблокируется через фронтовой контакт реле В. От второго кодового импульса длительностью 0,38 с возбудится реле И и образуется цепь срабатывания реле 3 и заряда конденсатора СЗ:
Реле-счетчик 1А остается возбужденным по цепи самоблокировки. Через фронтовые контакты сигнальных реле Ж и 3 на светофоре 5 включается зеленый огонь:
Лампа красного огня контролируется в холодном состоянии от источника питания СХ20, МСХ посредством огневого реле О. Цепь контроля лампы красного огня проходит по высокоомной обмотке огневого реле. Контактами сигнальных реле Ж, 3 и огневого реле О замыкается цепь кодирования кодом 3 рельсовой цепи 7П. По окончании приема второго импульса кода Ж в длинном интервале (0,72 с) обрывается питание реле-счетчика 1 и реле В. Реле В, выдержав замедление 0,3 с, обрывает цепь самоблокировки реле-счетчика 1А. Реле-счетчик 1А, выдержав замедление 0,25 с, отпустит якорь в конце интервала. При выключении реле-счетчиков 1 и 1А сигнальное реле Ж получает питание от конденсатора С2, а реле 3 — от конденсатора СЗ. Реле 3 возбуждается только при приеме кода, имеющего не менее двух импульсов в цикле. Это проверяется последовательным соединением контактов реле И и контактов реле-счетчиков 1,1 А. Реле-счетчик 1 фиксирует наличие импульса; 1А — первого короткого интервала. Вторичным срабатыванием реле И при возбужденных реле-счетчиках 1 и 1А фиксируется поступление второго импульса. Итак, при дешифрировании кодов Ж на все время их приема реле Ж и 3 находятся в возбужденном состоянии. Рельсовая цепь 7П кодируется кодом 3 от КПТШ-715. Код 3 (КПТШ-715) состоит из трех импульсов: 0,35 с; 0,24 с; 0,24 с и трех интервалов: 0,12 с; 0,12 с; 0,79 с. При приеме кода 3 импульсным путевым реле И его переключающимся контактом создаются цепи дешифрирования кода. Дешифратор построен таким образом, что не различает кодов Ж и 3, поэтому при дешифрировании кода 3 дешифратор работает так же, как и при расшифровке кода Ж. От первого импульса возбуждается реле Ж, от второго — реле 3, от третьего импульса реле 3 и конденсатор СЗ получают питание непосредственно от источника. В схеме предусмотрен автоматический перенос красного огня на позади стоящий светофор в случае перегорания лампы красного огня. Если при занятой рельсовой цепи ЗП на светофоре 3 перегорает лампа красного огня, то при этом выключается огневое реле О. Контактом реле О размыкается цепь работы трансмиттерного реле Т, которое выключается и снимает кодирование кодом КЖ рельсовой цепи 5П. Реле И на сигнальной установке 5 прекращает работу и не создает цепей работы дешифратора ДА, сигнальные реле Ж и 3 находятся в выключенном состоянии, замыкая цепь горения лампы красного огня на светофоре 5. Реле Ж1, Ж2, ЖЗ используют для того, чтобы ускорить переключение разрешающего огня на запрещающий при правильном направлении движения и для ускорения посылки кода КЖ в неправильном направлении движения.
1.3 Защита от опасных отказов
Защиту от опасных отказов в числовой кодовой автоблокировке выполняет дешифратор ДА. Опасные отказы возможны при коротком или перемежающемся замыкании изолирующих стыков и длительном возбуждении реле-счетчиков. Схема дешифратора построена так, что обеспечивается непрерывная проверка работы импульсного путевого реле и реле-счетчиков.
При длительном возбуждении импульсного реле И реле-счетчик 1 получает непрерывное питание. Его фронтовыми контактами конденсаторы С1 и С2 непрерывно подключены к обмотке реле Ж. После разряда конденсаторов реле Ж выключится и включит на светофоре красный огонь.
В случае мостового замыкания контактов импульсного реле И создается непрерывная цепь питания реле-счетчиков 1, 1А и реле В. Конденсатор С1 разряжается на реле Ж, после разряда конденсатора С1 реле Ж обесточивается и на светофоре загорается красный огонь.
2 Ход выполнения работы
Для выполнения процесса исследования схемы выполните следующие действия:
А) Определите назначения реле в схеме дешифратора
автоблокировки типа ДА; определить их функциональное
участие в схеме;
Б) Выясните, какие элементы схемы дешифратора ДА входят в
состав числовой кодовой автоблокировки;
В) Руководствуясь теоретическими сведениями, выясните, как
происходит процесс работы схемы дешифратора ДА в режиме
расшифровки кодовых комбинаций КЖ, Ж и З;
Г) Определите по схеме ДА функциональное назначение реле-
счетчиков 1 и 1А, а также реле ПТ и В в дешифраторе;
Д) Выделите, на основании пунктов А- Г, основные положения
работы схемы дешифратора ДА.
Е) Ответьте на контрольные вопросы по вариантам;
Ж) Составьте отчет о проделанной работе.
3 Контрольные вопросы
На основании исследования схемы, ответьте на следующие контрольные вопросы по вариантам:
| Вариант
|
Вопросы
|
| 1
|
2
|
| 1
|
Объяснить назначение реле-счетчиков 1 и 1А
|
| 2
|
Объяснить назначение реле ПТ и реле В
|
| 3
|
Каким образом обеспечивается защита автоблокировки от короткого замыкания изолирующих стыков
|
| 4
|
Каким образом происходит питание сигнальных реле Ж и З
|
| 5
|
Какую роль выполняют реле ПТ и В дешифратора ДА в схеме автоблокировки
|
| 6
|
Роль реле-счетчиков 1 и 1А дешифратора ДА в схеме числовой кодовой автоблокировки
|
| 7
|
Как происходит перенос красного огня автоблокировки в случае перегорания лампы красного огня на проходном светофоре
|
| 8
|
Для чего в цепь заряда конденсатора С1 введен резистор R01
|
| 9
|
Для чего в цепь заряда конденсатор С3 введены тыловые контакты реле ПТ
|
| 10
|
Объясните, для чего требуется асинхронная работа импульсного путевого реле И и трансмиттерного реле Т
|
| 11
|
Объяснить цепь разряда конденсаторов С1, С2 и С3
|
| 12
|
Объясните работу дешифратора ДА при отсутствии кодов в РЦ
|
| 13
|
Объяснить цепь посылки кода Ж в РЦ при приеме кода КЖ из смежной РЦ
|
| 14
|
Для чего в цепь заряда конденсатора С3 введен резистор R02
|
| 15
|
Для чего в цепь заряда конденсатор С1 введены тыловые контакты реле ПТ
|
| 16
|
Объясните работу дешифратора ДА при наличии кода КЖ в РЦ
|




4 Литература
1. Перегонные системы автоматики. Учебник для техникумов и колледжей ж.д. транспорта/В.Ю. Виноградова, В.А. Воронин, Е.А. Казаков, Д.В. Швалов, Е.Е. Шухина; Под ред. В.Ю. Виноградовой.-М.: Маршрут, 2005.
2. Казаков А.А., Бубнов В.Д., Казаков Е.А. Автоматизированные системы интервального регулирования движения поездов: Учебник для техникумов ж.д. транспорта. М.: Транспорт, 1995.
3. Казаков А.А., Бубнов В.Д., Казаков Е.А. Системы интервального регулирования движения поездов: Учебник для техникумов ж.д. транспорта. М.: Транспорт, 1986.
|