| МИНИСТЕРСТВО ОБРАЗОВАНИЯ И НАУКИ
РОССИЙСКОЙ ФЕДЕРАЦИИ
Курский государственный технический университет
Кафедра «Электроснабжение»
РЕЛЕЙНАЯ ЗАЩИТА И АВТОМАТИКА
Методические указания к выполнению лабораторных работ для студентов специальности 140211 «Электроснабжение» всех форм обучения
Часть 2
Курск 2007
Составители: Ларин О.М., Рыбалкин О.М.
УДК 621.316
Рецензент
Кандидат технических наук В.И. Бирюлин
Релейная защита и автоматика [Текст]: методические указания к выполнению лабораторных работ, часть 2 / сост.: О.М. Ларин, О.М. Рыбалкин; Курск. гос. техн. ун-т. Курск, 2007.
Содержат сведения по выполнению лабораторных работ по дисциплине «Релейная защита и автоматика».
Предназначены для студентов специальности 140211 «Электроснабжение» всех форм обучения.
Текст печатается в авторской редакции
ИД № 06430 от 10.12.01.
Подписано в печать Формат 60х84 1/16. печать офсетная.
Усл. печ. л. Уч.-изд.л Тираж 100 экз. Заказ Бесплатно.
Курский государственный технический университет.
Издательско-полиграфический центр Курского
государственного технического университета. 305040, г. Курск, ул. 50 лет Октября, 94.
Лабораторная работа №13
Исследование дифференциального токового реле
типа ДЗТ-11
Цель работы - ознакомиться с устройством дифференциального токового реле с магнитным торможением; собрать схему испытаний, провести опыты по определению характеристик срабатывания и торможения реле, рассчитать значения МДС срабатывания и торможения.
Пояснения к работе
Дифференциальные токовые реле с магнитным торможением типа ДЗТ-11 применяются для повышения чувствительности дифференциальных защит.
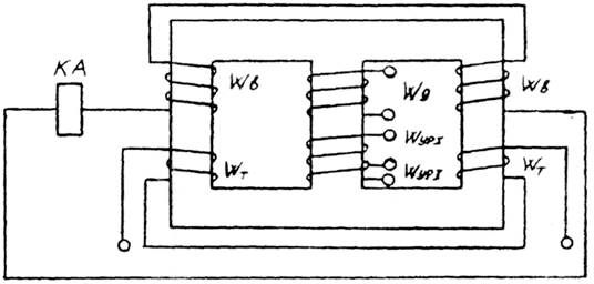
Устройство реле показано на рис. 13.1. Оно состоит из промежуточного быстронасыщающегося трансформатора тока (БНТ) и исполнительного органа - токового реле типа РТ-40 (КА). На магнитопроводе промежуточного трансформатора расположены следующие обмотки: рабочая или дифференциальная Wд, две уравнительные обмотки – WУР1
и WУР2
, тормозная - Wт, вторичная – W2
.
Секции тормозной и вторичной обмоток намотаны и соединены между собой так, что ЭДС, индуктированные магнитными потоками тормозной обмотки, в цепи исполнительного органа компенсируются (действуют встречно), а ЭДС, индуктированные потоками рабочей обмотки, действуют согласно.
Забиваем Сайты В ТОП КУВАЛДОЙ - Уникальные возможности от SeoHammer
Каждая ссылка анализируется по трем пакетам оценки: SEO, Трафик и SMM.
SeoHammer делает продвижение сайта прозрачным и простым занятием.
Ссылки, вечные ссылки, статьи, упоминания, пресс-релизы - используйте по максимуму потенциал SeoHammer для продвижения вашего сайта.
Что умеет делать SeoHammer
— Продвижение в один клик, интеллектуальный подбор запросов, покупка самых лучших ссылок с высокой степенью качества у лучших бирж ссылок.
— Регулярная проверка качества ссылок по более чем 100 показателям и ежедневный пересчет показателей качества проекта.
— Все известные форматы ссылок: арендные ссылки, вечные ссылки, публикации (упоминания, мнения, отзывы, статьи, пресс-релизы).
— SeoHammer покажет, где рост или падение, а также запросы, на которые нужно обратить внимание.
SeoHammer еще предоставляет технологию Буст, она ускоряет продвижение в десятки раз,
а первые результаты появляются уже в течение первых 7 дней.
Зарегистрироваться и Начать продвижение
Во вторичную обмотку трансформируется только ток, проходящий по рабочей обмотке. Ток, проходящий по тормозной обмотке, изменяет магнитную проницаемость магнитопровода. Поэтому условия трансформации тока из рабочей обмотки во вторичную будут определяться МДС, создаваемой током тормозной обмотки.
При внешних КЗ ток в плечах дифференциальной защиты возрастает, что приводит к увеличению МДС тормозной обмотки и в конечном итоге к насыщению крайних стержней магнитопровода. Вследствие этого трансформация тока небаланса ухудшается. Таким образом, с увеличением тока в тормозной обмотке ток, необходимый для срабатывания реле, автоматически возрастает - реле загрубляется (тормозится).
Для регулировки тока срабатывания реле и компенсации неравенства МДС, создаваемых токами в плечах защиты, рабочая и уравнительная обмотки выполнены с отпайками, как показано на схеме внутренних соединений реле (рис. 13.2). Необходимое число витков устанавливают регулировочными винтами. Цифры около гнезда указывают число включенных витков. Аналогично включается необходимое число витков тормозной обмотки.

Рис. 13.1. Устройство реле ДЗТ-11

Рис. 13.2. Схема внутренних соединений реле ДЗТ-11
Порядок выполнения
1. Ознакомиться с устройством реле, нарисовать схему внутренних соединений.
2. Собрать схему для определения характеристики срабатывания по рис. 13.3, изменяя число витков рабочей обмотки в заданных пределах, определить ток срабатывания для каждого установленного числа витков, результаты измерений занести в табл. 13.1. По опытным данным рассчитать значения МДС срабатывания как
Fср=Iср*Wд, А (13.1).
Таблица 13.1 Характеристика срабатывания
| Число витков, Wд
|
Ток срабатывания, Iср, А
|
МДС срабатывания, Fср, A
|
| |
|
|
3. Собрать схему для определения характеристики торможения реле по рис. 13.4. Для заданных значений тормозного тока определить значение тока в рабочей обмотке, при котором реле срабатывает. По результатам опытов рассчитать МДС срабатывания и МДС торможения по (13.1) с подстановкой в формулу соответствующих токов и числа витков. Опытные и расчетные результаты занести в табл. 13.2. По расчетным данным построить зависимость Fср=f(Fт).
4. По результатам опытов сделать вывод о состоянии реле.
Таблица 13.2 Характеристика торможения
| Число витков рабочей обмотки Wд
|
Число витков тормозной обмотки Wд
|
Ток срабатывания Iср, А
|
Ток торможения Iт, А
Сервис онлайн-записи на собственном Telegram-боте
Попробуйте сервис онлайн-записи VisitTime на основе вашего собственного Telegram-бота:
— Разгрузит мастера, специалиста или компанию;
— Позволит гибко управлять расписанием и загрузкой;
— Разошлет оповещения о новых услугах или акциях;
— Позволит принять оплату на карту/кошелек/счет;
— Позволит записываться на групповые и персональные посещения;
— Поможет получить от клиента отзывы о визите к вам;
— Включает в себя сервис чаевых.
Для новых пользователей первый месяц бесплатно.
Зарегистрироваться в сервисе
|
МДС срабатывания Fcp, А
|
МДС торможения Fт, A
|
| |
|
|
|
|
|

Рис. 13.3. Схема определения характеристики срабатывания реле ДЗТ-11

Рис. 13.4. Схема определения характеристики торможения реле ДЗТ-11
Содержание отчета
1. Тип испытываемого реле.
2. Схема внутренних соединений реле.
3. Таблицы с опытными и расчетными данными.
4. График зависимости Fср = f(Fт).
5. Выводы по работе в целом.
Контрольные вопросы
1. Область применения дифференциальных токовых реле с магнитным торможением.
2. Что такое магнитное торможение и как оно обеспечивается в реле ДЗТ-11 ?
3. Как производится отстройка от бросков тока намагничивания и токов небаланса в реле ДЗТ-11?
4. Как включается тормозная обмотка?
Лабораторная работа №14
Исследование продольной дифференциальной токовой защиты трансформатора
Цель работы - ознакомиться с принципами построения и действием продольной дифференциальной токовой защиты трансформатора, собрать схему испытаний; провести опыты по исследованию токораспределения в нормальном режиме работы и при внешних и внутренних КЗ.
Пояснения к работе
Продольная дифференциальная токовая защита трансформатора, широко применяется для защиты трансформаторов от КЗ. Ее действие основано на сравнении токов по стороне высшего напряжения и по стороне низшего напряжения, т.е. реле дифференциальной защиты включается на разность токов.
В нормальном режиме работы вторичные токи стороны высшего напряжения и стороны низшего напряжения имеют примерно одинаковые значения, и в реле продольной дифференциальной токовой защиты протекает небольшой ток небаланса.
При возникновении КЗ в зоне действия продольной дифференциальной токовой защиты (между трансформаторами тока стороны высшего напряжения и стороны низшего напряжения) равенство токов нарушается, так как по стороне высшего напряжения протекает ток КЗ, а на стороне низшего напряжения тока КЗ нет.
Если КЗ возникает за трансформаторами тока стороны низшего напряжения, токи увеличиваются на обоих сторонах трансформатора и результирующий ток в реле остается близким к нулю, и реле не срабатывает.
Порядок выполнения
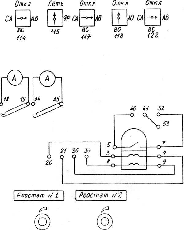
1. Изучить построение продольной, дифференциальной токовой защиты трансформатора (рис.14.1), перечертить схему защиты.
2. Собрать схему испытаний: присоединить к зажимам стенда амперметры и фазометр, на стенде лабораторной работы № 5 заменить накладку № 5 на накладку № 14.
3. Включить стенд и подать напряжение на схему.
4. Измерить значения токов и их фазы, переключая для этого токовую обмотку фазометра; результаты занести в табл. 14.1.
Таблица 14.1 Токораспределение в дифференциальной защите
| Режим
|
I1
|
I2
|
I3
|
I4
|
I5
|
| А
|
град
|
А
|
град
|
А
|
град
|
А
|
град
|
А
|
град
|
| Нормальный
|
|
|
|
|
|
|
|
|
|
|
| Внутреннее КЗ
|
|
|
|
|
|
|
|
|
|
|
| Внешнее КЗ
|
|
|
|
|
|
|
|
|
|
|

Рис. 14.1. Схема защиты трансформатора
5. Создать кратковременным нажатием кнопки режим внутреннего КЗ (КЗ в зоне действия продольной дифференциальной токовой защиты), повторить измерения токов и фаз, результат занести в табл. 14.1.
6. Создать кратковременным нажатием кнопки режим внешнего КЗ (КЗ вне зоны действия продольной дифференциальной токовой зашиты), повторить измерения токов и фаз, результат занести в табл. 14.1.
7. По результатам измерений построить векторные диаграммы токов для всех режимов и сделать выводы по работе.
Содержание отчета
1. Схема дифференциальной защиты.
2. Таблица с опытными данными.
3. Векторные диаграммы.
4. Выводы по работе.
Контрольные вопросы
1. Принцип действия продольной дифференциальной токовой защиты трансформатора.
2. Причины возникновения тока небаланса.
3. Мероприятия по снижению тока небаланса.
Лабораторная работа №15
Исследование реле частоты типа РЧ-1
Цель работы - ознакомиться с устройством реле понижения частоты типа РЧ-1; собрать схему испытаний; провести опыты по определению характеристики срабатывания реле; измерить время действия реле.
Пояснения к работе
Реле понижения частоты типа РЧ-1 используются в устройствах автоматической частотной разгрузки. Эти устройства предназначены для отключения части потребителей при снижении частоты в энергосистеме.
Реле типа РЧ-1 выполнено на полупроводниковых элементах и содержит частотно-зависимый элемент, преобразующий изменение частоты сети в изменение фазы. Он состоит из двух цепей частотно-зависимой R3,L,C и частотно-независимой (R1,R2) (рис. 15.1). На вход элемента подается напряжение сети Uс.
Ток I1
, проходящий по частотно-независимой цепи и напряжение U1
, совпадает по фазе с напряжением Uс. Фаза тока I2
, проходящего по частотно-зависимой цепи, будет определяться соотношением сопротивлений XL
и ХС
, которые зависят от частоты. Поэтому, в зависимости от величины частоты напряжения сети Uс, ток I2
может совпадать, опережать или отставать по фазе oт напряжения Uс (рис. 15.2).
Напряжение U2
совпадает по фазе с током I2
. При частоте напряжения сети больше частоты срабатывания реле напряжение U2
отстает от напряжения Uc, а при обратном соотношении частот U2
опережает Uс. Оба этих случая показаны на векторных диаграммах.
Реле РЧ-1 имеет диапазон уставок частоты срабатывания fСР
в пределах oт 50 до 45 Гц и частоты возврата fВ
в пределах от 51 до 46 Гц. Уставки можно изменять ступенями по 1 Гц при помощи контактных винтов, установленных на лицевой панели, и плавно в пределах 0-1 Гц при помощи переменных резисторов, рукоятки управления которых также выведены на лицевую панель.
Время срабатывания реле можно регулировать в пределах 0,15-0,45 с. Эта регулировка производится установкой контактных пластин между соответствующими выводами на лицевой панели реле. Также на лицевой панели расположена кнопка опробования реле. При нажатии на эту кнопку реле должно, сработать, при условии, что на реле подано напряжение питания, а на вход подано переменное напряжение.
Порядок выполнения
1. Ознакомиться с устройством и принципом действия реле, перечертить схему частотно-зависимого элемента, записать паспортные данные реле.

Рис. 15.1. Схема частотно-зависимого элемента

Рис. 15.2 Векторные диаграммы
2. Собрать схему для снятия характеристики срабатывания (рис. 15.3). Установить время срабатывания реле - 0,15 с. Подавая на вход реле со звукового генератора (ЗГ) переменное напряжение с изменяющейся частотой, определить частоту срабатывания. Уставку срабатывания реле изменять от 50 до 45 Гц с интервалом 0,5 Гц; полученные результаты занести в табл. 15.1; на каждой уставке провести три измерения. Рассчитать среднюю частоту срабатывания, погрешность срабатывания; результаты расчетов занести в табл. 15.1. Построить характеристику срабатывания как fСРΣ
= f(fУСТ
).
Таблица 15.1 Характеристика срабатывания
| Уставка реле fУСТ
, Гц
|
Частота срабатывания
|
Средняя частота срабатывания fСРΣ
, Гц
|
Погрешность реле Δf, %
|
| |
fСР1
, Гц
|
fСР2
, Гц
|
fСР3
, Гц
|
|
|
| |
|
|
|
|
|
Средняя частота срабатывания определяется как среднеарифметическое по трем частотам срабатывания
fСРΣ
= (fСР1
+ fСР2
+ fСР3
)/3, Гц (15.1)
Погрешность срабатывания реле определяется как
Δf=(fУСТ
- fСРΣ
)*100%/ fУСТ
. (15.2)
3. Собрать схему для измерения времени срабатывания (рис.15.4). Установить на звуковом генераторе частоту ниже частоты срабатывания и запустить схему. Опыт провести для уставок по частоте, равных 50, 47 и 45 Гц, и для уставок по времени, равных 0,15, 0,3, 0,45 с. На каждой уставке времени провести три измерения и рассчитать среднее время срабатывания. Опытные и расчетные данные занести в габл.15.2.
Таблица 15.2 Измерение времени срабатывания
| Уставка реле fУСТ
, Гц
|
Уставка реле tУСТ
, с
|
Время срабатывания
|
Среднее время срабатывания tСРΣ
, с
|
| tСР1
, с
|
tСР2
, с
|
tСР3
, с
|
| |
|
|
|
|
|
4. По полученным результатам сделать вывод о состоянии реле.

Рис. 15.3. Схема испытания реле РЧ-1

Рис. 15.4. Схема измерения времени срабатывания реле РЧ-1
Содержание отчета
1. Тип и паспортные данные реле.
2. Схема частотно-зависимого элемента.
3. Таблицы с опытными и расчетными данными.
4. Характеристика срабатывания.
5. Выводы по работе.
Контрольные вопросы
1. Назначение реле РЧ-1.
2. Преимущества реле РЧ-1 перед индукционными реле частоты.
3. Каким образом изменяется частота срабатывания реле РЧ-1?
4. Каким образом изменяется время срабатывания реле РЧ-1?
Лабораторная работа №16
Исследование трансформатора тока нулевой последовательности
Цель работы - ознакомиться с устройством и принципом действия трансформатора тока нулевой последовательности; собрать схему испытаний; провести испытания.
Пояснения к работе
Для защиты от замыканий кабельных линий в сетях с изолированной нейтралью предусматриваются токовые защиты нулевой последовательности, питающиеся от трансформатора тока нулевой последовательности.
Трансформатор тока нулевой последовательности выполнен на кольцевом магнитопроводе. Первичной обмоткой трансформатора является трехфазный кабель. Вторичная обмотка состоит из одного витка. Магнитные потоки, обусловленные токами трех фаз, замыкаются по всей магнитной системе.
Геометрическая сумма первичных токов в нормальном режиме и при междуфазных КЗ равна нулю, поэтому результирующий поток в таких режимах также равен нулю и тока в обмотке реле, подключенной ко вторичной обмотке трансформатора, нет. Защита на данные режимы не реагирует; по обмотке реле возможно лишь протекание незначительного тока небаланса, причиной возникновения которого является некоторая несимметрия фаз первичной цепи относительно магнитной системы. Для уменьшения тока небаланса вторичную обмотку секционируют.
В случае замыкания на землю в защищаемом кабеле, вследствие появления составляющей тока нулевой последовательности, результирующий поток не будет равным нулю. Во вторичной обмотке будет индуцироваться ЭДС, в реле появится ток и зашита сработает.
Во избежание работы защиты под влиянием токов, проходящих по броне кабеля, провод, заземляющий грабельную воронку, должен быть хорошо изолирован, проходить через трансформатор тока и на выходе присоединяться к контуру заземления. В этом случае токи, замыкающиеся по броне кабеля и по заземлению, проходят в трансформаторе в различных направлениях и их влияние на защиту устраняется.
Порядок выполнения
1. Ознакомиться с конструкцией и паспортными данными трансформатора тока нулевой последовательности, записать его данные.
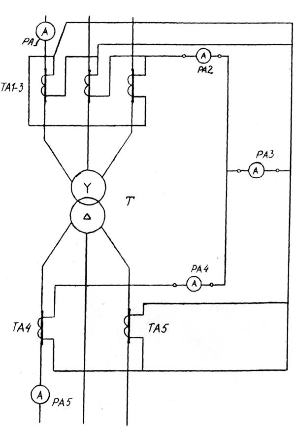
2. Собрать схему испытаний (рис. 16.1), используя стенд лабораторной работы № 5, для чего заменить накладку № 5 на накладку № 16, присоединить к разъемам трехжильный кабель и пропустить его в окно трансформатора тока нулевой последовательности.
При этом кабель должен быть расположен как можно точнее в центре окна. Имитируя различные виды повреждений, зафиксировать показания всех приборов. Данные занести в табл.16.1.

Рис. 16.1. Схема испытания трансформатора тока нулевой последовательности.
По опытным данным построить векторные диаграммы и сделать вывозы по работе.
Таблица 16.1 Испытание трансформатора тока нулевой последовательности
| Вид повреждения
|
Показания приборов, А
|
| IА
|
IВ
|
IС
|
I0
|
IР
|
| Трехфазное КЗ
|
|
|
|
|
|
| Двухфазное КЗ
|
|
|
|
|
|
| Двухфазное КЗ на землю
|
|
|
|
|
|
| Замыкание на землю
|
|
|
|
|
|
Содержание отчета
1. Паспортные данные трансформатора тока нулевой последовательности.
2. Таблица с опытными данными и векторные диаграммы.
3. Выводы по работе.
Контрольные вопросы
1. Чем определяется значение тока замыкания на землю в сети с изолированной нейтралью?
2. В каких случаях защита от замыканий на землю действует на отключение, в каких на сигнал?
3. Почему появляется ток небаланса в защите от замыканий на землю? Лабораторная работа №17
Исследование реле сопротивления КРС-112
Цель работы - ознакомиться с устройством, конструкцией и работой реле сопротивления КРС-112. Собрать схему испытаний и провести опыты по определению параметров.
Пояснения к работе
Индукционное реле сопротивления типа КРС-112 является ненаправленным реле полного сопротивления с электрическим сравнением величин тока и напряжения подводимых к реле.

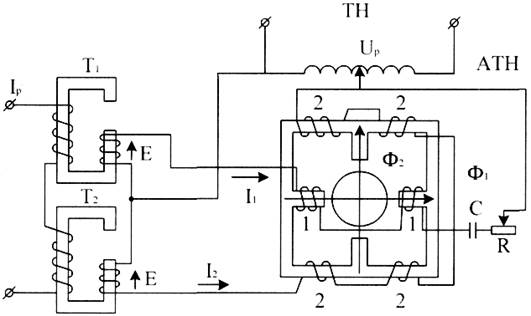
Рис. 17.1 Устройство реле КРС-112.
Реле выполнено на четырехполюсной магнитной системе. На магнитопроводе расположены две обмотки 1 и 2. Обмотка 1 питается напряжением , а обмотка 2 - напряжением , где - напряжение, пропорциональное току линии Iр. Напряжение Up подводится через автотрансформатор напряжения АТН с регулируемым коэффициентом трансформации Кн .
ЭДС Е индуктируется во вторичных обмотках трансформаторов Т1 и Т2, первичные цепи которых питаются током Iр. ЭДС трансформатора , отстает от индуктирующего ее тока Iр на 90° и пропорциональна ему по величине. Под действием напряжений U1
и U2
в обмотках возникают токи и , сдвинутые относительно напряжений на углы φ1
и φ2
. Токи I1
и I2
образуют магнитные потоки Ф1
и Ф2
, смещенные в пространстве на 90° и сдвинутые по фазе на угол ψ.

Рис. 17.2 Векторная диаграмма
Взаимодействуя с вихревыми токами в подвижной системе, потоки создают электромагнитный момент Мэ = КФ1
Ф2
sin ψ.
Из векторной диаграммы рис.17.2 . Параметры цепей 1 и 2 подобраны так, что бы =90, тогда , a . При этих условиях , а , следовательно - знак момента зависит от угла δ, величина которого определяется соотношением и . Если == , то δ = 90°, cos δ = 0. Мэ=0, т.е. реле не работает. Если < , то угол δ > 90, поток Ф2
опережает Ф1
, реле действует на замыкание контактов. Если > , то угол δ < 90, момент меняет направление и реле действует на размыкание контактов. Разделив обе части неравенства на Iр и Кн получим .
Это условие справедливо при любом φР
, поэтому характеристика такого реле изображается в осях r, х окружностью с центром в начале координат с радиусом ρ = К. Сопротивление срабатывания реле можно регулировать изменением Кн или Кт. В реле КРС-112 предусмотрена регулировка Кн путем изменения коэффициента трансформации АТН. Сопротивление срабатывания ZСР
реле с учетом механического момента Mмех определяется выражением
(17.1)
Из этого выражения следует, что механический момент обуславливает появление зависимости сопротивления срабатывания реле от тока Iр. На рис. 17.3 показан характер зависимости ZСР
=f(Iр) и возникающая при этом погрешность.

Рис. 17.3 Зависимость ZСР
=f(Iр)
При отсутствии механического момента и линейности всех элементов характеристика срабатывания не зависит от тока и изображается линией 1, а в действительности характеристика - кривой 2. В соответствии с этой кривой ZСР
= 0 имеет место при Uр = 0 реле срабатывает при определенном токе IСР
min
, который должен преодолеть сопротивление Ммех. При малых токах соизмеримых с IСР
min
, погрешность велика. По мере увеличения Iр погрешность уменьшается, а затем снова возрастает из-за насыщения магнитопровдов. Принято, что Δ ZСР
не должна превышать 10%.
Из этого условия по кривой ZСР
=f(Iр) определяют токи точной работы при которых погрешность равна 10%, a ZСР
=0,9 ZУ
.
Технические данные реле КРС-112:
1. Переменный ток 5 А, 100 В, 50 Гц.
2. Величина минимальной уставки Z0
=2±0,1 Ом/фазу.
3. Смещение центра характеристики окружности по оси активных сопротивлений не более 0,25 Ом на фазу.
4. Ток точной работы при закрученной пружине не более 2 А.
5. Время срабатывания реле при Zк =0,7*Zу не более 0,08 с.
Порядок выполнения
1. Ознакомиться с устройством реле, нарисовать схему внутренних соединений.
2. Собрать схему для проверки шкалы уставок Zу реле сопротивления рис. 17.4. По установленным штепсельным винтам на панелях W1
и W2
ATH определить уставку Zy = (Z0
*100)/N. Ставят переключатели в положение, указанное на рис. 17.4. Снять зависимость ZСР
=f(Iр). Включить стенд. Ток Iр изменяют в пределах от 1 А до 10 А. При повышении U лампа гаснет. Понижая напряжение, добиваются срабатывания реле. При каждом токе определяют Ucр и вычисляют ZСР
и ΔZСР
. Результаты опыта заносят в таблицу и строят зависимость ZСР
=f(Iр).
По зависимости ZСР
=f(Iр) определяют ток точной работы Iср.точ и минимальный ток срабатывания IСР
min
.
Таблица 17.1. Исследование реле сопротивления КРС-112
| Iу
|
1
|
2
|
3
|
4
|
5
|
6
|
7
|
8
|
9
|
10
|
| Uср, В
|
|
|
|
|
|
|
|
|
|
|
| Zср, Ом
|
|
|
|
|
|
|
|
|
|
|
| ΔZСР
, %
|
|
|
|
|
|
|
|
|
|
|
Содержание отчета
1. Тип и технические данные реле.
2. Схема внутренних соединений.
3. Таблицы с опытными и расчетными данными.
4. График ZСР
=f(Iр).
5. Выводы по работе.
Контрольные вопросы
1. Принцип работы реле.
2. Как создается вращающий момент в реле.
3. Какие факторы влияют на направление вращения якоря.
4. Как изменяют уставку реле.

Рис. 17.4 Схема для проверки реле сопротивления КРС-112.
Список использованных источников
1. Андреев В.А. Релейная защита, автоматика и телемеханика в системах электроснабжения. Учебник для студентов вузов. – М.: Высшая школа, 2005.
2. Ванин В.К., Павлов Г.М. Релейная защита на элементах аналоговой вычислительной техники. – Л. Энергоатомиздат, 1992.
3. Федосеев А.М. Релейная защита электроэнергетических систем. – М. Высшая школа, 1985.
4. Гельфанд Я.С. Релейная защита распределительных сетей. – М. Энергоатомиздат, 1987.
|