|
Зміст
1. Вступ
2. Опис приладу
3. Аналіз ринку
4. Оцінка рівня якості виробу
4.1 Вихідні положення
4.2 Обгрунтування системи параметрів
4.3 Визначення коефіцієнтів вагомості параметрів
5. Розрахунок собівартості виробу
5.1 Калькуляція собівартості
5.1.1 Сировина та матеріали
5.1.2 Покупні комплектуючі виробі, напівфабрикати, роботи і послуги виробничого характеру сторонніх підприємств та організацій
5.1.3 Основна заробітна плата
5.1.4 Додаткова заробітна плата
5.1.5 Відрахування на соціальні заходи
5.1.6 Загальновиробничі витрати
5.1.7Адміністративні витрати
5.1.8Витрати на збут
6. Визначення ціни виробу
6.1 Нижня межа ціни
6.2 Верхня межа ціни
6.3 Договірна ціна
6.4 Визначення мінімального обсягу виробництва продукції
7. Висновки
1. ВСТУП
Метою курсової роботи є систематизація і закріплення теоретичних знань в галузі економіки та організації виробництва і використання їх для техніко-економічного обґрунтування новацій.
В курсовій роботі будемо проводити аналіз доцільності виробництва фотосторожа з пульсуючим променем. Для цього проведемо опис нового виробу проаналізуємо ринок; проведемо оцінку якості виробу, розрахунок собівартості, визначимо ціну виробу та мінімальний обсяг виробництва.
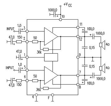
2. ОПИС ПРИЛАДУ
Підсилювач низької частоти (далі – ПНЧ) простий і надійний, має малі габарити, мінімальне число зовнішніх пасивних елементів, широкий діапазон напруг живлення. ПНЧ можна використовувати у складі музичного аудіокомплексу, саббуфера, стереофонічних систем до персонального комп’ютера. Схема електрична зображена на рис.1.

Рис.1. Схема електрична ПНЧ
ПНЧ в складі багатьох систем є новим товаром і повинен задовольнити потреби, які мають вищі показники якості, надійності, низьку собівартість, малі розміри.
ПНЧ складається з друкованої плати та навісних елементів, які на ній розміщені. Плата розміщена в корпусі. Підсилювач є закінченим вузлом і призначений для встановлення в складних аудіосистемах.
Основні технічні показники підсилювача наведені в табл.1
Таблиця 1 Основні технічні показники ПНЧ
| напруга живлення, В
|
потужність виходу, Вт
|
діапазон робочих частот, Гц
|
навантаження на виході
|
тип мікросхеми
|
кількість навісних елементів
Забиваем Сайты В ТОП КУВАЛДОЙ - Уникальные возможности от SeoHammer
Каждая ссылка анализируется по трем пакетам оценки: SEO, Трафик и SMM.
SeoHammer делает продвижение сайта прозрачным и простым занятием.
Ссылки, вечные ссылки, статьи, упоминания, пресс-релизы - используйте по максимуму потенциал SeoHammer для продвижения вашего сайта.
Что умеет делать SeoHammer
— Продвижение в один клик, интеллектуальный подбор запросов, покупка самых лучших ссылок с высокой степенью качества у лучших бирж ссылок.
— Регулярная проверка качества ссылок по более чем 100 показателям и ежедневный пересчет показателей качества проекта.
— Все известные форматы ссылок: арендные ссылки, вечные ссылки, публикации (упоминания, мнения, отзывы, статьи, пресс-релизы).
— SeoHammer покажет, где рост или падение, а также запросы, на которые нужно обратить внимание.
SeoHammer еще предоставляет технологию Буст, она ускоряет продвижение в десятки раз,
а первые результаты появляются уже в течение первых 7 дней.
Зарегистрироваться и Начать продвижение
|
| нижня
|
верхня
|
| 9-22
|
2х4,5
|
40
|

|
2 гучномовця по 4 – 60 Ом
|
TA7235P
|
14
|
3. АНАЛІЗ РИНКУ
Продаж виробу буде здійснюватись на внутрішньому ринку України та в країнах СНД. Продаж планується проводити як оптовим покупцям, так і в роздріб у фірмових магазинах та в інших представництвах фірми.
Також буде організовано гарантійне та післягарантійне обслуговування приладів в усіх фірмових магазинах та в усіх представництвах фірми.
Орієнтований обсяг виробництва буде складати 5000 шт/рік.
Головні конкуренти на ринку є такі добре відомі світові фірми, як NEC, Rohm, RFT, PANASONIC, SONY, HITACHI, Motorola, Toshiba, PHILIPS, PIONEER.
Найбільше наближеним по технічним характеристикам до розробленого пристрою є ПНЧ на мікросхемі ВА5304
фірми Rohm (рис. 2)

Рис.2. ПНЧ на мікросхемі ВА5304 фірми Rohm
Основні технічні показники підсилювача фірми Rohm наведені в табл.2
Таблиця 2
| напруга живлення, В
|
потужність виходу, Вт
|
діапазон робочих частот, Гц
|
навантаження на виході
|
тип мікросхеми
|
кількість навісних елементів
|
| нижня
|
верхня
|
| 9-15
|
2х3
|
20
|

|
2 гучномовця по 4-20 Ом
|
ВА5304
|
16
|
4. О
ЦІНКА РІВНЯ ЯКОСТІ ВИРОБУ
Оцінка рівня якості приладу проводиться з метою порівняльного аналізу визначення найбільш ефективного в технічному відношенні варіанта інженерного рішення. Така оцінка проводиться на стадіях створення нової і модернізації діючої техніки, при впровадженні її в виробництво, в процесі проведення функціонально вартісного аналізу тощо.
Для оцінки рівня якості виробу використовується коефіцієнт технічного рівня ( ), який розраховується для кожного варіанту інженерного рішення:
| (1)
|
де – коефіцієнт вагомості -го параметра якості -го варіанта в сукупності прийнятих для розгляду параметрів якості;
– оцінка -го параметра якості -го варіанта виробу;
– кількість параметрів виробу.
При наявності кількісної характеристики виробу коефіцієнт технічного рівня можна визначити за формулою:
, (2)
де – відносний (одиничний) -й показник якості.
4.2 Обґрунтування системи параметрів виробу і визначення відносних показників якості
На основі даних про зміст основних функцій, які повинен реалізовувати виріб, вимог замовника, а також умов, які характеризують експлуатацію виробу, визначають основні параметри виробу, які будуть використані для розрахунку коефіцієнта технічного рівня виробу.
Відносні показники якості по будь-якому параметру , якщо вони находяться в лінійній залежності від якості, визначаються за формулами:
(3)
Або
(4)
де РНі
, РБі
– числові значення -го параметру відповідно нового і базового виробів. Формула (3) використовується при розрахунку відносних показників якості, коли збільшення величини параметра веде до покращення якості виробу і формула (4) – коли зі збільшенням величини параметра якість виробу погіршується.
Порівняльна характеристика параметрів нового і базового виробів наведена в табл.3.
Сервис онлайн-записи на собственном Telegram-боте
Попробуйте сервис онлайн-записи VisitTime на основе вашего собственного Telegram-бота:
— Разгрузит мастера, специалиста или компанию;
— Позволит гибко управлять расписанием и загрузкой;
— Разошлет оповещения о новых услугах или акциях;
— Позволит принять оплату на карту/кошелек/счет;
— Позволит записываться на групповые и персональные посещения;
— Поможет получить от клиента отзывы о визите к вам;
— Включает в себя сервис чаевых.
Для новых пользователей первый месяц бесплатно.
Зарегистрироваться в сервисе
Таблиця 3 Характеристика параметрів нового і базового виробів
| Параметр
|
|
Умовне позначення
|
Абсолютне значення параметру
|
Показн.
якості
|
| новий
|
базовий
|

|
| 1. Напруга живлення ΔU=UП1
-UП2
|
В
|

|
9
|
9
|
2,2
|
| 
|
22
|
15
|
| 2. Потужність виходу
|
Вт
|

|
9
|
6
|
1,5
|
| 3. Діапазон робочих частот Δf=fН
-fВ
|
Гц
|

|
40
|
20
|
1,0
|
| кГц
|

|
20
|
20
|
| 4. Навантаження на виході ΔR=R1
-R2
|
Ом
|
R1
|
4
|
4
|
3,5
|
| R2
|
60
|
20
|
| Тип мікросхеми
5. вага
6. об’єм
|
гр
см3
|

V
|
TA7235P
7
2
|
ВА5304
5
1,6
|
0,7
0,8
|
| 7. Кількість навісних елементів
|
шт
|

|
14
|
16
|
0,9
|
Вагомість кожного параметра в загальній кількості розглянених при оцінці параметрів визначається методом попарного порівняння. Оцінку проводить експертна комісія, кількість членів якої повинна дорівнювати непарному числу (не менше 7 чол.). Експерти повинні бути фахівцями у даній предметній галузі. Після детального обговорення та аналізу кожний експерт оцінює ступінь важливості параметрів шляхом присвоєння їм рангів Результати експертного рангування даються в табл. 4.
Обчислимо суму рангів кожного показника:
де -ранг і-го параметра, визначений j-м експертом; N –число експертів.
Обчислюємо середню суму рангів (Т):

де n –кількість оцінюваних параметрів; - загальна сума рангів, що дорівнює:

Далі визначаємо відхилення суми рангів кожного параметру (Ri) від середньої суми рангів (Т):

Сума всіх повинна = 0.
Таблиця 4 Результати рангування параметрів
| № параметра
|
Ранг параметра за оцінкою експерта
|
Сума рангів
Ri
|
Відхилення 
|

|
| 1
|
2
|
3
|
4
|
5
|
6
|
7
|
| 1
|
1
|
2
|
1
|
1
|
1
|
2
|
2
|
10
|
-18
|
324
|
| 2
|
3
|
3
|
4
|
4
|
4
|
3
|
4
|
25
|
-3
|
9
|
| 3
|
4
|
4
|
3
|
3
|
3
|
5
|
3
|
25
|
-3
|
9
|
| 4
|
5
|
5
|
5
|
5
|
5
|
4
|
5
|
34
|
6
|
36
|
| 5
|
6
|
6
|
7
|
7
|
7
|
6
|
7
|
46
|
18
|
324
|
| 6
|
7
|
7
|
6
|
6
|
6
|
7
|
6
|
45
|
17
|
289
|
| 7
|
2
|
1
|
2
|
2
|
2
|
1
|
1
|
11
|
-17
|
289
|
| Сума
|
0
|
1280
|
Обчислюємо та загальну суму квадратів відхилень:

Визначаємо коефіцієнт узгодженості:

Визначена розрахункова величина W порівнюється з нормативною Wн (якщо W Wн, визначені данні заслуговують на довір’я і придатні до використання ).
Для електровимірювальних і радіотехнічних виробів Wн=0,77 [1].
Порівнявши W Wн – робимо висновок - розрахунки зроблені вірно.
Використовуючи отримані від кожного експерта результати рангування параметрів проводиться попарне порівняння всіх параметрів. Результати порівняння заносяться до таблиці 5.
Таблиця 5 Попарне порівняння параметрів
| Найменування показників
|
Експерти
|
Сумарна оцінка
|
Числове значення коефіцієнта важливості
|
| 1
|
2
|
3
|
4
|
5
|
6
|
7
|
| 1 і 2
|
>
|
>
|
>
|
>
|
>
|
>
|
>
|
>
|
1,5
|
| 1 і 3
|
>
|
>
|
>
|
>
|
>
|
>
|
>
|
>
|
1,5
|
| 1 і 4
|
>
|
>
|
>
|
>
|
>
|
>
|
>
|
>
|
1,5
|
| 1 і 5
|
>
|
>
|
>
|
>
|
>
|
>
|
>
|
>
|
1,5
|
| 1 і 6
|
>
|
>
|
>
|
>
|
>
|
>
|
>
|
>
|
1,5
|
| 1 і 7
|
>
|
<
|
>
|
>
|
>
|
<
|
<
|
>
|
1,5
|
| 2 і 3
|
>
|
>
|
<
|
<
|
<
|
>
|
<
|
<
|
0,5
|
| 2 і 4
|
>
|
>
|
>
|
>
|
>
|
>
|
>
|
>
|
1,5
|
| 2 і 5
|
>
|
>
|
>
|
>
|
>
|
>
|
>
|
>
|
1,5
|
| 2 і 6
|
>
|
>
|
>
|
>
|
>
|
>
|
>
|
>
|
1,5
|
| 2 і 7
|
<
|
<
|
<
|
<
|
<
|
<
|
<
|
<
|
0,5
|
| 3 і 4
|
>
|
>
|
>
|
>
|
>
|
<
|
>
|
>
|
1,5
|
| 3 і 5
|
>
|
>
|
>
|
>
|
>
|
>
|
>
|
>
|
1,5
|
| 3 і 6
|
>
|
>
|
>
|
>
|
>
|
>
|
>
|
>
|
1,5
|
| 3 і 7
|
<
|
<
|
<
|
<
|
<
|
<
|
<
|
<
|
0,5
|
| 4 і 5
|
>
|
>
|
>
|
>
|
>
|
>
|
>
|
>
|
1,5
|
| 4 і 6
|
>
|
>
|
>
|
>
|
>
|
>
|
>
|
>
|
1,5
|
| 4 і 7
|
<
|
<
|
<
|
<
|
<
|
<
|
<
|
<
|
0,5
|
| 5 і 6
|
>
|
>
|
<
|
<
|
<
|
>
|
<
|
<
|
0,5
|
| 5 і 7
|
<
|
<
|
<
|
<
|
<
|
<
|
<
|
<
|
0,5
|
| 6 і 7
|
<
|
<
|
<
|
<
|
<
|
<
|
<
|
<
|
0,5
|
В даний час найбільш широко використовуються наступні значення коефіцієнтів переваги ( ) [1]:

де – параметри, які порівнюються між собою.
На основі числових даних (таблиці 5) складають квадратну матрицю - розрахунок вагомості параметрів (таблиця 6)
Таблиця 6 Розрахунок вагомості параметрів
| Параметри
|
Параметри
|
Перша ітерація
|
Друга ітерація
|
| 1
|
2
|
3
|
4
|
5
|
6
|
7
|

|

|

|

|
| 1
|
1,0
|
1,5
|
1,5
|
1,5
|
1,5
|
1,5
|
1,5
|
10
|
0,204082
|
68,5
|
0,21746
|
| 2
|
0,5
|
1,0
|
0,5
|
1,5
|
1,5
|
1,5
|
0,5
|
7
|
0,142857
|
43
|
0,136508
|
| 3
|
0,5
|
1,5
|
1,0
|
1,5
|
1,5
|
1,5
|
0,5
|
8
|
0,163265
|
50,5
|
0,160317
|
| 4
|
0,5
|
0,5
|
0,5
|
1,0
|
1,5
|
1,5
|
0,5
|
6
|
0,122449
|
36,5
|
0,115873
|
| 5
|
0,5
|
0,5
|
0,5
|
0,5
|
1,0
|
0,5
|
0,5
|
4
|
0,081633
|
26,5
|
0,084127
|
| 6
|
0,5
|
0,5
|
0,5
|
0,5
|
1,5
|
1,0
|
0,5
|
5
|
0,102041
|
31
|
0,098413
|
| 7
|
0,5
|
1,5
|
1,5
|
1,5
|
1,5
|
1,5
|
1,0
|
9
|
0,183673
|
59
|
0,187302
|
| Разом
|
49
|
1
|
315
|
1
|
Розрахунок вагомості (пріоритетності) кожного параметра проводиться за наступними формулами:
| , 
|
де – вагомість -го параметра за результатами оцінок всіх експертів; визначається як сума значень коефіцієнтів переваги ( ) даних усіма експертами по -му параметру.
Результати розрахунків заносяться в таблицю 6.
Відносні оцінки вагомості ( ) розраховуються декілька раз, доки наступне значення буде незначно відхилятися від попереднього (менше 5%). На другій ітерації значення коефіцієнта вагомості ( ) розраховується так:
,
де визначається .
Відносна оцінка, яка отримана на останній ітерації розрахунків, приймається за коефіцієнт вагомості ( ) -го параметру.
За отриманими значеннями і визначаємо коефіцієнт технічного рівня:

5. РОЗРАХУНОК СОБІВАРТОСТІ ВИРОБУ
Розрахунок собівартості виробу, що проектується, передбачає складання калькуляції відповідно до встановленого в галузі переліку статей витрат.
Калькуляція собівартості складається згідно з "Типовим положенням з планування, обліку і калькулювання собівартості (робіт, послуг) у промисловості. В даній роботі будуть враховані статті калькуляції, які найчастіше використовуються на підприємствах приладобудівних галузей виробництва.
Ціни взяті за прайс листом фірми СЄА (www.sea.com.ua) на 25.11.2007 р.
Витрати на придбання матеріалів обчислюються на підставі норм їх витрачання і цін з урахуванням транспортно-заготівельних витрат.
де - норма витрат i-го матеріалу на одиницю продукції, грн.; - ціна одиниці і-го матеріалу, грн.; - коефіцієнт, який враховує транспортно-заготівельні витрати.
Розрахунки зводяться у табл. 7.
Таблиця 7 Витрати на матеріали
| Матеріал
|
Стандарт або марка
|
Одиниця виміру
|
Норма витрат на виріб
|
Ціна одиниці, грн.
|
Сума, грн.
|
| 1. Припій
|
ПОС-61
|
кг
|
0,0005
|
33,00
|
0,017
|
| 2. Флюс
|
|
кг
|
0,001
|
15,00
|
0,015
|
| Невраховані матеріали, 15 %
|
0,11
|
| Транспортно-заготівельні витрати, 10 %
|
0,07
|
| Всього
|
0,23
|
Отже, витрати на матеріали складають 0,23 грн.
5.1.2 Покупні комплектуючі виробі, напівфабрикати, роботи і послуги виробничого характеру сторонніх підприємств та організацій
Розрахунки по витратам на покупні вироби та напівфабрикати зводяться у таблицю 8.
Таблиця 8 Витрати на покупні вироби та напівфабрикати
| Вироби, напівфабрикати
|
Стандарт або марка
|
Кількість, од.
|
Ціна за одиницю, грн.
|
Сума, грн.
|
1. Друкована плата
|
-
|
1
|
1,5
|
1,5
|
2. Мікросхема
|
TA7235P
|
2
|
1,6
|
3,2
|
3. Конденсатор
|
100 мкФ 16 В (CONIS EA-7) 5*11
1000 мкФ 10 В (CONIS EA-7)10*16,5
47 мкФ 16 В (CONIS EA-7) 6,3*11
0,1 мкФ 63В (PHILIPS RSM-035) 5*11
|
2
2
2
2
|
0,35
0,48
0,24
0,55
|
0,7
0,96
0,48
1,1
|
| 4. Резистори
|
С2-23-0,5 150Ом ( 10%)
С2-23-0,5 36 кОм ( 10%)
|
2
2
|
0,42
0,45
|
0,84
0,9
|
| Разом
|
|
|
|
9,68
|
| Транспортно-заготівельні витрати Ктр
=1.1
|
|
|
|
0,8
|
| Всього
|
|
|
|
10,48
|
Витрати за цією статтею розраховуються по кожному виду робіт (операцій) залежно від норми часу (нормативної трудомісткості) та погодинної тарифної ставки робітників:
,
де –погодинна тарифна ставка для -го виду робіт (операцій), грн.;
– норма часу для -го виду робіт (операцій), н. годин.
Перелік робіт (операцій) відповідає технологічному процесу виробництва виробу. Норми часу для монтажних робіт визначаються типовими нормами часу на монтажні роботи [1]. Результати зводяться у таблицю 9.
Таблиця 9 Основна заробітна плата
| Найменування робіт (операцій)
|
Середня часова тарифна ставка, грн.
|
К-ть, шт.
|
Норма часу, годин
|
Сума, грн.
|
| 1. Підготовка друкованої плати
|
2,8
|
1
|
0,0180
|
0,05
|
| 2. Підготовка мікросхеми до монтажу
|
3,0
|
2
|
0,0020
|
0,01
|
| 3. Підготовка радіоелементів до монтажу
|
2,7
|
14
|
0,0018
|
0,07
|
| 4. Встановлення мікросхеми на друковану плату
|
3,0
|
2
|
0,0165
|
0,1
|
| 5. Встановлення радіоелементів на друковану плату
|
2,7
|
14
|
0,0034
|
0,13
|
| 6. Підпайка
|
2,8
|
30
|
0,0002
|
0,02
|
| 7. Збірка корпусу
|
2,7
|
1
|
0,0300
|
0,08
|
| 8. Встановлення плат в корпус
|
2,8
|
1
|
0,0200
|
0,06
|
| 9. Інші невраховані роботи
|
2,5
|
1
|
0,0595
|
0,15
|
| Разом
|
0,1514
|
0,67
|
| Преміальні доплати (45 %)
|
0,4
|
| Всього
|
1,74
|
Таким чином, основна заробітна плата дорівнює СЗ.О
=1,74 грн.
Витрати за цією статтею визначаються у відсотках до основної заробітної плати:
грн.
,
де – коефіцієнт, який враховує додаткову зарплату.
За діючими на 01. 04. 2003 р. нормативами відрахування на соціальне страхування складає 37,5% від суми основної та додаткової заробітної плати:
грн
де – коефіцієнт, який враховує відрахування на соціальні потреби.
Враховуючи, що собівартість виробу визначається на ранніх стадіях його проектування в умовах обмеженої інформації щодо технології виробництва та витрат на його підготовку у загальновиробничі витрати включаються, крім власне цих витрат, витрати на: освоєння основного виробництва, відшкодування зносу спеціальних інструментів і пристроїв цільового призначення, утримання та експлуатацію устаткування. При цьому загальновиробничі витрати визначаються у відсотках до основної заробітної плати. При такому комплексному складі загальновиробничих витрат їх норматив ( ) досягає 200–300%. Візьмемо норматив загальновиробничих витрат . Тоді маємо:

5.1.7
Адміністративні витрати
Ці витрати відносяться на собівартість виробу пропорційно основній заробітній платі і на приладобудівних підприємствах вони становлять ( ) 100–200%:

5.1.8
Витрати на збут
Витрати за цією статтею визначаються у відсотках до виробничої собівартості (звичайно, ), - сума за усіма наведеними вище статтями калькуляції, являє повну собівартість продукції.
.
Результати виконаних розрахунків зводяться до табл. 10.
Таблиця 10 Калькуляція собівартості виробу
| №
|
Статті витрат
|
Сума, грн.
|
| 1
|
Сировина та матеріали
|
|
| 2
|
Покупні комплектуючі вироби, напівфабрикати, роботи і послуги виробничого характеру сторонніх підприємств та організацій
|
10,48
|
| 3
|
Основна заробітна плата
|
1,74
|
| 4
|
Додаткова заробітна плата
|
0,6
|
| 5
|
Відрахування на соціальне страхування
|
0,87
|
| 6
|
Загальновиробничі витрати
|
5,22
|
| 7
|
Адміністративні витрати
|
3,48
|
| |
Виробнича собівартість
|
22,62
|
| 8
|
Витрати на збут
|
0,45
|
| |
Повна собіварість
|
23,07
|
6. ВИЗНАЧЕННЯ ЦІНИ ВИРОБУ
Серед різних методів ціноутворення на ранніх стадіях проектування досить поширений метод лімітних цін. При цьому визначається верхня і нижня межа ціни.
6.1 Нижня межа ціни
Нижня межа ціни ( ) захищає інтереси виробника продукції і передбачає, що ціна повинна покрити витрати виробника, пов'язані з виробництвом і реалізацією продукції, і забезпечити рівень рентабельності не нижчий за той, що має підприємство при виробництві вже освоєної продукції.
де – оптова ціна підприємства, грн.; – повна собівартість виробу, грн.; – нормативний рівень рентабельності, 20%; – податок на додану вартість, 20%.
Таким чином отримуємо:
грн.
грн.
Верхня межа ціни ( ) захищає інтереси споживача і визначається тією ціною, яку споживач готовий сплатити за продукцію з кращою споживчою якістю

де – ціна базового виробу, грн. ;
КТР
– рівень якості нового виробу відносно базового.
Договірна ціна ( ) може бути встановлена за домовленістю між виробником і споживачем в інтервалі між нижньою та верхньою лімітними цінами.

З виразу
вибираємо 
6.4 Визначення мінімального обсягу виробництва продукції
Собівартість річного випуску продукції

де  - повна собівартість одиниці продукції, грн.;
- умовно-змінні витрати =0,7;
- умовно-постійні витрати =0,3;
Х
- виробнича потужність підприємства X
=6000 од./рік;
- річний обсяг випуску продукції =5000 од./рік;

Вартість річного випуску продукції


Визначимо при якому обсязі продукції ( ) виторг від реалізації продукції та ї собівартість співпадають (прибуток дорівнює 0), що відповідає беззбитковості виробництва:

од.
Обсяг продукції, при якому буде досягнуто запланований рівень рентабельності

 од.
Річний прибуток при досягненні запланованого рівня рентабельності складе:


Будуємо графік (рис.3), за допомогою якого визначаємо обсяги виробництва при яких відповідно буде беззбитковість виробництва або досягнуто запланований рівень рентабельності.
7. ВИСНОВКИ
Визначивши для нашого підсилювача низьких частот Кт.р.
=1.19 можемо сказати, що він є конкурентноздатним.
Повна собівартість складає 23,07грн.
Нижня межа ціни - 
Верхня межа ціни - 
Договірна ціна -
Обсяг продукції при якому прибуток дорівнює 0 - од
.
Обсяг продукції при якому буде досягнуто запланований рівень рентабельності - од.
Собівартість виробу переважно залежить від покупних радіо компонентів. Шляхи зниження собівартості:
- вибір уніфікованих, стандартних виробів;
- оптимізація електричної, принципової, функціональної схем;
- вибір матеріалів;
- розробка конструкції придатної до автоматизованого виробництва;
- вибір та обґрунтування найбільш досконалих та економічних технологічних процесів і методів організації виробництва.
|