| ФЕДЕРАЛЬНОЕ АГЕНТСТВО ПО ОБРАЗОВАНИЮ
Бийский технологический институт (филиал)
государственного образовательного учреждения
высшего профессионального образования
«Алтайский государственный технический университет
им. И.И. Ползунова»
М.А. Ленский, А.И. Жигульский
ТЕПЛОТЕХНИКА.
СБОРНИК ЛАБОРАТОРНЫХ РАБОТ
Методические рекомендации по выполнению лабораторных работ
для студентов всех форм обучения всех специальностей
Бийск
Издательство Алтайского государственного технического университета им. И.И. Ползунова
2009
УДК 621.1016 (076.5)
Л46
Методические рекомендации разработаны в соответствии с госу-дарственными образовательными стандартами специальностей и на основании рабочих программ дисциплин.
Рецензент: к.х.н. профессор БТИ АлтГТУ Попенко Е.М.
Ленский, М.А.
Л46 Теплотехника. Сборник лабораторных работ: методические реко-
мендации по выполнению лабораторных работ для студентов всех
форм обучения всех специальностей / М.А. Ленский, А.И. Жигуль-
ский; Алт. гос. техн. ун-т, БТИ. – Бийск: Изд-во Алт. гос. техн. ун-та, 2009. – 56 с.
Методические рекомендации предназначены для студентов технических вузов всех форм обучения и специальностей, содержат основные лабораторные работы по курсу теплотехнических дисциплин. В приложении представлен необходимый справочный материал для расчетов.
УДК 621.1016 (076.5)
Рассмотрены и одобрены
на заседании кафедры ТГВ ПАХТ
Протокол № 3 от 24.03.2009 г.
© М.А. Ленский, А.И. Жигульский, 2009
© БТИ АлтГТУ, 2009
СОДЕРЖАНИЕ
ВВЕДЕНИЕ.. 4
Содержание отчета по лабораторной работе.. 5
1 ЛАБОРАТОРНАЯ РАБОТА № 1. ТЕПЛОВОЙ ЭКВИВАЛЕНТ ЭЛЕКТРИЧЕСКОЙ ЭНЕРГИИ 6
2 ЛАБОРАТОРНАЯ РАБОТА № 2. ПОСТРОЕНИЕ
ИНДИКАТОРНОЙ ДИАГРАММЫ ПОРШНЕВОГО
КОМПРЕССОРА…………………………………………………………10
3 ЛАБОРАТОРНАЯ РАБОТА № 3. ИЗУЧЕНИЕ ПРОЦЕССА
ТЕПЛОПЕРЕДАЧИ В ДВУХТРУБНОМ ТЕПЛООБМЕННИКЕ
ТИПА «
ТРУБА В ТРУБЕ»
……………………………………………….19
4 ЛАБОРАТОРНАЯ РАБОТА № 4. ИССЛЕДОВАНИЕ
ПРОЦЕССА КОНВЕКТИВНОГО ТЕПЛООБМЕНА 32
5 ЛАБОРАТОРНАЯ РАБОТА № 5. ИЗУЧЕНИЕ РАБОТЫ КОМПРЕССИОННОЙ ХОЛОДИЛЬНОЙ УСТАНОВКИ 41
ТЕХНИКА БЕЗОПАСНОСТИ ПРИ
ПРОВЕДЕНИИ РАБОТ.. 52
ПРИЛОЖЕНИЕ А.
Теплофизические свойства веществ. 53
ЛИТЕРАТУРА.. 55
ВВЕДЕНИЕ
Целью выполнения лабораторных работ является теоретическое и практическое ознакомление студентов с методами получения, преоб-разования, передачи и использования тепловой энергии принципами действия, конструктивными особенностями тепловых устройств и систем; обучение студентов методологии проведения расчета различ-ных устройств и систем.
Забиваем Сайты В ТОП КУВАЛДОЙ - Уникальные возможности от SeoHammer
Каждая ссылка анализируется по трем пакетам оценки: SEO, Трафик и SMM.
SeoHammer делает продвижение сайта прозрачным и простым занятием.
Ссылки, вечные ссылки, статьи, упоминания, пресс-релизы - используйте по максимуму потенциал SeoHammer для продвижения вашего сайта.
Что умеет делать SeoHammer
— Продвижение в один клик, интеллектуальный подбор запросов, покупка самых лучших ссылок с высокой степенью качества у лучших бирж ссылок.
— Регулярная проверка качества ссылок по более чем 100 показателям и ежедневный пересчет показателей качества проекта.
— Все известные форматы ссылок: арендные ссылки, вечные ссылки, публикации (упоминания, мнения, отзывы, статьи, пресс-релизы).
— SeoHammer покажет, где рост или падение, а также запросы, на которые нужно обратить внимание.
SeoHammer еще предоставляет технологию Буст, она ускоряет продвижение в десятки раз,
а первые результаты появляются уже в течение первых 7 дней.
Зарегистрироваться и Начать продвижение
В результате выполнения лабораторных работ студенты должны:
- знать теплотехническую терминологию, законы получения и преобразования энергии, методы анализа эффективности использования теплоты области применения и потенциальные возможностей основного теплоэнергетического оборудования (теплообменников, паровых котлов, тепловых двигателей и др.);
- уметь правильно формулировать и решать разнообразные прикладные задачи с использованием основных законов термодинамики и тепломассообмена, связанных с профилем инженерной деятельности.
Содержание отчета по лабораторной работе
Отчет по лабораторной работе должен включать следующие структурные элементы:
- титульный лист;
- цель работы;
- краткую теоретическую часть;
- схему и описание установки;
- отчетную таблицу;
- математическую обработку опытных данных;
- графическое изображение полученных результатов;
- вывод по работе.
1 ЛАБОРАТОРНАЯ РАБОТА № 1. ТЕПЛОВОЙ ЭКВИВАЛЕНТ ЭЛЕКТРИЧЕСКОЙ ЭНЕРГИИ
Цель работы
: экспериментально определить тепловой эквивалент электрической энергии.
Задание
1. Определить электрическую энергию, подводимую к нагревателю.
2. Определить количество тепла, полученного от нагревателя водой.
3. Вычислить значение теплового эквивалента электрической энергии.
4. Сделать выводы по работе.
Теоретическая часть
Первый закон термодинамики является частным случаем всеобщего закона сохранения энергии применительно к тепловым явлениям, протекающим в термодинамических системах.
Закон формулируется следующим образом: подведенная к изолированной системе теплота расходуется на изменение внутренней энергии и совершение внешней работы, или без подвода теплоты внешняя работа может совершаться только за счет внутренней энергии системы.
Закон сохранения и превращения энергии гласит, что в изолированной системе сумма всех видов энергии является величиной постоянной. Из него следует, что уменьшение какого-либо вида энергии в одной системе, состоящей из одного или нескольких тел, должно сопровождаться увеличением энергии в другой системе тел.
Способность превращения механической энергии или работы в тепловую известна из жизненного опыта с древних времен. Практичес-кое же доказательство возможности превращения теплоты в работу было дано на первых паровых машинах, работающих за счет теплоты, получаемой при сгорании топлива в топке парового котла.
Сервис онлайн-записи на собственном Telegram-боте
Попробуйте сервис онлайн-записи VisitTime на основе вашего собственного Telegram-бота:
— Разгрузит мастера, специалиста или компанию;
— Позволит гибко управлять расписанием и загрузкой;
— Разошлет оповещения о новых услугах или акциях;
— Позволит принять оплату на карту/кошелек/счет;
— Позволит записываться на групповые и персональные посещения;
— Поможет получить от клиента отзывы о визите к вам;
— Включает в себя сервис чаевых.
Для новых пользователей первый месяц бесплатно.
Зарегистрироваться в сервисе
Количество теплоты, как всякого другого вида энергии, измеряемо; его технической единицей служит джоуль – количество тепла, необходимое для нагревания 1 кг
воды на 1 °С. Технической единицей работы также является джоуль.
Согласно закону сохранения энергии, теплота и работа эквивалентны и могут переходить одна в другую. Так как количество теплоты Q
и работа L
измеряются в одних и тех же единицах, то
(1.1)
где Q
– количество тепла, превращенное в работу, Дж
;
L
– работа, полученная за счет теплоты, Дж
.
Или
(1.2)
Постоянный коэффициент A
= Q
/L
носит название теплового эквивалента работы. Тепловой эквивалент работы – величина размер-ная и зависит от системы единиц, выбранной для теплоты и работы.
Промышленной единицей электрической энергии является киловатт-час. Киловатт – промышленная единица электрической мощности. Согласно этому количество тепла, эквивалентное одному киловатт-часу электрической энергии носит название теплового эквивалента электрической энергии.
. (1.3)
Опытами установлено, что 1 кВт·ч
= 3,6·106
Дж
, т.е. = 3,6·106
Дж/кВт·ч
; 1 эрг
= 10-7
Дж
; 1 термохим. кал (калТХ
) = 4,18400 Дж
.
В установленном соотношении теплоты и работы говорится не только об их эквивалентности, т.е. о количественном постоянстве энергии, но и об изменении качества самой энергии.
Экспериментальная часть
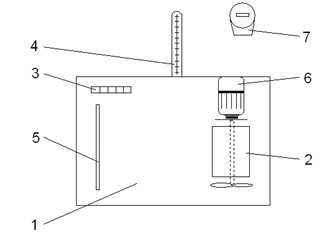
Экспериментальная установка (рисунок 1) представляет собой термостат 1, заполненный водой, которая перемешивается с помощью мешалки 6. Внутрь термостата помещен электронагреватель 2, мощность которого регулируется переключателем 3.
При включении нагревателя в сеть тепло от него передается воде, залитой в термостат. Температура воды определяется по показаниям термометра 4, а уровень – с помощью водомерного стекла 5.
Количество электрической энергии в кВт·ч
, подводимая к нагревателю, измеряется по показаниям электросчетчика 7 за опреде-ленный промежуток времени, отмеряемый секундомером.
Следует отметить, что не вся теплота от нагревателя отдается воде, часть ее идет на нагревание стенок калориметра, мешалки и нагрев воздуха, окружающего калориметр.

1 – термостат; 2 – электронагреватель; 3 – переключатель;
4 – термометр; 5 – водомерное стекло; 6 – электродвигатель (мешалка);
7 – электросчетчик
Рисунок 1 – Схема экспериментальной установки
Для практических расчетов на данной установке можно принять, что 90 % теплоты, выделенной электрическим нагревателем, идет на нагревание воды. Т. е. количество электрической энергии, воспринятое водой, будет
. (1.4)
Теплоту, полученную водой, можно определить, зная количество воды в калориметре , кг, удельную теплоемкость воды , Дж/(кг
×К
) и средние температуры воды в калориметре в начале и в конце процесса нагревания и ( кг
, Дж/
(кг
×К
)).
Обработка экспериментальных данных
1. Определить количество электрической энергии (кВт·ч
), подве-денное к нагревателю и затраченное на нагрев воды:
(1.5)
где п
– число оборотов диска электросчетчика за время , шт
.;
. (1.6)
2. Определить количество теплоты (Дж
), полученное водой:
. (1.7)
3. Вычислить значение теплового эквивалента электрической энер-гии (Дж/кВт·ч
).
. (1.8)
4. Повторить опыт при новом значении , , , заданных пре-подавателем.
Полученные данные занести в таблицу 1.
Таблица 1 – Результаты экспериментальных измерений
| номер
эксперимента
|
, о
С
|
, о
C
|
, число оборотов диска электросчетчика
|
, с
|
| 1
|
| 2
|
| …
|
| n
|
5. Определить среднее значение теплового эквивалента электри-ческой энергии.
6. Определить погрешности найденного в опыте значения коэф-фициента теплового эквивалента электрической энергии и табличного значения (%):
. (1.9)
7. Сделать вывод по работе.
Контрольные вопросы
1. Дайте определение теплового эквивалента электрической
энергии.
2. Какие виды эквивалентов вы знаете?
3. Понятие о килокалории.
4. Первый закон термодинамики для изолированных систем.
5. Первый закон термодинамики для отрытых систем.
6. Понятие о полной внутренней энергии.
2 ЛАБОРАТОРНАЯ РАБОТА № 2. Построение индикаторной диаграммы поршневого компрессора
Цель работы
: познакомиться с работой поршневого компрессора, построить его индикаторную диаграмму, рассчитать показатели политропы процессов расширения и сжатия.
Теоретическая часть
Компрессорами называют машины, предназначенные для сжатия и нагнетания газа. Они являются одним из основных элементов газотур-бинных двигателей, холодильных установок и т.п.
По принципу действия компрессоры разделяют на объемные и лопаточные.
В объемных компрессорах повышение давления газа происходит в результате принудительного уменьшения его объема. К объемным относятся поршневые, ротационные и винтовые компрессоры.
В лопаточных компрессорах давление газа увеличивается от действия инерционных сил, возникающих при вращении колеса компрессора. Иначе их называют турбокомпрессорами и разделяют на центробежные и осевые.
Поршневые компрессоры используют для сжатия до больших давлений (0,5; 1,0; 5,0; 10,0; 20,0 МПа
и выше) при невысоких производительностях. Турбокомпрессоры, напротив, предназначены для подачи больших количеств газа при сравнительно невысоких давлениях (0,15–1,5 МПа
).
На рисунке 2 изображена схема одноцилиндрового поршневого компрессора простого действия.
Он состоит из цилиндра 1, снабженного охлаждающей рубашкой 2, передвигающегося в нем поршня 3. Поршень соединен шатуном 4 с коленчатым валом 6 компрессора через кривошип 5 и совершает возвратно-поступательное движение. В крышке цилиндра имеются клапаны: всасывающий 7 и нагнетательный 8.
Поршень имеет два крайних положения, называемые верхней и нижней мертвыми точками (ВМТ и НМТ). Расстояние между этими положениями, умноженное на площадь поршня F
, называется рабочим объемом компрессора:
. (2.1)

1 – цилиндр компрессора; 2 – охлаждающая рубашка; 3 – поршень;
4 – шатун; 5 – кривошип; 6 – коленчатый вал;
7 – всасывающий клапан; 8 – нагнетательный клапан
Рисунок 2 – Схема одноцилиндрового компрессора
Объем между крышкой цилиндра и ВМТ поршня называют вредным пространством. Обозначают его . Величина вредного пространства составляет . Отношение объема вредного пространства к рабочему объему называют относительным объемом вредного пространства:
. (2.2)
Из-за вредного пространства производительность компрессора уменьшается.
Совокупность процессов, происходящих в любой работающей поршневой машине, изображает так называемая индикаторная диаграмма. Ее получают с помощью особого прибора – индикатора. В настоящей работе для этой цели используется специальная установка.
Индикаторная диаграмма представляет собой замкнутый контур, состоящий из ряда отдельных процессов, каждый из которых дает графическое изображение характера изменения давления и объема рабочего тела в различные периоды работы машины. Длина индика-торной диаграммы дает в некотором масштабе объем, описываемый поршнем при его ходе из крайнего положения в другое.
Индикаторная диаграмма поршневого компрессора представлена на рисунке 3.

1–2 – сжатие рабочего тела; 2–3 – выталкивание сжатого газа;
3–4 – расширение оставшегося во вредном пространстве сжатого газа;
4–1 – всасывание рабочего тела (воздуха или другого газа)
Рисунок 3 – Индикаторная диаграмма компрессора
Опишем работу поршневого компрессора, используя его индика-торную диаграмму.
При движении поршня от НМТ впускной клапан 7 закрыт и воздух, имеющийся в цилиндре, сжимается. В точке 2 давление в цилиндре оказывается равным давлению воздуха в нагнетательном патрубке. Однако давление в цилиндре повышается дополнительно, что обеспечивает открытие клапана 8 и выталкивание воздуха в нагнетательный патрубок (в воздушный ресивер с давлением Р2
). По мере приближения поршня к ВМТ скорость его движения уменьшается, перепад давлений между цилиндром и ресивером также уменьшается, и при достижении ВМТ давление в цилиндре и ресивере сравнивается.
При движении поршня в обратном направлении давление в цилиндре падает, клапан 8 закрывается и воздух, сжатый в объеме Vс
вредного пространства, расширяется (процесс 3–4).
В точке 4 давление в цилиндре оказывается равным давлению Р
1
окружающей среды, и при дальнейшем движении поршня в цилиндре образуется некоторое разряжение, обеспечивающее открытие впускного клапана 7 и всасывание воздуха в цилиндр из окружающей среды. В точке 1 впускной клапан закрывается и при обратном движе-нии поршня сжимается новая порция воздуха.
Экспериментальная часть
Принципиальная схема установки приведена на рисунке 4.

1 – двухпоршневой компрессор; 2 – манометр; 3 – вакуумметр;
4 – кран; 5 – колесо; 6 – шкала; 7 – стрелка колеса компрессора
Рисунок 4 – Схема экспериментальной установки
Установка для построения индикаторной диаграммы состоит из двухпоршневого компрессора 1 , манометра 2 , вакуумметра 3 и крана 4.
Привод компрессора осуществляется вручную с помощью колеса 5. Для определения хода поршня компрессора служит шкала 6. Положение поршня в цилиндре указывает стрелка 7, закрепленная на колесе.
Цифры на крышке компрессора показывают номера цилиндров: 1 – первый цилиндр; 2 – второй цилиндр.
Буквы и цифры ВМТ 1, НМТ 1, ВМТ 2 и НМТ 2 обозначают нахождение поршней компрессора в верхней и нижней мертвых точках.
Так, если стрелку колеса компрессора совместить с отметкой ВМТ 1, то при этом поршень первого цилиндра находится в верхней мертвой точке.
Если стрелку колеса компрессора совместить с отметкой НМТ 1, то поршень первого цилиндра находится в нижней мертвой точке
Обозначения с цифрой два показывают положение поршня второго цилиндра.
Порядок выполнения работы
Сначала определяют момент открытия всасывающего клапана. Для этого устанавливают стрелку колеса компрессора против риски ВМТ 2 и покачивая колесо компрессора по часовой стрелке, по началу отклонения стрелки вакуумметра от нулевого положения определяют момент открытия всасывающего клапана. Расстояние, которое проходит при этом поршень, определяют по углу от риски ВМТ 2 до найденного момента открытия клапана.
После этого определяют разряжение, создаваемое компрессором. Для этого устанавливают стрелку колеса компрессора против риски ВМТ 2 и делать резкий оборот колесом. По показанию вакуумметра 3 определяют разряжение, создаваемое компрессором.
Затем определяют давление, которое создает компрессор. Предварительно нужно найти момент открытия нагнетательного клапана.
При этом необходимо перекрыть кран 4, установить стрелку колеса компрессора против риски НМТ1 и, резко покачивая колесо компрессора по часовой стрелке, по началу отклонения стрелки манометра 2 от нулевого положения, установить момент открытия нагнетательного клапана.
После этого опять устанавливают стрелку колеса компрессора против риски НМТ1 и резко делают оборот колесом. По показанию манометра определяют давление, создаваемое компрессором.
Углы начала открытия всасывающего и нагнетательного клапанов, разряжение и давление, создаваемое компрессором, определяют 3–4 раза.
Результаты измерений необходимо занести в таблицу 2 и рассчитать средние значения полученных величин за пять измерений.
Таблица 2 – Результаты экспериментальных измерений
Обработка экспериментальных данных
Обработку полученных результатов начинают с построения индикаторной диаграммы (рисунок 5).

Рисунок 5 – Экспериментальная индикаторная диаграмма
По оси ординат откладывают абсолютное давление. Для удобства построения сначала наносится линия барометрического давления. Вверх от нее откладывается величина абсолютного давления в нагнетательном трубопроводе ( ), а вниз – во всасывающем ( ). Значение давлений и рассчитываются по уравнениям:
(2.3)
, (2.4)
где – величина барометрического давления, Па
;
– средняя величина измеренного давления, создаваемого компрессором, Па
.
– средняя величина разряжения, создаваемого компрессором.
При построении диаграммы рекомендуется придерживаться следующего масштаба: 1см
– Па
.
Величины давления и обозначаются горизонтальными линиями.
По оси абсцисс откладываются размеры вредного пространства и ход поршня:
– длина вредного пространства (принять равной 2 мм
);
– ход поршня, соответствующий моменту открытия нагнета-тельного клапана, мм
;
– ход поршня, соответствующий моменту открытия всасыва-ющего клапана, мм
.
Для вычислений значений и воспользоваться соотноше-ниями:
(2.5)
, (2.6)
где – полный ход поршня (равен 45 мм
);
– угол поворота коленчатого вала компрессора, соответствую-щий моменту открытия нагнетательного клапана;
– угол поворота коленчатого вала компрессора, соответствую-щий моменту начала открытия всасывающего клапана.
Точки пересечения горизонтальных линий абсолютного давления в нагнетательном и всасывающем трубопроводах с соответствующими вертикальными линиями, характеризующими ход поршня, соединяются прямыми линиями. При этом получается индикаторная диаграмма поршневого компрессора, несколько отличающаяся от действительной.
При нанесении точек, отвечающих значениям , , , , на ось абсцисс масштаб расстояний следует увеличить вдвое, т.е. 1 мм
хода поршня равен 2 мм
на графике.
Теоретически процессы сжатия (1–2) и расширения (3–4) в компрессорах и двигателях внутреннего сгорания рассматриваются как адиабатические. Реальные процессы сопровождаются теплообменом и идут по политропе. В расчетах обычно пользуются средними величинами показателей политропы, значения которых лежат в интервале 1<
n<
k
.
В данной работе, после построения индикаторной диаграммы, необходимо определить средние величины показателей политроп сжатия – и расширения – .
Для этого можно воспользоваться уравнением, связывающим параметры газа в политропном процессе:
. (2.7)
Если уравнение (2.7) прологарифмировать и полученное выраже-ние разрешить относительно n
, то получим:
. (2.8)
Т.е. из соотношения (2.8) можно рассчитать показатель политропы n
.
Политропа процесса сжатия газа в компрессоре находится из выражения
, (2.9)
где и – абсолютные давления во всасывающем и нагнетатель-ном трубопроводах компрессора;
– объем, соответствующий точке 2 на индикаторной диаграмме (см. рисунок 5);
– объем, соответствующий точке 1 на индикаторной диаграмме.
Политропу процесса расширения газа можно определить из уравнения:
(2.10)
где – объем, соответствующий точке 3 на диаграмме;
– объем, соответствующий точке 4.
Объемы находят умножением хода поршня на площадь цилиндра компрессора:
, (2.11)
где d
– диаметр компрессора (40 мм
).
Тогда
; (2.12)
, ; (2.13)
; (2.14)
, . (2.15)
Так как в компрессоре сжимается воздух, то надо сравнить показатели политроп, полученные экспериментально, с показателем адиабаты воздуха (k
=1,4).
Контрольные вопросы
1. Компрессоры – это…
2. Основные виды компрессоров, их достоинства и недостатки.
3. Принципиальное устройство поршневого компрессора.
4. Индикаторная диаграмма работы компрессора.
5. РV- и TS-диаграммы политропного процесса.
6. Вредное пространство.
7. Сравнение адиабатного и политропного сжатия в компрессоре.
8. Распределение компрессоров по степени сжатия.
3 ЛАБОРАТОРНАЯ РАБОТА
№ 3. ИЗУЧЕНИЕ ПРОЦЕССА ТЕПЛОПЕРЕДАЧИ В ДВУХТРУБНОМ ТЕПЛООБМЕННИКЕ ТИПА «ТРУБА В ТРУБЕ»
Цель работы
: ознакомиться с устройством теплообменника типа «труба в трубе» и исследовать его работу, а также провести тепловой, проектный и проверочный расчеты.
Теоретическая часть
Основное уравнение теплопередачи
Основное уравнение теплопередачи имеет вид:
, (3.1)
где Q
– количество переданного тепла, Вт
;
К
– коэффициент теплопередачи, ;
S
– поверхность нагрева аппарата, ;
∆
tср
– средний температурный напор, К
.
Коэффициент теплопередачи К
является основной величиной, характеризующей эффективность работы теплообменных аппаратов.
Коэффициент теплопередачи можно определить по следующей формуле для плоской стенки:
, (3.2)
где – коэффициент теплоотдачи от горячего теплоносителя к по-верхности нагрева, ;
– коэффициент теплоотдачи от поверхности нагрева к холод-ному теплоносителю,  ;
– толщина стенки, м;
– коэффициент теплопроводности материала поверхности нагрева, .
Интенсивность теплоотдачи зависит от свойств теплоносителей и характера их движения, в соответствии с этим методика определения коэффициента теплоотдачи различна.
Уравнение теплового баланса
При работе теплообменных аппаратов в результате теплообмена происходит уменьшение энтальпии горячего теплоносителя и повышение энтальпии холодного теплоносителя.
Методика определения количества отданного и поглощенного тепла (тепловой нагрузки) зависит от агрегатного состояния теплоносителей.
Так, при нагревании и охлаждении без изменения агрегатного состояния теплоносителя уравнение теплового баланса для непрерывных процессов имеет вид:
, (3.3)
где
– количество горячего и холодного теплоносителей, про-ходящих через аппарат за единицу времени, кг/с
;
c1
, с2
– удельная теплоемкость горячего и холодного теплоноси-телей, ;
, – начальная и конечная температуры горячего теплоноси-теля, °С;
, – начальная и конечная температуры холодного теплоноси-теля, °С;
– потери тепла в окружающую среду за единицу времени, Вт
.
При нагревании жидкости или газа сухим насыщенным паром уравнение теплового баланса имеет вид:
, (3.4)
где D
– количество пара, прошедшего через аппарат, кг/с
;
r
– удельная теплота парообразования, Дж/кг
.
Теплоотдача без изменения агрегатного состояния теплоносителя
При вынужденном (принудительном) движении теплоносителя (жидкость или газ) коэффициент теплоотдачи определяется из критериального уравнения, имеющего общий вид:
(3.5)
Для расчета выбирается критериальное уравнение в зависимости от режима движения теплоносителя в аппарате.
Для теплоносителя внутри прямых вертикальных труб при ламинарном режиме (Re<
2300):
; (3.6)
при переходном режиме (2300<
Re<
10000):
; (3.7)
при турбулентном режиме (Re>
10000):
. (3.8)
Критерий Рейнольдса Re характеризует режим движения тепло-носителя:
, (3.9)
где – коэффициент кинематической вязкости, ;
– определяющий размер аппарата, м
.
Критерий Нуссельта Nu
характеризует интенсивность теплообмена:
, (3.10)
где – коэффициент теплоотдачи, .
По приведенным формулам подсчитывают значение критериев, а затем по выбранному в зависимости от режима движения критериальному уравнению определяют критерий Нуссельта Nu. По найденному критерию Нуссельта рассчитывают коэффициент теплоотдачи.
Теплоотдача при конденсации пара
В химической промышленности очень широко применяются процессы, сопровождающиеся изменением агрегатного состояния веществ: испарение, конденсация, плавление или кристаллизация. Теплообмен в этих процессах имеет ряд особенностей:
1) тепло распространяется при постоянной температуре (темпе-ратура фазового превращения, т.е. температура кипения или конденса-ции);
2) тепло одновременно распространяется в двух фазах.
Если в качестве горячего теплоносителя используется сухой насыщенный пар, то при соприкосновении его с поверхностью нагрева за счет отдачи тепла происходит конденсация пара.

Рисунок 6 – Схема конденсации пара
Конденсация бывает капельная и пленочная (рисунок 6). При капельной конденсации (рисунок 6а
) образующийся конденсат осаж-дается на несмачиваемой поверхности в виде отдельных капель. При пленочной конденсации (рисунок 6б
) конденсат образует на поверх-ности нагрева сплошную пленку. В этом случае интенсивность тепло-отдачи ниже, чем при капельной конденсации, так как передача тепла от пара к поверхности нагрева происходит через сплошную пленку конденсата, которая оказывает большое термическое сопротивление, поэтому толщина пленки существенно влияет на теплоотдачу.
Коэффициент теплоотдачи при пленочной конденсации опреде-ляется из критериального уравнения:
, (3.11)
где Ga – критерий Галлилея;
Кu – критерий Кутателадзе.
Из этого уравнения можно найти коэффициент теплоотдачи при конденсации пара:
, (3.12)
где А
– коэффициент, зависящий от расположения поверхности нагрева; для вертикальных аппаратов , для горизонтальных
;
r
– удельная теплота парообразования, ;
– плотность пленки конденсата, ;
– коэффициент теплопроводности пленки конденсата, ;
– коэффициент кинематической вязкости пленки конденсата, ;
– перепад температур на пленке конденсата, К
;
H
– высота стенки, на которой происходит конденсация, м
; для вертикальных аппаратов
, для горизонтальных .
Перепад температур на пленке конденсата равен разности температур пара и стенки со стороны пара:
. (3.13)
Все параметры пленки конденсата зависят от ее средней температуры, которая определяется как среднеарифметическая величина температуры пара и стенки.
Определение температур стенок
В ряде случаев определение коэффициента теплоотдачи a невозможно без значения температуры более нагретой поверхности стенки или температуры менее нагретой ее поверхности .
Температуру стенки находят методом последовательных приближений: задавшись произвольно этой температурой, определяют a, рассчитывают К
по формуле (3.2), а затем по приведенным ниже формулам проверяют сходимость рассчитанной величины.
В качестве первого приближения принимают температуру стенки по уравнениям:
; (3.14)
. (3.15)
Повторяют вычисление , , и . Расчет заканчивается, когда для последних значений К
и не различаются больше чем на 2 %; полученные в последних вычислениях , и принимаются за окончательные.
Двухтрубные теплообменники типа «труба в трубе»
Секционные теплообменники являются разновидностью трубча-тых аппаратов, состоят из нескольких последовательно соединенных секций, каждая из которых представляет собой трубчатый пучок с малым числом труб, помещенных в кожух небольшого диаметра. В секционных аппаратах, сравнительно простых по конструкции, даже без внутренних перегородок легко достижимы благоприятные для хорошего обмена условия – противоточное движение теплоносителей, а также достаточно высокие и примерно равные их скорости.
Теплообменники типа «труба в трубе» (рисунок 7), называемые также двухтрубными, представляют собой разновидность секционных аппаратов и применяются при небольших расходах, но высоких давлениях теплоносителей. Небольшие поперечные сечения внутренней трубы и кольцевого зазора позволяют достичь высоких скоростей теплоносителей.

I, II – теплоносители; 1 – наружная труба; 2 – внутренняя труба;
3 – соединительное колено; 4 – патрубок
Рисунок 7 – Теплообменник типа «труба в трубе»
Недостатки секционных теплообменников: громоздкость и относительно высокая стоимость поверхности теплообмена из-за большого числа кожухов, камер, трубчатых решеток, фланцев, калачей и других деталей, а также значительный расход электроэнергии на преодоление гидравлических сопротивлений за счет большой длины пути жидкости по секциям аппарата и повышенного числа поворотов и переходов между секциями.
Экспериментальная часть
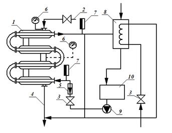
Установка для проведения экспериментальных работ состоит: из теплообменника 1 (рисунок 8), паропровода 2, линии отвода конден-сата 4, контрольно-измерительных приборов (ротаметр 5, манометры 6, термометры 7), холодильника 8, насоса 9, емкости для пищевых жидких сред 10. Теплообменник типа «труба в трубе» состоит из четырех расположенных друг над другом элементов, причем каждый элемент состоит из двух труб: наружной трубы размером 32×2 мм
и концентрически расположенной внутри нее трубы размером 16×1 мм
. Внутренние трубы элементов соединены друг с другом последовательно при помощи съемных калачей. Наружные трубы также связаны между собой. Общая рабочая длина трубы l
= 1,5 м
.
Греющий пар подают в межтрубное кольцевое пространство теплообменника. Конденсат отводится через конденсатоотводчик в линию конденсата. Расход воды устанавливают при помощи расходомера-ротаметра. Давление конденсирующего пара регулируют вентилем по показанию манометра, присоединенного к верхней части теплообменника, температуру на входе и выходе воды измеряют ртутными термометрами.

1 – теплообменник; 2 – паропровод; 3 – вентиль; 4 – линия отвода
конденсата; 5 – ротаметр; 6, 7 – манометры; 8 – холодильник;
9 – насос; 10 – емкость
Рисунок 8 – Схема установки
Порядок проведения работы
Устанавливают расход воды, заданный преподавателем, и только затем продувают паром межтрубное (кольцевое) пространство теплообменника в течение 5…10 минут. После продувки определяют заданный расход пара и постоянное (избыточное) давление пара (не менее 0,3 атм
). Через каждые 2…5 минут записывают показания термометров. Измеренные величины заносят в таблицу 3. Замеры заканчивают, когда начальная и конечная температуры нагреваемой среды примут постоянные значения.
Таблица 3 – Опытные данные
| Измеряемая величина
|
Время замера
|
| 1
|
2
|
3
|
4
|
5
|
| Давление пара , 
|
| Расход холодного теплоносителя V
, 
|
| Начальная температура воды , о
С
|
| Конечная температура воды , о
С
|
Обработка опытных данных
Вариант 1. Определение коэффициента теплоотдачи
от пара к стенке
1. По известному давлению водяного пара находят температуру
его конденсации и удельную теплоту парообразования (таблица А.2 Приложения А). Найденные табличные величины заносят в таблицу 4.
Таблица 4 – Физические параметры пара и пленки конденсата
| Наименование
|
Размерность
|
Значение
|
| Температура конденсации пара, 
|
0
С
|
| Удельная теплота парообразования, r
|
Дж/кг
|
| Плотность конденсата, ρ
|

|
| Теплопроводность конденсата, λ
|

|
| Кинематическая вязкость конденсата, ν
|

|
2. Определяют большую и меньшую разности температур на концах теплообменника по формулам
;
.
Полученные значения заносят в таблицу 5.
Таблица 5 – Расчетные величины
| Наименование
|
Обозначение, размерность
|
Значение
|
| Разность температур
|

|
| 
|
| Средняя разность температур
|

|
| Температура стенки
|
, 0
С
|
| Температура пленки конденсата
|
, 0
С
|
| Коэффициент теплоотдачи
|
,
|
3. Среднюю разность температур определяют по формуле или по формуле .
4. Температуру стенки рассчитывают по формуле (3.14).
5. Определяют среднюю температуру пленки конденсата:
.
6. Плотность, теплоемкость и кинематическую вязкость пленки конденсата находят по таблице А.1 (Приложение А) при средней температуре пленки конденсата, и значения заносят в таблицу 4.
7. Коэффициент теплоотдачи высчитывают по формуле (3.12); полученное значение коэффициента теплоотдачи сравнивают с литературными данными (ориентировочное значение коэффициента теплоотдачи при конденсации насыщенного водяного пара на наружной поверхности горизонтальной трубы составляет от 9300 до 15000 ).
Вариант 2. Определение коэффициента
теплоотдачи от стенки к воде
1. По известному давлению водяного пара находят температуру его конденсации.
2. Определяют большую и меньшую разности температур на концах теплообменника по формулам
;
.
3. Среднюю разность температур определяют по формуле или по формуле .
4. Среднюю температуру воды в теплообменнике определяют по формуле
.
5. Определяют среднюю скорость жидкости из уравнения расхода:
,
где S
– площадь поперечного сечения внутренней трубы, .
6. Вычисляют значение критерия Рейнольдса по формуле (3.9). Все теплофизические параметры жидкости берут при ее средней температуре.
7. В зависимости от режима движения воды в трубах выбирают расчетную формулу (3.6)–(3.8) для определения критерия Нуссельта.
8. Находят коэффициент теплоотдачи от стенки к жидкости из критерия Нуссельта (3.10); полученное значение коэффициента теплоотдачи сравнивают с литературными данными (ориентировочное значение коэффициента теплоотдачи при вынужденном турбулентном течении в трубах и каналах составляет от 1200 до 5800 ).
Все расчетные величины заносят в таблицу 6.
Таблица 6 – Вычисляемые величины
| Наименование
|
Обозначение, размерность
|
Значение
|
| Разность температур
|

|
| 
|
| Средняя разность температур
|

|
| Средняя температура жидкости
|

|
| Средняя скорость жидкости
|
w
, м/с
|
| Критерий Рейнольдса
|
Re
|
| Критерий Нуссельта
|
Nu
|
| Коэффициент теплоотдачи
|
, 
|
Вариант 3. Расчет КПД теплообменника
1. По известному давлению водяного пара находят температуру его конденсации.
2. Определяют большую и меньшую разности температур на концах теплообменника по формулам
;
.
3. Среднюю разность температур определяют по формуле или по формуле .
4. Среднюю температуру воды (молока или пива) в теплообменнике определяют из уравнения
.
5. Количество тепла, переносимого от пара к воде, находят из уравнения теплового баланса (3.4).
6. Вычисляют коэффициент теплопередачи опытный из формулы (3.1).
7. Определяют расход греющего пара из уравнения теплового баланса, при этом учитывают степень сухости пара х
= 0,95: .
8. Вычисляют значение коэффициента теплоотдачи от пара к наружной поверхности стенки из уравнения (3.14). Все теплофизические характеристики конденсата греющего пара берут при температуре пленки конденсата: .
9. Вычисляют значение критерия Рейнольдса. При расчете среднюю скорость воды определяют из уравнения расхода.
10. В зависимости от режима движения воды в трубах выбирают расчетную формулу (3.6)–(3.8) для определения критерия Нуссельта.
11. Находят коэффициент теплоотдачи от наружной отдачи стенки к воде из критерия Нуссельта (3.10).
12. Рассчитывают термическое сопротивление стенки и загрязнения по уравнениям:
,
где – толщина стенки ( = 2,5·10-3 м
);
– коэффициент теплопроводности стенки ( = 46,5 ;
,
где – толщина загрязненной по одну сторону стенки ( = 0,5 мм
);
– коэффициент теплопроводности загрязнений
( = 2 .
13. Значение коэффициента теплопередачи определяют из уравнения (3.2).
14. Используя расчетные значения коэффициента теплопередачи и действительной поверхности теплообмена, определяют возможную тепловую нагрузку аппарата по формуле (3.1).
15. Определяют КПД теплообменника:
.
Все вычисленные значения заносят в таблицу 7.
Таблица 7 – Вычисляемые величины
| Наименование
|
Обозначение,
размерность
|
Значе-ние
|
| Разность температур
|

|
| 
|
| Средняя разность температур
|

|
| Средняя температура жидкости
|
, 0
С
|
| Тепловая нагрузка аппарата (опытная)
|
Q
, Вт
|
| Коэффициент теплопередачи опытный
|
К
, 
|
| Расход греющего пара
|
D
, кг/с
|
| Коэффициент теплоотдачи от пара к стенке
|
, 
|
| Средняя скорость жидкости
|
w
, м/с
|
| Критерий Рейнольдса
|
Re
|
| Коэффициент теплоотдачи от стенки к воде
|
, 
|
| Коэффициент теплопередачи расчетный
|
К´
, 
|
| Тепловая нагрузка аппарата (опытная)
|
Q´
, Вт
|
| КПД теплообменника
|
η
, %
|
16. Определяют лимитирующую стадию переноса тепла и находят пути интенсификации процесса.
Контрольные вопросы
1. Теплопередача – это….
2. Коэффициент теплопередачи.
3. Уравнение теплового баланса.
4. Критерий Нуссельта.
5. Теплопередача при конденсации пара.
6. Достоинства и недостатки секционных теплообменников.
7. Критерий Рейнольдса.
8. Методы интенсификации теплопередачи.
4 ЛАБОРАТОРНАЯ РАБОТА № 4
.
ИССЛЕДОВАНИЕ
ПРО
ЦЕССА КОНВЕКТИВНОГО ТЕПЛООБМЕНА
Цель работы
: экспериментальным путем найти критериальное уравнение конвективного теплообмена при свободном движении воздуха около теплопередающей трубы, а также сравнить полученные результаты с литературными данными.
Теоретическая часть
Конвекцией
называют процесс переноса теплоты при перемеще-нии макрочастиц (макрообъемов) газа или жидкости.
Конвективным теплообменом
называют процесс передачи теплоты, обусловленный совместным действием конвективного и молекулярного переноса теплоты. То есть конвективный теплообмен осуществляется одновременно двумя способами: конвекцией и теплопроводностью.
Режим движения жидкости может быть ламинарным или турбу-лентным. При ламинарном течении частицы жидкости движутся не перемешиваясь. При этом перенос теплоты по нормали к направлению течения осуществляется в основном путем теплопроводности. Ввиду того, что теплопроводность жидкости (за исключением жидких метал-лов) весьма мала, интенсивность теплообмена при ламинарном тече-нии невелика.
При турбулентном течении теплота внутри потока распростра-няется как теплопроводностью, так и перемешиванием почти всей массы жидкости, за исключением вязкого подслоя, где молекулярный перенос теплоты преобладает над турбулентным. Поэтому теплообмен при турбулентном течении отличается большей интенсивностью, чем при ламинарном. При турбулентном режиме частицы жидкости или газа, двигаясь в поперечном сечении потока, не ударяются непосредст-венно о стенку, а действуют на пограничный слой и отдают ему свою теплоту. Далее передача теплоты осуществляется теплопроводностью.
Конвективный теплообмен между движущейся средой и поверх-ностью ее раздела с другой средой (твердым телом, жидкостью или газом) называют теплоотдачей
.
Главной задачей теории конвективной теплоотдачи является определение количества теплоты, которое проходит через поверхность твердого тела, омываемого потоком.
При практических расчетах теплоотдачи пользуются законом:
, (4.1)
где – тепловой поток от жидкости (газа) к стенке или наоборот, Вт
;
S
– площадь поверхности, участвующей в теплообмене, ;
– температурный напор, °С
;
– температура среды, омывающей поверхность стенки, º
C
;
– температура поверхности стенки, º
C
;
– коэффициент пропорциональности, учитывающий конкрет-ные условия теплообмена между жидкостью и поверхностью тела и называемый коэффициентом теплоотдачи.
, (4.2)
где – коэффициент теплопроводности теплоносителя, ;
– толщина теплового пограничного слоя, м
.
Поскольку толщину теплового пограничного слоя ни рассчитать, ни определить экспериментально нельзя, то данное уравнение не позволяет определить коэффициент теплоотдачи. Однако можно определить параметры, влияющие на коэффициент теплоотдачи.
Коэффициент теплоотдачи зависит от следующих параметров:
1) от теплофизических свойств среды. Основными физическими свойствами теплоносителей являются коэффициент теплопроводности , удельная теплоемкость , плотность , коэффициент температу-ропроводности α, коэффициент вязкости . Для каждого вещества эти параметры имеют определенные значения и являются функциями температуры, а некоторые из них и давления. Это очень осложняет изучение конвективной теплоотдачи;
2) от гидродинамических условий движения теплоносителя (скорость, направление движения);
3) от геометрических характеристик потока и поверхности (длина, диаметр, шероховатость стенок). Форма и размеры теплоот-дающей поверхности существенно влияют на теплоотдачу. Из любых простых форм тела (трубы, плиты и т.п.) можно составить большое количество теплоотдающих поверхностей. Каждая поверхность, от простой до самой сложной, создает свои специфические условия движения теплоносителя и теплоотдачи.
Влияние всех перечисленных параметров определяется следую-щим образом: если их изменение приводит к увеличению значения и уменьшению толщины , то коэффициент будет увеличиваться, и наоборот.
По причине возникновения движение жидкости бывает свобод-ным и вынужденным. Свободное движение (тепловое) возникает в неравномерно прогретой жидкости. Появляющаяся при этом разность температур приводит к разности плотностей и всплыванию менее плотных (более легких) элементов жидкости, что вызывает движение. В этом случае свободное движение называют естественной или тепловой конвекцией. Вынужденное движение жидкости обусловлено действием посторонних возбудителей: вентиляторов, насосов и т.п. С их помощью можно создать большие скорости движения среды или изменять их в широких пределах и тем самым регулировать интенсивность теплообмена.
В настоящее время для исследования конвективного теплообмена используют теорию подобия, которая сочетает в себе аналитический и экспериментальный способы исследования процесса. В случае исполь-зования теории подобия получают так называемые критериальные уравнения, описывающие исследуемый процесс теплообмена. В крите-риальные уравнения входят безразмерные комплексы, называемые числами или критериями подобия.
Согласно теории подобия критериальное уравнение в случае свободного движения имеет вид:
, (4.3)
где Nu – критерий Нуссельта, характеризующий отношение суммар-ного переноса теплоты конвекцией и теплопроводностью (т.е. теплоотдачей) к теплоте, передаваемой теплопроводностью:
; (4.4)
Pr – критерий Прандтля, характеризующий вязкостные и темпе-ратуропроводные свойства теплоносителя; связь скоростного и темпе-ратурного полей:
; (4.5)
Gr – критерий Грасгофа, характеризующий соотношение сил тре-ния, инерции и подъемной силы, обусловленной различием плотностей в отдельных точках неизотермического потока:
, (4.6)
где λ – коэффициент теплопроводности среды, ;
l
– определяющий размер (для труб – диаметр, для плоских сте-нок – высота), м
;
ν – коэффициент кинематической вязкости, ;
β – коэффициент объемного расширения, ;
ρ – плотность среды, ;
∆
t
– температурный напор;
g –
ускорение свободного падения, ;
α – средний коэффициент теплоотдачи, ;
a
– коэффициент температуропроводности, ;
Для газов критерий Прандтля величина практически постоянная, так как толщины ламинарного и теплового пограничных слоев практически совпадают. Тогда критериальное уравнение примет вид:
(4.7)
Экспериментальная часть
Установка для измерений (рисунок 9) представляет собой металлическую трубу 1 диаметром 120 мм
, внутри которой расположен электрический нагреватель 2.

1 – труба; 2 – электрический нагреватель; 3 – вольтметр;
4 – амперметр; 5 – трансформатор лабораторный; 6, 7 – термопары;
9 – милливольтметр; 10 – переключатель
Рисунок 9 – Схема установки
В середине трубы выделен исследуемый участок длиной 290 мм
, для того чтобы при определении количества теплоты уменьшить ошибку, связанную с потерями тепловой энергии с торцов трубы. Количество теплоты, проходящее через выделенный участок, считается равным расходу электроэнергии, потребляемой нагревателем.
Напряжение, поданное на нагреватель на исследуемом участке трубы 1, измеряется вольтметром 3, а сила электрического тока – амперметром 4. Регулирование тока и напряжения осуществляется лабораторным трансформатором 5. Включение лабораторного транс-форматора в розетку электрической сети производится с помощью вилки.
Для измерения температуры трубы 1 используются хромель-копелевые термопары 6 и 7. Они расположены в диаметрально проти-воположных точках сверху и снизу трубы. Термопара 8 служит для контроля температуры электронагревателя. Значения ЭДС термопар фиксируются с помощью милливольтметра 9. Для последовательного подключения термопар к измерительному прибору служит переклю-чатель 10. В положении ручки переключателя против цифры 1 изме-ряется температура электронагревателя – t
1
. Если ручка переключателя находится около цифры 2, то измеряется температура верха трубы 1 – t
2
. При положении ручки переключателя против цифры 3 на мили-вольтметр подается ЭДС термопары, расположенной внизу трубы – t
3
. Для перевода величины ЭДС, измеренной с помощью милливольтметра, в градусы Цельсия используется специальная таблица.
Порядок проведения работы
Включают вилку лабораторного трансформатора в розетку электрической сети. Устанавливают напряжение на нагревателе по вольтметру 3 с помощью ручки лабораторного трансформатора сначала 40 В
, а затем 60 и 80 В
.
Для всех указанных напряжений через каждые 10 минут записы-вают показания измерительных приборов (вольтметра, амперметра, милливольтметра). При измерениях температур переключатель 10 последовательно устанавливают против цифр «1», «2» и «3».
Измерения при установленном напряжении продолжают до тех пор, пока два последовательных показания милливольтметра будут отличаться не больше чем на 0,1 mV
. После этого можно изменить напряжение на другое. Выполнив измерения при трех заданных напряжениях на нагревателе, установку следует выключить, выдернув вилку включения лабораторного трансформатора из розетки электрической сети, и приступить к обработке экспериментальных данных. Значения измеренных величин заносят в таблицу 8.
Таблица 8 – Опытные данные
| Номер
измерения
|
Время, мин
|
В
|
А
|
mV
|
mV
|
mV
|
º
C
|

º
C
|
º
C
|
| 1
|
| 2
|
| …
|
| n
|
Во время заполнения таблицы необходимо перевести показания термопар в mV
в градусы Цельсия. Соотношения между милливольтами и градусами Цельсия для хромель-копелевых термопар приведены в справочной литературе. Кроме того, следует учесть, что так как холодные концы термопар находятся в среде окружающего воздуха, температура которого отличается от нуля градусов, то к справочному значению температуры необходимо добавить температуру в лабора-тории.
Обработка экспериментальных данных
При установившемся тепловом состоянии тепловая энергия электронагревателя через поверхность трубы передается в окружаю-щую среду. Передача теплоты осуществляется лучеиспусканием и конвективным теплообменом при свободном движении воздуха.
1. Вычисляют количество теплоты, переданное электронагрева-телем в окружающую среду (тепловой поток от поверхности трубы), равное мощности электрического тока, расходуемой на исследуемом участке:
,
где U
– напряжение, подаваемое на нагреватель, В
;
I
– сила тока, А
.
2. Вычисляют количество теплоты, переданное от поверхности трубы лучеиспусканием, по формуле
,
где – степень черноты поверхности трубы ( =0,8);
– коэффициент лучеиспускания абсолютно черного тела ( = 5,77), ;
S
– поверхность теплообмена, равная поверхности трубы, ;
– абсолютная температура окружающего воздуха, К
;
– абсолютная температура стенки трубы, К
; определяется через среднюю температуру стенки: .
3. После определения значения вычисляют количество теп-лоты, переданное в окружающую среду посредством конвективного теплообмена:
.
4. По известной величине рассчитывают для всех трех изме-рений, при различных напряжениях на нагревателе, средние значения коэффициента теплоотдачи из уравнения (4.1).
По найденным значениям строят график α =
f (Δ
t)
.
5. Для распространения полученных результатов на другие подобные процессы необходимо расчетные данные обобщить и представить их в виде критериального уравнения (4.7), для этого находят необходимые критерии подобия по формулам (4.4), (4.5), (4.6).
Физические параметры воздуха, входящие в уравнения критериев подобия, берутся из таблицы А.3 Приложения А при средней температуре .
6. Для определения коэффициентов С
и n
необходимо пролога-рифмировать уравнение (4.7):
.
В логарифмической системе координат это уравнение представляет прямую линию (рисунок 10).
Значение показателя степени n
определяется как тангенс угла наклона прямой к оси абсцисс, т.е.
.
Постоянная находится из соотношения: .
Рисунок 10 – Зависимость от 
Полученное критериальное уравнение следует сравнить с имею-щимся в литературе:
при Gr·Pr>2·107
;
при Gr·Pr<2·107
.
Результаты обработки экспериментальных данных следует представить в виде таблицы 9 и графиков функциональной зависимости и .
Таблица 9 – Вычисляемые величины
| tст
ºC
|
Tв
ºC
|
tср
ºC
|
Q,
Вт
|
Qл
,
Вт
|
Qк
,
Вт
|
α
|
Nu
|
Gr
|
Lg
Nu
|
lg
Gr
|
С
|
n
|
Контрольные вопросы
1. Какие виды переноса теплоты участвуют в теплообмене?
2. Понятие температурного градиента и изотермической поверхности.
3. Выведите уравнение теплопроводности в неподвижной среде.
4. В чем причина различного распределения температур по толщинам плоской и цилиндрической стенок?
5. Как определяют количество теплоты, переходящее от более нагретого тела к менее нагретому вследствие теплового излучения?
6. В чем состоит различие между процессами конвекции и теплоотдачи?
7. Что такое тепловое подобие? Приведите критерии теплового подобия, критериальное уравнение теплоотдачи.
8. Охарактеризуйте распределение температур в ламинарном и турбулентном потоках. Что такое тепловой пограничный слой?
9. В чем состоят различия в уравнениях для определения коэффициентов теплоотдачи при вынужденной и естественной конвекции?
10. Какими методами можно интенсифицировать процесс тепло-отдачи в движущемся потоке (агрегатное состояние теплоносителя не меняется)?
5 ЛАБОРАТОРНАЯ РАБОТА № 5. ИЗУЧЕНИЕ РАБОТЫ КОМПРЕССИОННОЙ ХОЛОДИЛЬНОЙ УСТАНОВКИ
Цель работы
: ознакомиться с работой компрессионной холо-дильной установки.
Теоретическая часть
Многие процессы современной промышленности могут быть осуществлены только при искусственном охлаждении, т.е. при температурах значительно более низких, чем те, которые достигаются естественным охлаждением водой или воздухом. В химической технологии такими процессами являются, например, сжижение паров и газов, разделение сложных газов смесей, некоторые процессы абсорбции, кристаллизации и сушки, различные химические реакции и другие.
Для получения искусственного холода теплоту от тела с низкой температурой необходимо передать среде с более высокой темпера-турой, т.е. требуется осуществить процесс, приводящий к уменьшению энтропии. Поскольку такой процесс согласно второму закону термо-динамики самопроизвольно идти не может, то для его реализации надо выполнить еще некоторый вспомогательный процесс, идущий с возрастанием энтропии. Очевидно, что минимальная работа, которую при этом надо произвести, должна компенсировать уменьшение энтропии, вызванное процессом охлаждения.
В паровых компрессионных холодильных установках, которые широко применяются для получения умеренно низких температур (до минус 100 ºС
), перенос теплоты обеспечивается применением рабо-чего вещества (холодильного агента). При совершении кругового процесса (обратного цикла Карно) теплота, отводимая от охлаждае-мого тела, переходит к испаряющемуся рабочему веществу при низ-кой температуре, а затем передаётся охлаждающей среде (воде) от конденсирующегося пара рабочего вещества при более высокой температуре (более высоком давлении).
Для осуществления такого процесса передачи теплоты необхо-димо затратить работу на сжатие пара рабочего вещества от давления испарения до давления конденсации. Эта работа превращается в теплоту и также передается охлаждающей среде.
Теоретический холодильный цикл Карно (рисунок 11) состоит из двух изоэнтропных процессов (1–2 – сжатие и 3–4 – расширение сконденсировавшегося рабочего вещества) и двух изотермических процессов (2–3 – конденсация пара и 4–1 – испарение рабочего тела). На TS-диаграмме теплота, отнимаемая от охлаждаемого тела рабочим веществом, т.е. холодопроизводительностью , определяется пло-щадью а–1; 4–6, теплота, передаваемая рабочим веществом охлажда-ющей среде Q
, определяется площадью а–1–3–6, а затрачиваемая работа QL
– площадью 1–2–3.
Таким образом, энергетический баланс цикла Карно будет
. (5.1)
Если QL
– работа, совершаемая в реальном процессе, то этот баланс справедлив для любой холодильной установки.

Рисунок 11 – Теоретический холодильный цикл
(обратный цикл Карно) в координатах T–
S
Обратный круговой цикл, представляемый на диаграмме (см. рисунок 11), осуществим при условии, что энтропия системы остается постоянной. Следовательно, уменьшение энтропии охлаждае-мого тела на , происходящее при испарении рабочего вещества, должно быть равно увеличению энтропии охлаждающей среды на , происходящему при конденсации сжатого пара рабочего вещества. Из этого условия следует, что работа, затрачивае-мая при осуществлении теоретического холодильного цикла Карно:
. (5.2)
Иначе говоря, теоретическая работа, необходимая для обеспече-ния заданной холодопроизводительности, не зависит от природы рабочего вещества и определяется только значениями температур конденсации и испарения.
Уравнение (5.2) позволяет также сделать следующие, практи-чески важные общие заключения о затратах энергии при получении холода: работа будет тем меньше, чем ниже температура конденсации, а это значит, что в конденсатор следует подавать самую холодную воду; работа будет тем меньше, чем выше температура испарения, а это значит, что не следует вести охлаждение до температур более низких, чем те, которые минимально необходимы.
Энергетическую экономичность холодильных установок, дейст-вующих по обратному циклу Карно, характеризуют холодильным коэффициентом, т.е. величиной отношения холодопроизводительности к затраченной работе:
. (5.3)
Для теоретического цикла, как это следует из сопоставления уравнений (5.2) и (5.3), холодильный коэффициент будет иметь наибольшее значение:
. (5.4)
Принципиальная технологическая схема паровой компрессион-ной холодильной установки показана на рисунке 12.

1 – испаритель; 2 – компрессор;
3 – конденсатор; 4 – дроссель
Рисунок 12 – Схема паровой компрессионной холодильной
установки
Испаритель 1 служит для испарения жидкого холодильного агента при низкой температуре и соответствующем давлении. При этом от охлаждаемого тела отнимается теплота. Компрессор 2 предназначен для сжатия пара холодильного агента, отсасываемого из испарителя. Сжатие пара сопровождается некоторым перегревом. В конденсаторе 3 сжатый компрессором пар холодильного агента превращается в жид-кое состояние. Теплота, выделяющаяся при конденсации, переходит к охлаждающей среде. Чем выше температура охлаждающей среды, тем выше должна быть температура конденсации, а следовательно, и дав-ление.
Регулирующий вентиль (дроссель) 4 служит для регулирования подачи жидкого холодильного агента в испаритель. При протекании жидкости через узкое сечение вентиля происходит ее торможение или дросселирование. В результате этого процесса давление жидкого холодильного агента падает от давления конденсации до давления испарения с соответствующим понижением температуры.
Циркуляция холодильного агента в холодильной установке осуществляется компрессором, который является наиболее ответствен-ной частью компрессионной установки.
В качестве рабочих веществ (холодильных агентов) компрессион-ных холодильных установок в настоящее время наиболее часто исполь-зуют аммиак и различные хладоны. Хладонами (фреонами) называют фторхлорзамещенные предельных (насыщенных) углеводородов. Пока практическое применение нашли только производные метана и этана, например, хладон-11 (СРСl3
), хладон-12 (CF2
Cl2
), хладон-22 (CHF2
Cl), хладон-113 (С3
Р3
Сl3
), хладон-114 (С2
P4
Сl2
) и некоторые другие. Хладоны представляют собой химически инертные, не взрывоопасные и не горючие соединения. Это малотоксичные жидкости, обладающие очень слабым запахом. Хладоны легко проходят через малейшие неплотности соединений и способны проникать даже через поры обычных чугунных отливок.
Процессы, происходящие с рабочими веществами в холодильных установках, изображают на энтропийной Т–S и энтальпийной Р–I диаграммах состояний этих веществ. Цикл паровой компрессионной установки с одноступенчатым сжатием характеризуется так называе-мым сухим холодом компрессора (перегревом пара при сжатии), переохлаждением жидкого холодильного агента после конденсации пара и перегревом пара, засасываемого компрессором. Согласно схеме одноступенчатой холодильной установки (см. рисунок 12), теоретичес-кий цикл ее работы в диаграммах Т–S и Р–I (рисунок 13) составляется рядом процессов.
 
Рисунок 13 – Цикл холодильной установки в координатах T–S и P–I.
1–2" – адиабата – сжатие в компрессоре сухого перегретого пара от давления испарения до давления конденсации ;
2"–2" – изобара – охлаждение в конденсаторе сжатого и перегретого пара до температуры насыщения (х = 1);
2"–3 – изотерма и изобара – конденсация пара в конденсаторе за счет отвода теплоты охлаждающей водой или воздухом;
3–3" – изобара – переохлаждение жидкого холодильного агента в конденсаторе или отдельном теплообменнике до температуры переохлаждения Т3
, более низкой, чем температура конденсации, но при том же давлении;
3"–4 – изэнтальпа – дросселирование в регулирующем вентиле с падением давления и температуры;
4–1" – изотерма и изобара – испарения и перегрев холодильного агента в испарителе за счет подвода теплоты от охлаждаемого тела;
1"–1 – изобара – перегрев пара в теплообменнике за счет теплообмена с переохлаждаемым жидким холодильным агентом в специальном теплообменнике.
Переохлаждение холодильного агента (линия 3–3") компенсирует потери при дросселировании и увеличивает холодопроизводительность установки. Некоторый перегрев пара перед всасыванием (линия 1"–1) обеспечивает устойчивый сухой ход компрессора.
Линия сжатия 1–2 практически не совпадает с адиабатой 1–2". Так как компрессор выполняется с воздушным охлаждением, то процесс сжатия идет с отдачей теплоты окружающей среде (воздуху), т.е. по политропе 1–2. При этом за счет отвода теплоты при сжатии работа сжатия несколько уменьшается.
Цель работы – практическое ознакомление с работой холодиль-ной установки, а также экспериментальное определение холодопроиз-водительности, получаемой при заданных условиях, и холодильного коэффициента.
Экспериментальная часть
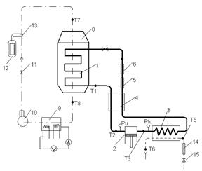
Схема холодильной установки приведена на рисунке 14.

1 – испаритель; 2 – компрессор; 3 – конденсатор; 4 – теплообменник;
5 – фильтр; 6 – осушитель; 7 – дроссель; 8 – холодильная камера;
9 – калориметр; 10 – вентилятор; 11 – заслонка; 12 – расходомер;
13 – диафрагма; 14 – ротаметр; 15 – вентиль
Рисунок 14 – Схема холодильной установки ИФ-49
Изучаемая холодильная установка состоит: из испарителя 1; одноступенчатого двухцилиндрового компрессора 2 (марки 2ФВ-6/3), сжимающего пары хладона до давления конденсации ; конденса-тора 3; противоточного теплообменника 4, где жидкий хладон охлаж-дается до температуры переохлаждения , обмениваясь теплотой с парами хладона, идущими на всасывание и перегревающимися до температуры перегрева ; фильтра 5, служащего для улавливания загрязнений осушителя 6, заполненного силикагелем и предназначен-ного для улавливания влаги; терморегулирующих вентилей (дроссе-лей) 7, регулирующих поступление хладона в испаритель (установка имеет два дросселя и два змеевиковых ребристых испарителя, работающих параллельно). Испарители заключены в холодильную камеру 8. Из испарителей пары хладона всасываются компрессором.
Рабочим веществом холодильной установки ИФ-49 служит хладон-12 (дифтордихлорметан), являющийся одним из наиболее широко распространенных холодильных агентов. При нормальных условиях хладон-12 представляет собой тяжелый бесцветный газ (температура кипения 29,8 ºС
, давление конденсации при 25 ºС
составляет 0,65 МПа
) с очень слабым специфическим запахом, который ощутим лишь при содержании в воздухе более 20 % (об.) хладона. Сухой хладон-12 не корродирует металлы, за исключением магниевых сплавов. Хладон-12 наиболее безвреден, но в жидком состоянии может вызывать обморожение кожи и поражение глаз.
В установке осуществляется замкнутый цикл охлаждения и нагревания воздуха. Циркуляцию воздуха обеспечивает вентилятор 10. Для регулирования расхода воздуха на нагревательном трубопроводе установлена заслонка 11. Судить о расходе воздуха можно по расходо-меру 12 (кольцевые весы), датчиком которого является диафрагма 13. Охлаждаемый воздух проходит холодильную камеру, в которой поме-щены испарители, сверху вниз. Для нагревания охлажденного воздуха перед вентилятором установлен двухсекционный электрокалорифер 9. Мощность одной секции калорифера и соответственно температуру нагреваемого воздуха можно регулировать лабораторным автотранс-форматором (ЛАТРом).
В змеевик конденсатора 3 холодильной установки подают водо-проводную воду через ротаметр 14, по показаниям которого судят о расходе воды.
Температуру определяют электронным мостом (марки MCPI-01). Соответствующие термометры сопротивления подключают к показы-вающему прибору многоточечным переключателем.
Датчиками температур являются термометры сопротивления. Избыточное давление конденсации и испарения измеряют манометрами.
Порядок проведения работы
При пуске установки сначала, открывая вентиль 15 (см. рисунок 14), устанавливают по ротаметру 14 заданный расход воды. Затем пускают компрессор 2 и вентилятор 10. Заданный расход воздуха устанавливают заслонкой 11 по прибору 12. Через 3 минуты после пуска компрессора включают калорифер (нерегулируемую секцию включают полностью, а регулируемую секцию, мощность нагрева которой можно регулировать ЛАТРом, – по заданию).
Спустя 30 минут после пуска установки приступают к снятию показаний приборов. Измерения производят каждые 5 минут. Полученные данные записывают в таблицу 10.
Таблица 10 – Экспериментальные данные
| Номер опыта
|
Показания расходометра 12
|
Расход воздуха V
, м/с
|
Показания ротаметра 14
|
Расход воды V
, м/с
|
Температура, ºС
|
Избыточное давление
хладона, кгс/см2
|
| воздуха
|
воды
|
хладона
|
| до охлаждения J
1
|
охлажденного J
2
|
начальная t
нач
|
конечная t
кон
|
при всасывании Т
1
|
при нагревании Т
2
|
при переохлаждении Т
3
|
при перегреве Т
4
|
конденсации Р
к
|
испарения Р
и
|
| 1
|
| 2
|
| …
|
| n
|
Рекомендуемые условия проведения эксперимента:
1. Расход воды в конденсаторе – от 0,3 до 0,5 л/с
(от 20 до 30 л/мин
).
2. Расход воздуха от 0,11 до 0,22 ( от 400 до 800 ).
3. Мощность регулируемой секции калорифера – от 100 до 120 делений шкалы автотрансформатора.
4. Охлаждать воздух до минусовых температур не следует, так как в этом случае установка будет запотевать и может быстро выйти из строя. Кроме того, при более высокой температуре охлаждённого воздуха уменьшается температурный перепад с окружающей средой, а следовательно, будут меньше тепловые потери с поверхности холодильной камеры.
После достижения установившегося режима работы установки, о чем будет свидетельствовать неизменность температуры охлаждённого воздуха во времени, выполняют контрольные измерения всех величин и прекращают опыт.
Установку останавливают в следующем порядке: выключают калорифер, затем компрессор, вентилятор и в последнюю очередь отключают воду.
Обработка экспериментальных данных
Обработку опытных данных начинают с построения цикла работы холодильной установки в координатах (или T
–S
) и нахождения всех нужных значений энтальпии холодильного агента. Построение цикла и расчёты производят по средним значениям величин, измеренных при установившемся режиме работы установки.
Узловые точки цикла определяют следующим образом (см. рисунок 13):
1 – по давлению испарения;
1" – по температуре перегрева паров хладона в испарителе и давлению испарения;
1 – по температуре всасывания и давлению испарения;
2 – по давлению конденсации и температуре нагнетания;
2 и 3 – по давлению конденсации;
2" – как точку пересечения изоэнтропы, проходящей через точку 1, с изобарой, соответствующей давлению конденсации;
3 – по температуре переохлаждения жидкого хладона;
4 – как точку пересечения изоэнтальпы с изобарой, соответствую-щей давлению испарения.
Далее рассчитывают:
1. Количество теплоты, отдаваемое хладоном воде в конденса-торе, за единицу времени (Вт)
:
. (5.5)
2. Количество хладона, циркулирующего в установке в единицу времени (кг/с):
. (5.6)
3. Мощность (Вт
), расходуемую компрессором, при допущении, что сжатие происходит при постоянной энтропии (теоретическая мощность):
. (5.7)
4. Полная холодопроизводительность установки (Вт
):
. (5.8)
5. Полезная холодопроизводительность установки (Вт
):
. (5.9)
В этих расчетах плотность следует брать при температуре нагретого воздуха, а теплоёмкость – при средней (арифметической) температуре воздуха.
6. Тепловые потери (Вт
):
. (5.10)
7. Теоретический холодильный коэффициент (коэффициент цикла Карно):
. (5.11)
8. Полный холодильный коэффициент установки, учитываю-щий количество холода, затрачиваемого на охлаждение воздуха и компенсацию потерь с поверхности холодильной камеры:
. (5.12)
Иначе:
, (5.13)
где – удельная холодопроизводительность установки, Дж/кг
.
9. Полезный холодильный коэффициент, учитывающий только количество холода, затрачиваемого на охлаждение воздуха:
.
Строго говоря, для определения полного и полезного холодильных коэффициентов необходимо знать действительную работу, совершенную в реальном сжатии.
Тогда – индикаторный холодильный коэффициент.
Контрольные вопросы
1. Почему для получения искусственного холода необходимо затрачивать работу?
2. В чем сущность теоретического холодильного цикла Карно?
3. Какие процессы составляют реальный холодильный цикл? Как изображаются эти процессы на T–
S
и диаграммах?
4. Из этих основных элементов состоят компрессионные холодильные установки и каково назначение каждого из этих элементов.
5. Как, пользуясь Т–
S
и диаграммами, определить холодопроизводительность и работу, затрачиваемую при совершении кругового процесса?
6. Что представляет собой по физическому смыслу холодильный коэффициент? Каков ожидаемый порядок численного значения этого коэффициента в теоретическом цикле Карно?
7. Зачем перед всасыванием в компрессор проводят перегрев пара холодильного агента?
8. Чем определяется значение требуемого давления сжатия пара рабочего вещества в компрессоре?
9. Какие причины вызывают отличие действительного процесса сжатия пара холодильного агента от изоэнтропного?
10. Зачем проводят переохлаждение сконденсировавшегося пара рабочего вещества?
11. Для чего жидкий холодильный агент перед подачей в испаритель подвергают дросселированию?
12. Чем отличается полный холодильный коэффициент от полезного? Что такое индикаторный холодильный коэффициент?
ТЕХНИКА БЕЗОПАСНОСТИ ПРИ
ПРОВЕДЕНИИ РАБОТ
1. К выполнению лабораторных работ допускаются студенты, прошедшие инструктаж по технической и пожарной безопасности. Прохождение инструктажа отмечается личными подписями инструктируемых и инструктирующего и датой в журнале инструктажа.
2. Лицом, проводящим инструктаж и отвечающим за соблюдение правил ведения работ, технической и пожарной безопасности, является преподаватель, проводящий занятие.
3. Студенты за невыполнение требований, содержащихся в инст-рукции, несут ответственность в дисциплинарном порядке. Лицо, нарушившее требования ТБ, отстраняется от выполнения лабораторных работ.
4. Выполнение работ на неисправных лабораторных установках, с неисправными приборами и оборудованием, без наличия линии заземления, защитных ограждений не допускается.
5. Не разрешается без контроля со стороны преподавателя или лаборанта осуществлять переустановку измерительных приборов, производить какое-либо регулирование на установках.
6. Все приборы, оборудование, инструменты, приспособления, материалы должны использоваться только по прямому назначению.
7. Перед началом работы нужно убедиться в надежной изоляции присоединительных клемм, токопроводящих линий, исправности вилки включения и розетки внешним осмотром: о замеченных неисправностях немедленно сообщить преподавателю.
8. Не допускается оставлять включенную лабораторную установку без присмотра.
9. Приступить к выполнению работы можно только с разрешения преподавателя.
10. При отказе установки в ходе выполнения работы нужно быстро отключить установку кнопочным выключателем и немедленно сообщить преподавателю.
11. Работа выполняется группой студентов не более четырех и не менее двух человек самостоятельно под наблюдением лаборанта или преподавателя. На выполнение работы отводится 4…6 часов.
ПРИЛОЖЕНИЕ А
Теплофизические свойства веществ
Таблица А.1 – Теплофизические свойства воды
| Р, атм
|
T, °C
|
, 
|
, Дж/кг
|
λ, , Вт/м·К
|
μ, , Па
×c
|

|
| 1,03
|
0
|
1000
|
4230
|
65,1
|
1790
|
13,7
|
| 1,00
|
10
|
1000
|
4190
|
57,5
|
1310
|
9,52
|
| 1,03
|
20
|
998
|
4190
|
59,9
|
1000
|
7,02
|
| 1,03
|
30
|
996
|
4180
|
61,6
|
804
|
5,42
|
| 1,03
|
40
|
992
|
4180
|
63,4
|
657
|
4,31
|
| 1,03
|
50
|
988
|
4180
|
64,8
|
549
|
3,54
|
| 1,03
|
60
|
983
|
4180
|
65,9
|
470
|
2,98
|
| 1,03
|
70
|
978
|
4190
|
66,8
|
406
|
2,55
|
| 1,03
|
80
|
972
|
4190
|
67,5
|
355
|
2,21
|
| 1,03
|
90
|
965
|
4190
|
68,0
|
315
|
1,95
|
| 1,03
|
100
|
958
|
4230
|
68,3
|
282
|
1,75
|
Таблица А.2 – Свойства пара в зависимости от давления
| Давление (абсолютное), 
|
Температура, °
С
|
Плотность, 
|
Удельная теплота парообразования r
, кДж/кг
|
| 1,0
|
99,1
|
0,5790
|
2264
|
| 1,2
|
104,2
|
0,6865
|
2249
|
| 1,4
|
108,7
|
0,7931
|
2237
|
| 1,6
|
112,7
|
0,8980
|
2227
|
| 1,8
|
116,3
|
1,0030
|
2217
|
| 2,0
|
119,6
|
1,1070
|
2208
|
| 3,0
|
132,9
|
1,6180
|
2171
|
| 4,0
|
142,9
|
2,1200
|
2141
|
| 5,0
|
151,1
|
2,6140
|
2117
|
| 6,0
|
158,1
|
3,1040
|
2095
|
| 7,0
|
164,2
|
3,5910
|
2075
|
Таблица А.3 – Физические параметры воздуха
| t, °
C
|
, 
|
λ, Вт/м∙К
|
а
, 
|
ν, 
|

|
| 10
|
1,247
|
2,51
|
17,6
|
14,16
|
0,705
|
| 20
|
1,205
|
2,59
|
18,1
|
15,06
|
0,703
|
| 30
|
1,165
|
2,67
|
18,6
|
16,00
|
0,701
|
| 40
|
1,128
|
2,76
|
19,1
|
16,96
|
0,699
|
| 50
|
1,093
|
2,83
|
19,6
|
17,95
|
0,698
|
| 60
|
1,060
|
2,90
|
20,1
|
18,97
|
0,696
|
| 70
|
1,029
|
2,96
|
20,6
|
20,02
|
0,694
|
| 80
|
1,000
|
3,05
|
21,1
|
21,09
|
0,692
|
| 90
|
0,972
|
3,13
|
21,5
|
22,10
|
0,690
|
| 100
|
0,946
|
3,21
|
21,9
|
23,13
|
0,688
|
| 120
|
0,898
|
3,34
|
22,8
|
25,45
|
0,686
|
| 140
|
0,854
|
3,49
|
23,7
|
27,80
|
0,684
|
| 160
|
0,815
|
3,64
|
24,5
|
30,09
|
0,682
|
| 180
|
0,779
|
3,78
|
25,3
|
32,49
|
0,681
|
| 200
|
0,746
|
3,93
|
26,0
|
34,85
|
0,680
|
ЛИТЕРАТУРА
1. Нащокин, В.В. Техническая термодинамика и теплопередача: учебное пособие для вузов / В.В. Нащокин. – М.: Высшая шк., 1980. – 469 с.
2. Крутов, В.И. Техническая термодинамика: учебник для машиностроительных специальностей вузов / В.И. Крутов [и др.]; под ред. В.И. Крутова. – 3-е изд., перераб. и доп. – М.: Высшая школа, 1991. – 384 с.: ил.
3. Луканин, В.Н. Теплотехника: учебник для вузов / В.Н. Луканин [и др.]; под ред. В.Н. Луканина. – М.: Высш. шк., 1999. – 671 с.
4. Крутов, В.И. Задачник по технической термодинамике и теории тепломассообмена / В.И. Крутов, Г.Б. Петражицкий; под ред. В.И. Крутова. – М.: Высш. шк., 1986. – 383 с.: ил.
5. Кудинов, В.А. Техническая термодинамика: учеб. пособие для втузов / В.А. Кудинов, Э.М. Карташов. – М.: Высш. шк., 2000. – 261 с.
6. Афанасьев, В.Н. Лабораторный практикум по термодинамике и теплопередаче: учеб. пособие / В.Н. Афанасьев [и др.]; под. ред. В.И. Крутова. – М.: Высш. шк., 1988. – 216 с.
7. Крутов, В.И. Теплотехника / под ред. В.И. Крутова. – М.: Машиностроение, 1986. – 432 с.
8. Баскаков, А.П. Теплотехника: учеб для вузов / А.П. Баскаков [и др.]; под ред. А.П. Баскакова. – 2-е изд., перераб. и доп. – М.: Энергоатомиздат, 1991. – 224 с.
Учебное издание
Ленский
Максим Александрович
Жигульский
Александр Иванович
ТЕПЛОТЕХНИКА. СБОРНИК ЛАБОРАТОРНЫХ РАБОТ
Методические рекомендации по выполнению лабораторных работ
для студентов всех форм обучения и всех специальностей
Редактор Соловьева С.В.
Технический редактор Сазонова В.П.
Подписано в печать 23.04.2009. Формат 60´84 1/16
Усл. п. л. 3,5. Уч.-изд. л. 3,26
Печать − ризография, множительно-копировальный
аппарат «RISO TR -1510»
Тираж 100 экз. Заказ 2009-33
Издательство Алтайского государственного
технического университета
656038, г. Барнаул, пр-т Ленина, 46
Оригинал-макет подготовлен ИИО БТИ АлтГТУ
Отпечатано в ИИО БТИ АлтГТУ
659305, г. Бийск, ул. Трофимова, 27
|