| РЕФЕРАТ
|
4
|
| ПЕРЕЧЕНЬ ЛИСТОВ ГРАФИЧЕСКИХ ДОКУМЕНТОВ
|
5
|
| ВВЕДЕНИЕ
|
6
|
| 1. ОБЗОР ЛИТЕРАТУРНЫХ ИСТОЧНИКОВ
|
7
|
| 1.1. Низкотемпературные холодильные установки испытательных камер
|
7
|
| 1.2. Назначение и конструкция термокамеры
|
7
|
| 1.3. Физические основы получения низких температур
|
9
|
| 2. ОБОСНОВАНИЕ И ОПИСАНИЕ AППAPАТУРНО-
|
|
| ТЕХНОЛОГИЧЕСКОЙ СХЕМЫ
|
11
|
| 2.1. Обоснование схемы
|
11
|
| 2.2. Описание схемы
|
15
|
| 3. ТРЕБОВАНИЯ, ПРЕДЪЯВЛЯЕМЫЕ К ХЛАДАГЕНТАМ
|
20
|
| 3.1. Термодинамические требования
|
20
|
| 3.2. Физико-химические требования
|
21
|
| 3.3. Физиологические требования
|
21
|
| 3.4. Экономические требования
|
22
|
| 4. СВОЙСТВА РАБОЧИХ ВЕЩЕСТВ ХОЛОДИЛЬНЫХ МАШИН
|
23
|
| 4.1. Обозначение и классификация рабочих веществ
|
23
|
| 4.2. Термодинамические свойства
|
24
|
| 4.3. Теплофизические свойства
|
24
|
| 4.4. Химические и физико-химические свойства
|
25
|
| 5. ХАРАКТЕРИСТИКИ ВЫБРАННЫХ ХЛАДАГЕНТОВ
|
|
| ТЕРМОКАМЕРЫ
|
28
|
| 5.1. Хладагент R22
|
28
|
| 5.2. Хладагент R23
|
29
|
| 6. ПОДБОР ОБОРУДОВАНИЯ
|
31
|
| 6.1. Расчет теплопритоков
|
31
|
| 6.2. Расчет испарителя
|
33
|
| 6.3. Подбор компрессоров
|
41
|
| 6.4. Коммуникации
|
45
|
| 7. АВТОМАТИЗАЦИЯ КАМЕРЫ
|
46
|
| 7.1. Автоматический контроль
|
46
|
| 7.2. Автоматическая сигнализация
|
47
|
| 7.3. Автоматическая защита
|
47
|
| 7.4. Автоматическое регулирование
|
48
|
| 7.5. Приборы и средства автоматического регулирования
|
54
|
| 7.6. Автоматическое управление
|
65
|
| 8. ТЕХНИКО-ЭКОНОМИЧЕСКОЕ ОБОСНОВАНИЕ ПРОЕКТА
|
67
|
| 8.1. Введение к разделу
|
67
|
| 8.2. Стоимость изготовления термокамеры
|
68
|
| 8.3. Организация планово-предупредительного ремонта
|
69
|
| 8.4. Основные технико-экономические показатели
|
80
|
| 8.5. Выводы к разделу
|
87
|
| 9. ЭНЕРГОСБЕРЕЖЕНИЕ
|
88
|
| 9.1. Постановка проблемы
|
88
|
| 9.2. Анализ существующего положения
|
89
|
| 9.3. Мероприятия по энергосбережению
|
89
|
| 9.4. Оценка эффективности мер по энергосбережению
|
91
|
| 9.5. Выводы к разделу
|
92
|
| 10. БЕЗОПАСНОСТЬ И ЭКОЛОГИЧНОСТЬ ПРОЕКТА
|
93
|
| 10.1. Введение к разделу
|
93
|
| 10.2 Безопасность проекта
|
94
|
| 10.3. Экологичность проекта
|
103
|
| 10.4. Чрезвычайные ситуации
|
105
|
| 10.5. Выводы к разделу
|
108
|
| ЗAКЛЮЧЕНИЕ
|
110
|
| БИБЛИОГРАФИЧЕСКИЙ СПИСОК
|
111
|
РЕФЕРАТ
Тема дипломного проекта: “Камера “тепло-холод””.
Цель дипломного проекта - проектирование испытательной термокамеры
с объемом камеры 0,195 м³ с диапазоном температур от -60°С до 80°С.
В проекте рассмотрена каскадная гидравлическая схема установки, которая включает в себя компрессоры, конденсатор, атмосферный охладитель, регенеративные теплообменники, термоэлектрические нагреватели, испарительконденсатор, дроссели, испаритель и средства автоматизации.
Забиваем Сайты В ТОП КУВАЛДОЙ - Уникальные возможности от SeoHammer
Каждая ссылка анализируется по трем пакетам оценки: SEO, Трафик и SMM.
SeoHammer делает продвижение сайта прозрачным и простым занятием.
Ссылки, вечные ссылки, статьи, упоминания, пресс-релизы - используйте по максимуму потенциал SeoHammer для продвижения вашего сайта.
Что умеет делать SeoHammer
— Продвижение в один клик, интеллектуальный подбор запросов, покупка самых лучших ссылок с высокой степенью качества у лучших бирж ссылок.
— Регулярная проверка качества ссылок по более чем 100 показателям и ежедневный пересчет показателей качества проекта.
— Все известные форматы ссылок: арендные ссылки, вечные ссылки, публикации (упоминания, мнения, отзывы, статьи, пресс-релизы).
— SeoHammer покажет, где рост или падение, а также запросы, на которые нужно обратить внимание.
SeoHammer еще предоставляет технологию Буст, она ускоряет продвижение в десятки раз,
а первые результаты появляются уже в течение первых 7 дней.
Зарегистрироваться и Начать продвижение
В проекте выполнены: расчет цикла холодильной установки, выбор основного стандартного и нестандартного оборудования, представлена оценка энергоэффективности установки, проведен расчет экономической эффективности проекта, рассмотрены вопросы безопасности и экологичности проекта.
Окупаемость термокамеры составляет 0,3 года.
Термокамера применяется:
- в научно-исследовательских лабораториях;
- на предприятиях и в медицинских учреждениях для испытания свойств материалов, деталей, узлов, изделий и для технологических целей
Пояснительная записка содержит: 112 с., 17 табл., 18 рис., 28 библиографических ссылок.
ПЕРЕЧЕНЬ ЛИСТОВ ГРАФИЧЕСКИХ ДОКУМЕНТОВ
| №
п/п
|
Наименование документа
|
Обозначение
документа
|
Формат
|
| 1
|
Термокамера. Гидравлическая схема
|
260601 701000 2771 Т3
|
А1
|
| 2
|
Термокамера. Чертеж общего вида
|
260601 701000 2771 ВО
|
2Аl
|
| 3
|
Машинное отделение. Сборочный
чертеж
|
260601 701300 2771 СБ
|
2Аl
|
| 4
|
Компрессор. Чертеж общего вида
|
260601 064460 2771 ВО
|
2А1
|
| 5
|
Испаритель. Сборочный чертеж
|
260601 065500 2771 СБ
|
А2
|
| 6
|
Палец
|
260601 064460.09 2771
|
А4
|
| 7
|
Подпятник
|
260601 064460.13 2771
|
А4
|
| 8
|
Клапан всасывающий
|
260601 064460.16 2771
|
А3
|
| 9
|
Пластина
|
260601 065502 2771
|
А4
|
| 10
|
Калач
|
260601 065503 2771
|
А4
|
ВВЕДЕНИЕ
Термокамеры находят все более широкое применение во многих отраслях промышленности, а развитие некоторых отраслей нельзя представить без использования установок «тепло-холод». Основное применение термокамеры - это испытание объектов, изделий промышленности на воздействие отрицательных и положительных температур воздуха в определенных диапазонах, с заданной скоростью их изменения и определенной точностью поддержания.
Для повышения конкурентоспособности отечественной холодильной техники, необходимо уделить особое внимание усовершенствованию существующих комплектаций холодильной машины для эффективного получения низких температур.
1. ОБЗОР ЛИТЕРАТУРНЫХ ИСТОЧНИКОВ
1.1. Низкотемпературные холодильные установки испытательных камер [1, с. 389]
Испытательные камеры предназначены для создания внешних воздействующих факторов: климатических (температура, влажность и давление воздуха, солнечная радиация, атмосферные осадки и др.) и механических (вибрация, удар, ускорение и др.), а также для экспериментального определения характеристик объекта испытаний в результате воздействия на него указанных факторов. В состав этих камер входят и холодильное оборудование.
Сервис онлайн-записи на собственном Telegram-боте
Попробуйте сервис онлайн-записи VisitTime на основе вашего собственного Telegram-бота:
— Разгрузит мастера, специалиста или компанию;
— Позволит гибко управлять расписанием и загрузкой;
— Разошлет оповещения о новых услугах или акциях;
— Позволит принять оплату на карту/кошелек/счет;
— Позволит записываться на групповые и персональные посещения;
— Поможет получить от клиента отзывы о визите к вам;
— Включает в себя сервис чаевых.
Для новых пользователей первый месяц бесплатно.
Зарегистрироваться в сервисе
Испытательные камеры, универсальные по назначению, выпускают серийно, и технические требования к ним регламентируются стандартом. В зависимости от вида создаваемых воздействующих факторов выделяют следу-ющие типы камер:
- термокамеры (положительные и отрицательные температуры воздуха);
- термобарокамеры (положительные и отрицательные температуры, давления воздуха);
- термовлагокамеры (положительные и отрицательные температуры, влажность воздуха);
- термобаровиброкамеры (положительные и отрицательные температуры, давление воздуха, а также вибрация) и т. д.
1.2. Назначение и конструкция термокамеры [1, с. 391]
Термокамера предназначена для испытания объектов на воздействие отрицательных и положительных температур в определенных диапазонах, с заданной скоростью их изменения и определенной точностью поддержания. Термокамеры используют: для типового испытания изделий электронной, электротехнической, машиностроительной, строительной промышленности; холодильной обработки, которая является частью технологического процесса, например для низкотемпературной закалки высоколегированной стали с целью повысить срок службы измерительного и режущего инструмента; искусственного старения печатных плат, оптических линз и дюралюминиевых заклепок, исследования свойств материалов; длительного хранения медикаментов и биологических объектов. Наибольшее распространение получили термокамеры с такими диапазонами технических характеристик: полезный объем (вместимость) 0,015-2,0 м³; температура - 70 ... + 180 ºС; скорость охлаждения от 20 до -70 ºС 90-120 мин; скорость нагревания от 20 до 180 ºС 40-60 мин; точность поддержания температуры 0,2-2,0 К. Однако есть термокамеры с большей вместимостью (до 1000 м³), более низкой (до -150 ºС) и высокой (до 300 ºС) предельными температурами.
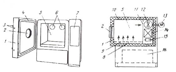
Термокамеры выполняют в виде прямоугольного блока, в котором скомпонованы собственно камера с теплоизоляцией, холодильное оборудование, пульт сигнализации и управления (рис. 1.1).
Термокамера

1 - дверь; 2 - смотровое окно; 3 - запорное устройство; 4 - уплотнение; 5 - полезный объем; 6 - вентилятор; 7 - пульт сигнализации и управления; 8 нагнетательный канал; 9, 11 - решетки; 10 - теплоизолированный корпус; 12 вентилятор; 13 - электродвигатель; 14 - испаритель; 15 - электронагреватель;
16 - холодильный агрегат.
Рис. 1.1.
Камера имеет теплоизолированный корпус 10, выполненный из коррозионно-стойкой стали, дверь 1 на петлях с резиновым уплотнением 4 по периметру, запорным устройством 3 и смотровым окном 2 с многослойным остеклением. Корпус изолируется эффективным температуростойким теплоизо-ляционным материалом (пенополиуретан, стекловата), толщину которого определяют исходя из рекомендуемой плотности теплового потока 16-20 Вт/м². Теплоизоляция может быть расположена как внутри, так и снаружи несущего нагрузку корпуса камеры. Внутреннее расположение теплоизоляции исключает ее увлажнение при работе и уменьшает ее тепловых мостиков в местах опоры корпуса. Но при этом увеличиваются размеры камеры.
В охлаждаемом пространстве камеры находятся: конструкционно выделенное пространство с исследуемым объектом, называемое полезным объемом; охлаждающие батареи; крыльчатка вентилятора; воздуховоды и т.д. Значение полезного объема является одной из основных технических характеристик испытательной камеры. Испаритель исполняют, как правило, из оребренных труб и оснащают вентиляторами, электродвигатели которых располагают вне охлаждаемого пространства. Система воздухораспределения включает каналы, решетки, жалюзи и обеспечивает подачу воздуха в объем с исследуемым объектом, как правило, снизу вверх. Электронагреватели (закрытые трубчатые или открытые спиральные) размещают в воздуховоде. Холодильное оборудование располагают в нижней части блока, на общей опорной раме. Пульт управления обеспечивает: автоматическое регулирование режима работы камеры по заданному закону, автоматическое управление работой оборудо-вания, автоматический контроль текущих значений параметров, автоматичес-кую сигнализацию о достижении заданных значений параметров, автоматичес-кую защиту от возникновения аварийных ситуаций.
1.3. Физические основы получения низких температур [2, с.158]
Физическая природа теплоты и холода одна и та же, разница состоит только в скорости движения молекул и атомов. Когда теплота отводится, движение молекул замедляется и тело охлаждается. Если же теплота подводится, то движение молекул ускоряется и тело нагревается, т.е. причиной нагрева и охлаждения является движение молекул, из которых состоит любое физическое тело. Охлаждение нагретого тела до температуры окружающей среды происходит самопроизвольным, естественным путем за счет отдачи те-плоты в окружающую среду (воздух, вода) без применения холодильной техники. Задача последней является охлаждение тела до температуры ниже температуры окружающей среды, что можно осуществить с помощью холодильных машин или источников безмашинного холода (например, льда). Процессы в элементах холодильной машины взаимосвязаны и на них оказывают влияние, как окружающая среда, так и охлаждаемые объекты. Для получения низких температур используют физические процессы, которые сопровождаются поглощением теплоты. К числу таких основных процессов относятся: фазовый переход вещества, сопровождающийся поглощением теплоты извне плавление, кипение (испарение), сублимация; изоэнтропное дросселирование газа с начальной температурой, меньшей температуры точки инверсии (эффект Джоуля-Томсона); вихревой эффект (эффект Ранка-Хилъша); термоэлектрический эффект (эффект Пельтье).
В данном дипломном проекте для получения низких температур применяется фазовый переход - процесс кипения [3, с. 9].
Агрегатное состояние вещества (твердое, жидкое, газообразное) зависит от внешних условий - температуры t и давления р. При определенном изменении этих условий форма связи между молекулами в теле меняется и оно переходит в другое агрегатное состояние. Переход однородного тела из одного агрегатного состояния в другое называется фазовым превращением. Фазовые превращения однородных тел происходят при постоянной температуре, зависящей от условий перехода и физических свойств тела, и сопровождается выделением или поглощением скрытой теплоты, которая расходуется на изменение связи между молекулами.
Фазовые превращения не сопровождаются химическими изменениями и являются физическими процессами.
2. ОБОСНОВАНИЕ И ОПИСАНИЕ
АППАРАТУРНО-ТЕХНОЛОГИЧЕСКОЙ СХЕМЫ
2.1. Обоснование схемы [4, с. 95], [5, с. 92]
Расчет цикла термокамеры заключается в определении параметров рабочего тела в узловых точках и исходных данных для проектирования или подбора оборудования.
Температуры кипения и конденсации являются основными внутренними параметрами, определяющими схему и режим работы парокомпрессионной холодильной машины.
Температуру конденсации фреона 22 находим, принимая среднюю разность температур в пределах 10°С [6, с. 356]:
, (2.1)
где tR22 - температура хладагента на выходе из конденсатора.
ºС
Температура охлаждаемого объекта определяется температурой кипения хладоносителя, подаваемого в технологический аппарат, tox= -60 °С. Принимая среднюю разность температур в фреоновых испарителях 10 °С, находим температуру кипения R22.
ºС
По диаграмме i -lg р (рис. 2.5.) находим давление паров фреона в испарителе и конденсаторе:
PR22, кип. = 0,2 МПа (при tR22, кип. = -70 ºС);
PR22, кон. = 13,5 МПа (при tR22, кон. = 35 ºС);
Степень повышения давления в компрессоре Ркон./Ркип. = 1,35/0,02=67,5. Рекомендуемое соотношение для одноступенчатых машин Ркон./Ркип.≤8[6, с. 356].
Поэтому одноступенчатая машина для достижения -60 °С не подходит. Возможное решение это 2-х каскадная, либо 2-х ступенчатая холодильная машина.
Принципиальная схема и теоретический цикл двухступенчатой холодиль- ной машины с промежуточным сосудом показаны на рис. 2.1
Схема и теоретический цикл двухступенчатой холодильной машины со змеековым промежуточным сосудом

Рис.2.1.
Рабочие вещество в состоянии сухого насыщенного пара (точка 1) поступает в компрессор первой ступени 1, где сжимается (процесс 2-1) и направляется в промежуточный теплообменник II. В теплообменнике рабочее вещество охлаждается (процесс 2-3) за счет окружающей среды. После теплообменника происходит смешение рабочего вещества, идущего из первой ступени и из промежуточного сосуда VI. После смешения состояние рабочего вещества определяется точкой 4. Затем рабочее вещество поступает в ком-прессор второй ступени III, где сжимается (процесс 4-5), потом - в конденсатор IV, где сначала охлаждается до состояния сухого насыщенного пара и конденсируется (процесс 5-6).
Большая часть рабочего вещества идет через змеевик промежуточного сосуда, а меньшая - дросселируется во вспомогательном дроссельном вентиле V (процесс 6-7). В промежуточном сосуде влажный пар, который получился после дросселирования, делится на составляющие: сухой насыщенный пар (состояние 8), идущий во вторую ступень, и насыщенную жидкость (состояние 9), скапливающуюся в нижней части промежуточного сосуда. Под воздействием теплоты, которая поступает от рабочего вещества, идущего по змеевику, жидкость кипит при давлении pт. Пар, образовавшийся при кипении, также отсасывается компрессором второй ступени. Рабочее вещество, которое идет по змеевику, охлаждается (процесс 6-10), затем дросселируется в основном дроссельном вентиле VII (процесс 10-11) и поступает в испаритель VIII, где кипит (процесс 11-1).
Каскадная холодильная машина состоит из двух одноступенчатых машин, называемых нижней и верхней ветвью каскада (рис. 2.2.).
Схема и цикл каскадной холодильной машины

Рис.2.2
В нижней ветви каскада используется рабочее вещество высокого давления, которое, получая теплоту в испарителе VII от источника низкой температуры, кипит (процесс 4 -1), пар сжимается в компрессоре I (процесс 1 - 2), охлаждается и конденсируется в испарителе конденсаторе V (процесс 2 - 3), а затем дросселируется в дроссельном вентиле VI (процесс 3 - 4). Теплота конденсации рабочего вещества нижней ветви каскада отбирается рабочим веществом холодильной машины верхней ветви каскада - как правило, это рабочее вещество среднего давления, которое кипит в испарителе-конден-саторе.
Пар рабочего вещества верхней ветви каскада сжимается компрессором II (процесс 5 - 6), затем рабочее вещество верхней ветви каскада направляется в конденсатор III (процесс 6 - 7), дросселируется в дроссельном вентиле IV (процесс 7 - 8) и поступает в испаритель-конденсатор. Таким образом, рабочее вещество в машине нижней ветви каскада совершает цикл 1 - 2 - З - 4, а в машине верхней ветви каскада - цикл 5 - 6 - 7 - 8, и эти машины объединяются испарителем конденсатором.
Рабочим веществом нижней ветви каскада является R2З, поэтому во время стоянки машины, когда температура всех ее частей сравняется с температурой окружающей среды, значительно повышается давление во всех элементах машины (при 25°С давление насыщенных паров R2З составляет приблизительно 5 МПа). Для предотвращения от чрезмерного повышения давления в холодильной машине нижней ветви каскада к системе подключают расширительный сосуд VIII, рассчитанный так, чтобы при остановке машины давление во всех элементах машины не превышало расчетного предельного значения, а при пуске рабочее вещество сначала отсасывается из него, а затем подключается испаритель.
В действительных циклах каскадные машины чаще всего, выгоднее двухступенчатых (иногда и трехступенчатых). Это объясняется следующими преимуществами работы с рабочими веществами высокого давления:
- теоретический объем компрессора каскадной машины меньше, чем двухступенчатой из-за меньших удельных объемов всасываемого пара;
- при больших значениях давления всасывания относительные потери мощности в клапанах значительно меньше;
- так как Vт компрессора нижней ветви каскада меньше, чем компрессора нижней ступени, то мощность трения компрессоров каскадной машины меньше, чем двухступенчатой;
- отношение давлений для одинаковых диапазонов температур у рабочих веществ каскадных машин меньше;
- отсутствие промежуточного сосуда.
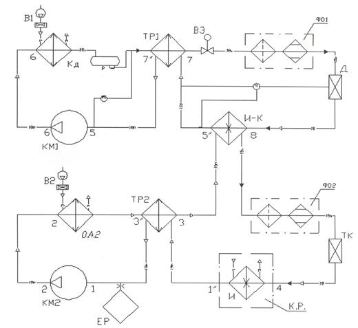
Выбираем каскадную схему с двумя одноступенчатыми ветвями (рис. 2.3.).
Схема термокамеры

Рис.2.3.
2.2. Описание схемы и циклов
В нижней ветви каскада используется рабочее вещество высокого давления - хладон 23; в верхней ветви - рабочее вещество среднего давления - хладон 22 (свойства хладонов описаны в разделе 5).
Для построения рабочего цикла нижнего каскада на диаграмму i – lg р нанесены характерные точки циклов, показывая основные процессы цикла машины (рис. 2.4).
Необходимые для построения цикла параметры:
- температура кипения R23: tкип. = -70 ºС (Ркип = 0,2 МПа);
- температура конденсации R23: tкон. = -18 ºС (Ркон. =1,5 МПа).
Пересечение изобары давления Ро с кривой насыщенного пара показывает состояние хладагента на выходе из испарителя - т.1 ”. Перегрев пара происходит в теплообменнике регенеративном ТР2 и во всасывающем трубопроводе перед компрессором КМ2 при Ркип до температуры tвc. Подогрев пара в ТР2, с одной стороны, увеличивает работу компрессора, но, с другой стороны, уменьшает тепловой поток в испарителе-конденсаторе. Точка всасывания 1 лежит на пересечении изобары Ркип и изотермы tвс в области перегретого пара. Нагрев рабочего вещества в процессе 1”- 1 принимаем около 20 ºС. Эта величина может изменятся в зависимости от условий работы машины. При сжатии пара в компрессоре давление повышается до Ркон точка сжатия 2 лежит на пересечении адиабаты, проведенной из точки 1 и изобары Ркон. Температура этой точки называется температурой нагнетания компрессора. Из КМ2 перегретый пар охлаждается воздухом в ОА2 (т.3”), в ТР2 - холодным паром, идущим из испарителя (т.3). Точку 3 можно определить энтальпии iз=i3” +i1” -i1 или по диаграмме i - lg р. В состоянии пара хладагент поступает в испаритель-конденсатор. Теплота от испарителя-конденсатора отводится верхней ветвью каскада. Жидкое рабочее вещество после освобождения от влаги и загрязнений в фильтре-осушителе ФОl дросселируется в дросселе Д. Линия энтальпии проходит вертикально вниз до пересечения с изобарой Ркип. В состоянии влажного пара (т.4) хладагент поступает в испаритель, где кипит при постоянных температуре и давлении до состояния насыщенного пара (т.l”). Цикл замыкается и повторяется.

Для построения рабочего цикла верхнего каскада на диаграмме i - lg Р (рис. 2.5.), задаются параметры:
- температура кипения R22: tкип = -28 ºС (Ркип = 0,178 МПа);
- температура конденсации R22: tкон = 35 ºС (Ркон = 1,368 МПа).
Состояние насыщенного пара на выходе из испарителя-конденсатора И-К показывает т. 5”. Перегрев пара происходит в теплообменнике ТРl и во всасывающем трубопроводе перед компрессором при Ркип до tвc (т. 5). При сжатии пара в компрессоре давление повышается до Ркон (т.6). Из компрессора перегретый пар поступает в конденсатор, где сначала охлаждается, затем конденсируется при постоянной температуре до состояния насыщения жидкости (т.7”). После конденсатора жидкость поступает в линейный ресивер Р. Процесс переохлаждения (7”-7) проходит в ТР1, т.7 находим по энтальпии i7=i7”+i5”-i5 или по диаграмме i - lg р. После освобождения от влаги и загрязнений в фильтре-осушителе ФО1 переохлажденная жидкость поступает к дросселю и дросселируется до давления кипения Ркип при i=const . В состоянии влажного пара (т.8) хладагент поступает в испаритель-конденсатор, где кипит при постоянных температуре и давлении кипения до состояния насыщенного пара (т.5”), отводя теплоту от конденсирующего хладагента нижней ветви каскада. Образовавшийся пар нагревается в теплообменнике ТР1 и всасывается компрессором КМ1. Цикл замыкается и повторяется.
Необходимые для расчетов значения параметров узловых точек холодильных циклов представлены в таблице 2.1.
Таблица 2.1.
Параметры узловых точек циклов
| Параметры
|
Точки циклов
|
| 1”
|
1
|
2
|
3”
|
3
|
4
|
5”
|
5
|
6
|
7”
|
7
|
8
|
| Р, МПа
|
0,2
|
0,2
|
1,5
|
1,5
|
1,5
|
0,2
|
0,178
|
0,178
|
1,368
|
1,368
|
1,368
|
0,178
|
| t, ºC
|
-70
|
-50
|
45
|
25
|
-20
|
-70
|
-28
|
-8
|
80
|
25
|
5
|
-28
|
| i, кДж/кг
|
332
|
348
|
410
|
173
|
158
|
158
|
680
|
705
|
765
|
545
|
528
|
528
|

3. ТРЕБОВАНИЯ, ПРЕДЪЯВЛЯЕМЫЕ К ХЛАДАГЕНТАМ
К хладагентам предъявляются четыре группы требований: термодина-мические, физико-химические, физиологические и экономические.
3.1. Термодинамические требования [3, с.17]
Предъявляют следующие термодинамические требования:
- объемная холодопроизводительность qv холодильного агента должна быть большой, так как при больших qv значительно уменьшаются размеры и масса компрессора вследствие малых объемов циркулирующего холодильного агента. Но это требование при выборе холодильного агента не является решающим, так как с увеличением qv растет разность давлений в холодильной машине, что также весьма нежелательно;
- давление холодильного агента в конце сжатия не должно быть слишком высоким, так как высокие давления приводят к усложнению и утяжелению конструкции машины, делают ее небезопасной;
- давление кипения холодильного агента желательно иметь выше атмос-ферного, так как при вакууме в систему может засасываться воздух, который отрицательно влияет на работу холодильной машины;
- отношение давления Рк/Ро должно быть небольшим, так как c уменьше-нием значений Рн/Ро уменьшаются затрачиваемая работа и габариты, увеличи-вается КПД компрессора;
- теплота парообразования должна быть большой, так как чем она больше, тем меньшая масса холодильного агента должна циркулировать для создания необходимой холодопроизводительности;
- температура затвердевания холодильного агента должна быть низкой, а критическая температура - высокой, так как первая ограничивает возможность достижения низких температур, а при небольших значениях второй уменьшается холодильный коэффициент;
- плотность и вязкость холодильного агента должны быть небольшими для сокращения гидравлических потерь в трубопроводах и клапанах. Кроме того, с уменьшением вязкости увеличиваются коэффициенты теплоотдачи и теплопередачи, что уменьшает расход металла на теплообменные аппараты.
3.2. Физико-химические требования [3, с.17]
Предъявляют следующие физико-химические требования:
- желательно, чтобы холодильные агенты растворялись в воде во избежание образования ледяных пробок в дросселе и нарушения работы системы. Кроме того, свободная вода способствует коррозии металла;
- важным свойством холодильных агентов является их растворимость в масле. Если холодильный агент не растворяется в масле, то оно легко отделяется от холодильного агента, который кипит при to = const независимо от количества масла в системе. Но на стенах теплопередающих аппаратов образуется масляная пленка, ухудшающая теплопередачу, что является недостатком таких холодильных агентов. Если холодильный агент растворяется в масле, то слой масла с теплопередающих поверхностей смы-вается почти полностью; это улучшает теплопередачу. Однако его трудно удалить из испарителя, что повышает температуру кипения при увеличении концентрации масла и может значительно ухудшить работу машины;
- холодильные агенты должны быть нейтральными к металлам (даже в присутствии влаги) и прокладочным материалам;
- холодильные агенты не должны быть горючими и взрывоопасными;
- холодильные агенты должны обладать запахом, цветом или другими свойствами, позволяющими легко обнаружить утечку;
- холодильные агенты не должны разлагаться при высоких темпера-турах.
3.3. Физиологические требования [3, с.18]
Холодильные агенты не должны быть ядовитыми, не должны вызывать удушья и раздражения слизистых оболочек глаз, носа и дыхательных путей человека.
3.4. Экономические требования [3, с.17]
Холодильные агенты должны быть дешевыми и недефицитными.
Многообразие требований, предъявляемых к холодильным агентам, приводит к тому, что найти универсальное вещество, отвечающее всем требованиям, невозможно, поэтому холодильный агент в разных случаях выбирается с учетом назначения, условий работы и конструктивных особенностей холодильной машины.
4. СВОЙСТВА РАБОЧИХ ВЕЩЕСТВ ХОЛОДИЛЬНЫХ МАШИН
4.1. Обозначение и классификация рабочих веществ [4, с. 35]
Процессы отвода теплоты от источника низкой температуры, а также подвода теплоты к источнику высокой температуры или к окружающей среде связаны с явлением теплообмена. Эти процессы протекают с участием не менее двух тел, одно из которых - охлаждающее (или нагревающее) – принято называть рабочим веществом или холодильным агентом. В последнее время наибольшее распространение получил термин «хладагент».
Термодинамические, теплофизические свойства хладагентов, их токсичность, пожароопасность, взаимодействие с конструкционными материалами и смазочными маслами оказывают существенное влияние на показатели работы холодильных машин. К таким показателям можно отнести энергетическую эффективность, материалоемкость, надежность, безопасность холодильных машин и др. свойства хладагентов определяют также температурные условия работы холодильных машин и возможность создания машины той или иной производительности.
В настоящее время на практике применяют порядка 20 хладагентов. Наиболее доступными хладагентами является вода и воздух. К концу 60-х годов сформировалась официальная система обозначений холодильных агентов. Согласно международному стандарту ИСО «Органические хладагенты», с 1968 года была установлена единая система обозначений. Система обозначений включает наименования и числа. Буква R или слово refrigerant (холодильный агент) составляют наименование; цифры связаны со структурой молекулы холодильного агента; последняя цифра равна числу атомов фтора в молекуле, предпоследняя - на единицу превышает число атомов водорода, а третья - от конца на единицу меньше числа атомов углерода в молекуле. Число атомов хлора равно разности от вычитания числа атомов фтора и водорода из общего числа атомов, присоединенных к атому углерода. Перед числовым обозначением циклических предельных соединений ставят букву С. Если в молекуле холодильного агента присутствуют атомы брома, к числовому обозначению соответствующего соединения добавляют букву В и цифру, равную числу атомов брома. Например, соединение СНF2Cl имеет по системе ИСО обозначение R22. Здесь последняя цифра 2 - число атомов фтора; первая цифра 2 число атомов водорода в молекуле плюс единица; третьей цифры нет, так как она на единицу меньше числа атомов углерода в молекуле и поэтому равна нулю.
Хладагенты классифицируют по давлениям насыщенного пара и нормальным температурам кипения. По давлениям насыщенного пара их подразделяют на хладагенты высокого, среднего и низкого давления. К первой группе относят хладагенты, у которых давление пара при температуре 30 ºС составляет 2-7 МПа. Давление хладагентов, входящих во вторую группу, составляет 0,3-2 МПа. У хладагентов третьей группы давление пара при температуре 30 ºС ниже 0,3 МПа. По нормальным температурам кипения хладагенты также подразделяются на три группы: низкотемпературные (tн < - 60 ºС), средне – температурные (tн = - 60ºС - (- 10 ºС)), высокотемпературные (tн > -10 ºС).
Классификации по давлениям и температурам взаимосвязаны. Хладагенты высокого давления являются низкотемпературными рабочими веществами, низкого давления - высокотемпературными.
4.2. Термодинамические свойства [3, с. 17]
Термодинамические характеристики рабочих веществ влияют главным образом на температурные режимы работы холодильных машин, эффективность термодинамических циклов, показатели и характеристики холодильных машин и компрессоров.
4.3. Теплофизические свойства [4, с. 58]
К теплофизическим свойствам относятся плотность, теплопроводность, вязкость, поверхностное натяжение и некоторые другие свойства. Они влияют на интенсивность тепломассопереноса в аппаратах холодильных машин, а также на сопротивления при движении газообразных и жидких хладагентов в системе. Названные факторы определяют значения необратимых потерь в процессах тепломассопереноса и транспортировки рабочих веществ, что в конечном итоге сказывается на общей энергетической эффективности холодильных машин и их конструктивных особенностях. Для тепломассообмена в аппаратах со сравнительно высокой интенсивностью желательно иметь хладагенты с большими значениями теплопроводности, плотности, теплоты парообразования и малыми значениями вязкости.
На сопротивление при циркуляции рабочих веществ в системе оказывают влияние вязкость и плотность. Массовый расход циркулирующего в системе хладагента зависит от теплоты парообразования и уменьшается с ее ростом. Для уменьшения расхода энергии на перекачивание хладагента в системе желательно иметь возможно большие значения теплоты парообразования и наименьшие значения вязкости.
В качестве общей характеристики свойств рабочих веществ для теплообмена при кипении и конденсации могут быть выбраны критические параметры рабочих веществ и их молярная масса. Теплоотдача при кипении и конденсации возрастает при прочих равных условиях по мере уменьшения Ткр и молярной массы и уменьшается с ростом Ркр при кипении и с понижением Ркр при конденсации.
4.4. Химические и физико-химические свойства [4, с. 59]
Химическая стабильность хладагентов характеризуется температурой разложения, воспламеняемостью и взрывоопасностью. Температуры разложения применяемых в холодильной технике хладагентов значительно выше температур, при которых осуществляются термодинамические циклы холодильных машин. При использовании хладонов в регенеративных циклах температура конца сжатия не превышает 70-100 ºС, при использовании аммиака 150 ºС.
Термическая устойчивость хладагентов различна. Аммиак начинает распадаться на азот и водород при температуре выше 250 ºС, двуокись углерода- при температуре выше 1500 ºС. Термическая устойчивость хладонов достаточно высока, однако разложение этих соединений сопровождается образованием хлористого и фтористого водорода, а также следов фосгена. Начальная температура разложения хладонов повышается с увеличением содержания фтора в молекуле и зависит от материалов, в контакте с которыми они находятся. Она выше при контакте с никелем и высоколегированными сталями и уменьшается в присутствии углеродистых сталей. Хладагент R12 в присутствии железа, цинка, дюралюминия, меди начинает разлагаться при 410-430 ºС, в присутствии свинца - при 330 ºС, хладагент R22 в присутствии железа при 550ºС. На основании анализа опубликованных данных можно заключить, что относительная термическая стойкость хладонов уменьшается в следующем порядке R11 < R21 < R113 < R22 < R12 < R114 < R115 < RЗ18С < R13 < R14. Хладагенты R14, R318C, R218, R846 термически очень устойчивы, распадаются только при температуре красного каления. Наименее устойчивы к влиянию высоких температур бромированные углеводороды. В табл. 3.1 приведены данные по рекомендуемым допустимым температурам применения отдельных хладонов в зависимости от контактирующих металлов и сплавов.
Таблица 3.1
Температура (ºC) применения хладонов в контакте с различными металлами
| Металл
|
Хладоны
|
| R11
|
R12, R21, R22
|
| Углеродистая сталь
Медь и медные сплавы
Коррозионно-стойкие стали
Высоколегированные стали
Никель и никелевые сплавы
|
50
|
100
|
| 50
|
100
|
| 150
|
150-200
|
| 150-200
|
200
|
| 200
|
200
|
Термическая устойчивость хладагентов снижается в присутствии смазочных масел. Минеральные масла сильнее влияют на ухудшение термической устойчивости, чем синтетические, применяемые в холодильной технике. Разложение хладагентов оказывает отрицательное влияние на надежность компрессоров, продолжительность использования в них масла без замены.
Хладагенты обладают различной степенью воспламеняемости и взрывоопасности. Аммиак в соединении с воздухом при концентрациях 16-26,8% взрывоопасен и воспламеняем. Наибольшей взрывоопасностью характеризуются этан, этилен, пропан и бутан. Так, с точки зрения воспламеняемости допустимая норма содержания в воздухе этана и пропана не должна превышать 40 г/м³, этилена - 32 г/м³. Взрывоопасность и воспламеняемость хладонов заметно снижается с уменьшением числа атомов водорода в молекуле и возрастанием числа атомов хлора, фтора и, особенно, брома. Не воспламеняются и не взрывоопасны двуокись углерода, R22, R23, R123, R124, R125, R134, R134a.
5.ХАРАКТЕРИСТИКИ ВЫБРАННЫХ ХЛАДАГЕНТОВ ТЕРМОКАМЕРЫ
5.1. Хладагент R22 [7, с. 51]
Химическая формула CF2ClH (дифторхлорметан). Это бесцветный, негорючий и невзрывоопасный газ со слабым запахом трихлормeтaна (хлоро-форма); более ядовит, чем R12. Молекулярная масса хладагента 86,46 г/моль, температура кипения при атмосферном давлении -40,85 ºС, температура плавления -157,4 ºС, критическая температура 96,13 ºС критическое давление 4,98 МПа и критическая плотность 512,8 кг/м³.
Хладагент R22 слабо растворяется в воде, объемная доля влаги в нем не должна превышать 0,0025 %. Массовая растворимость R22 в воде при парциальном давлении 0,101 МПа в области температур от 0 до 80 ºС составляет 0,778 - 0,093 %, а воды в R22 в области температур от -40 ºС до 40 ºС соответственно 0,012 - 0,191 %.
Коэффициент теплоотдачи при кипении и конденсации на 25 - 30% выше, чем у R12, однако R22 имеет более высокие давление конденсации и температуру нагнетания (в холодильных машинах). Предельно допустимая концентрация R22 в воздухе 3000 мг/м³ при длительности воздействия 1 час.
Термическое разложение при продолжительности контакта 1 - 10 секунд начинается в трубке из стали 12Х18Н10Т при 280 ºС, из никеля Н-l при температуре 380 ºС.
При контакте с пламенем и горячими поверхностями R22 разлагается с образованием высокотоксичных продуктов.
Коррозионную стойкость при температуре 50 ºС проявляют стали 12Х13,
14Х17Н2, 12Х18Н9Т, 12Х18НI0Т, 15Х18Н12С4ТЮ; никель Н-2. НП-2; монель-металл НМЖМц28-2,5-1,5;титан В1-1-1М; алюминий АД-l; алюминиевый сплав АМгб; медь М3; латунь Л90.
Полимерные материалы-фторопласты 3, 4, 40, винипласт, полиэтилен, полиизобутилен ПБСГ, текстолит Н-l, резина СКФ-32, эбонит 1751, импрегнированный графит, арзамит 5, эпоксидная смола, паронит ПОН, стеклотекcтoлит и фаолин проявляют стойкость при контакте с R22 при температуре 15 - 30 ºС (степень набухания составляет не более 15% по массе).
По сравнению с R12 хладагент R22 хуже растворяется в масле, но легко проникает через неплотности и нейтрален к металлам. для R22 холодильной промышленностью выпускаются холодильные масла высокого качества.
В холодильных установках, работающих на R22, необходимо использо-вать минеральные или алкилбензольные масла.
Хладагент R22 при меняют для низких температур до -40 ºС в односту-пенчатых или до -60 ºС в двухступенчатых холодильных машинах; в промыш-ленных и бытовых кондиционерах; в качестве компонента смесевых хладагентов и порообразователя при получении пенопластов.
Транспортируют хладагент R22 любым видом транспорта, заливают его в баллоны, контейнеры и другие сосуды, рассчитанные на давление 2 МПа. Норма заполнения 1 кг/дм³ вместимости сосуда. Хранят R22 в складских помещениях с защитой от солнечных лучей. Но вследствие высокой озоно-активности ODP = 0,055 и GWP = 1700 его выпуск должен быть прекращен к 2030 г.
5.2. Хладагент R23 [7, с. 82]
Химическая формула СFзН (фтороформ). Хладагент представляет собой бесцветный негорючий газ с молекулярной массой 70,01 г/моль, температура кипения при атмосферных условиях - 82,2 ºС, температура плавления -155,15 ºС критическая температура 25,85 ºС, критическое давление 4,82 МПа и крити-ческая плотность 525 кг/м³.
Массовая растворимость R23 в воде при парциальном давлении 0,101 МПа в области температур от 0 ос до 80 ºС составляет 0,242 - 0,029 %.
Хладагент R23 при соприкосновении с пламенем и горячими поверх-ностями разлагается с образованием высокотоксичных продуктов. Хладагент R23 обладает термической стабильностью при контакте с металлами: сталью 12XI9Н10T, никелем Н-l при продолжительности контакта 1 - 10 секунд терми-ческое разложение происходит соответственно при 650 ºС и 580 ºС.
При контакте с R23 коррозионной стойкостью при температуре 50 ºС обладают мeтaллы: Ст З, Ст 40Х13,12Х18НI0Т, 10ХI7Н1ЗМ2Т, алюминий и его сплавы АД1, АДМ, Д16, АМгб, АМц, припои ПОС-61 ПСр70 (скорость коррозии составляет не более 0,004 мм/год); медь М1 (скорость коррозии 0,05мм/год).
Полимерные материалы - фторопласт 4, резины ИРП-1118, ИРП-204З при температуре 50 ºС проявляют стойкость при взаимодействии с R2З (набухание по массе не более 15 %).
Хладагент высокого давления R23 применяется в холодильных системах (каскадные холодильные установки) для получения температур до -100 ºС.
Транспортируют хладагент R23 любым видом транспорта, заливают его в баллоны, рассчитанные на давление 10 и 15МПа, норма заполнения 0,5 кг/дм³ (при давлении 15 МПа).
6. ПОДБОР ОБОРУДОВAНИЯ
6.1. Расчет теплопритоков
Расчет теплопритоков состоит в последовательном учете количества теплоты, поступающей в охлаждаемую емкость от каждого источника теплоты, которые могут оказать влияние на установление и поддержание заданного теплового режима в охлаждаемом объекте.
Конечной целью расчета теплопритоков является нахождение для охлаждаемой емкости производительности охлаждающих приборов, достаточной для отвода всей поступившей теплоты и поддержания тем самым требуемых параметров воздушной среды внутри этой емкости.
В установившемся состоянии в охлаждаемую емкость будут проникать, и возникать внутри аппарата теплопритоки: от окружающей среды Q, вызванный проникновением теплоты через ограждения, от груза при холодильной обработ-ке и от работающего вентилятора.
6.1.1. Теплоприток от окружающей среды
Теплоприток от окружающей среды через ограждения охлаждаемой камеры возникает под влиянием разности температур:
Q1= К·F·(Тн - Твн), (6.1)
где К - коэффициент теплопередачи ограждения, Вт/(м²·К);
F - площадь теплопередающей поверхности ограждения, м²;
Тн и Твн - температура воздуха с наружной стороны ограждения и в охлаждаемой камере, К.
F = (0,68·0,588·2)+(0,588·0,49·2)+(0,68·0,49·2)=2,04 м².
, [8, с.168] (6.2)
где αн и αвн – коэффициент теплоотдачи от воздуха к наружной и внут-ренней поверхности ограждения, Вт/(м²·К);
δ – толщины слоев ограждения (принимаются по рекомендациям 000 «Термотехника»), м;
λ – теплопроводность соответствующих слоев ограждения, Вт/(м·К).
αн = 9 Вт/( м²·К); αвн = 70 Вт/( м²·К) [8, с.147].
λуг.ст = 46,5 Вт/( м·К); λnенопласт = 0,047 Вт/( м·К); λстекловата = 0,07 Вт/( м·К);
λн.ст=17,5 Вт/( м·К) [8, с.529].
Вт/(м²·К)
Q1= 0,327·2,05·(298 - 213)=56,7 Вт.
6.1.2. Теплоприток от груза
Q2 = G·с·(Тн – Тк)/ τохл, (6.3)
где G = 22 кг - масса охлаждаемого груза за цикл;
с = 500 Дж/(кг·К) – теплоемкость груза (стали) [8, с.528];
Тн = 298 К и Тк = 213 К – начальная и конечная температура груза;
τохл = 20 мин. - время охлаждения груза от Тн до Тк.
Q2 = 22·500·(298 - 213)/(20·60) = 0,779 кВт.
6.1.3. Теплоприток от работающего в камере вентилятора
Двигатель расположен вне охлаждаемого контура, следовательно к воз-духу будет подведена теплота, эквивалентная полезной работе механизмов, установленных в камере.
Q3 = Nдв·ηдв , (6.4)
где Nдв = 40 Вт – мощность электродвигателя;
ηдв = 0,9 – коэффициент полезного действия двигателя.
Q3 = 40·0,9 = 36 Вт
Общая тепловая нагрузка на охлаждающие устройства и компрессоры:
Q = Ql + Q2 + Q3 = 0,057 + 0,779 + 0,036 =0,872 кВт.
6.2. Расчет испарителя
Испаритель - это теплообменный аппарат, в котором хладагент кипит в результате отвода теплоты от охлаждаемого объекта. В испарителе хладагент, поступающий из терморегулирующего вентиля или капиллярной трубки, кипит, а образующийся пар перегревается. По способу движения хладагента испарители со свободным движением воздуха могут быть сухие, затопленные и комбинированные. В сухих испарителях хладагент подается сверху, а отводится снизу, у затопленных - наоборот. Наибольшее распространение получили сухие испарители, что обусловлено лучшим возвратом масла и меньшим количеством хладагента, требуемого для заполнения системы.
По конструкции испарители разделяют на ребристотрубные (ИРТ и ИРСН), листотрубные (ИЛТ) и гладкотрубные (ИГТ), а также аккумуляционные плиты-испарители.
Ребристотрубные испарители состоят из соединенных оребренных труб; листотрубные - из листов с каналами для прохождения хладагента, соединенных сваркой; гладкотрубные - из труб, соединенных в виде змеевиков [9, с.233].
Исходные данные:
Размеры камеры 680х490х588
Объем камеры, м³ 0,195
Температура кипения рабочего тела в аппарате Т0, К 203
Рабочее тело Фреон-23
Температура воздуха внутри камеры:
-начальная Т1, К 298
-конечная Т2 , К 213
Время охлаждения от Т1 до Т2 τохл , мин 20
Скорость воздуха ω, м/с 3
Масса охлаждаемого груза за цикл G, кг 22
6.2.1. Предполагается, что испаритель будет смонтирован из медных труб с насадными пластинчатыми ребрами . Расположение труб в пучке коридорное.
| Наружный диаметр трубы dн, м
|
0,012
|
| Внутренний диаметр трубы dвн, м
|
0,01
|
| Высота ребер h, м
|
0,012
|
| Ширина пластины B, м
|
0,036
|
| Высота пластины H. м
|
0,036
|
| Шаг ребер u, м
|
0,009
|
| Толщина ребер δр, м
|
0,0005
|
| Шаг труб по фронту S1, м
|
0,036
|
Степень оребрения
, [10, с.337] (6.5)
где Fр – поверхность ребер
м²/м [10, с.338] (6.6)
Fмр – поверхность межреберных участков
м²/м [10, с.338] (6.7)
Fвн – внутренняя поверхность трубы
м²/м

6.2.2. Коэффициент теплоотдачи со стороны воздуха, отнесенный к по-верхности оребренных труб
, [10, с.338] (6.8)
При скорости воздуха в узком (живом) сечении ω=3 м/с
, [10, с.338] (6.9)
где ν = 10,633·10-6 м²/с – коэффициент кинематической вязкости воздуха при Тв,ср = 240,8 К [11, с.14].
Для коридорного пучка коэффициенты, входящие в уравнение имеют значения: С = 0,116, m = 0,72.

Тогда
Вт/(м·К), [10, с.338] (6.10)
где λв = 2,182·10-2 Вт/(м·К) – коэффициент теплопроводности воздуха при Тв,ср = 240,8 К [11, с.14].
6.2.3. Условный коэффициент теплоотдачи влажного воздуха, учиты-вающий тепломассообмен, термическое сопротивление инея и контакта ребер с трубками.
[10, с.339] (6.11)
Величина δин/λин зависит от допустимого значения толщины слоя инея δ<=b/2 (где b – расстояние между двумя соседними ребрами) и плотности инея ρин , определяющей коэффициент теплопроводности λин.
При ρин = 10−90 кг·с/м² получим: λин =0,1165−2,3213 Вт/(м·К). Терми-ческое сопротивление контакта ребер зависит от степени оребрения β и спо-соба контакта. В расчете принято: δин = 0,004 м; λин = 0,75 Вт/(м·К);
Rконт = 4,5·10-3 м²·К/Вт.
Вт/(м²·К)
6.2.4. Степень эффективности ребра
, [10, с.339] (6.12)
где m – комплексная характеристика в случае охлаждения с выпадением инея
1/м; [10, с.339] (6.13)
где λр = 203,5 Вт/(м·К) – коэффициент теплопроводности алюминия [8, с. 529]



6.2.5. Условный коэффициент теплоотдачи со стороны воздуха, приве-денный к внутренней поверхности трубы
Вт/(м²·К) [10, .339](6.14)
6.2.6. Тепловой поток со стороны воздуха
[10, с.339] (6.15)
6.2.7.. Коэффициент теплоотдачи при кипении фреонов внутри труб оп-ределяется по уравнению
, [10, с.343] (6.16)
где qфр - тепловой поток со стороны холодильного агента;
А = 1,04 – коэффициент, зависящий от физических свойств рабочего тела и температуры кипения [10, с.343]
кг/с – расход жидкости

6.2.8. Тепловой поток со стороны холодильного агента. Известно, что
, [10, с.344] (6.17)
где ∆Тфр = Тст,вн – Т0, тогда

Преобразуем: ; 
(6.18)
Таблица 6.1
| ∆Тфр
|
0,5
|
1,0
|
1,5
|
2,0
|
2,5
|
3,0
|
3,5
|
4,0
|
4,5
|
5,0
|
5,5
|
6,0
|
6,5
|
7,0
|
| ∆Т2,5фр
|
0,178
|
1,00
|
2,76
|
5,66
|
9,92
|
15,5
|
22,8
|
32
|
42,95
|
55,9
|
70,94
|
88,18
|
107,72
|
129,64
|
| qфр
|
14,92
|
83,8
|
231,3
|
474,3
|
831,3
|
1299
|
1910,64
|
2681,6
|
3599,2
|
4684,4
|
5944,7
|
7389,48
|
9026,9
|
10863,8
|
6.2.9. Средняя логарифмическая разность температур в аппарате
К [10, с.344] (6.19)
6.2.10. Удельный тепловой поток в аппарате, отнесенный к внутренней поверхности. Для определения величины qF строятся графические зависимости по уравнениям (6.15) и (6.18). Эти зависимости приведены на рис.6.1.

Рис. 6.1
По графику: qF = 9850 Вт/м²; Тст,вн = 209,7 К.
6.2.11. Поверхность теплообмена всего аппарата
м² (6.20)
6.2.12. Общая длина трубы в аппарате
м (6.21)
6.2.13. Количество трубок в зависимости от ширины камеры (l = 0,36 м):

Принимаем n = 8.
6.2.14. Общая высота испарителя
м
Рассчитанный испаритель

Рис. 6.2
6.3. Подбор холодильных компрессоров
По тепловой нагрузке и характеристикам холодильного цикла рассчитываем объемную производительность компрессоров и определяем их тип.
6.3.1. Подбор компрессора для нижней ветви каскада
Компрессору надо обеспечить массовую производительность G = 0,0045 кг/с для испарителя.
Холодопроизводительность компрессора;
, (6.22)
где Qкам – холодопроизводительность камеры, Qкам = 872 Вт;
Акм – работа компрессора на сжатие пара
, (6.23)
где i1 и i2 – энтальпия пара в начале и в конце сжатия, ,i1 =348 кДж/кг,
i2 = 410 кДж/кг.
Вт
Вт
Действительная объемная производительность компрессора:
Vкм= G·v1, (6.24)
где v1 - удельный объем всасываемого пара в т.1, м³/кг.
Vд., 23 = 0,0045·0,125=0,000563 м³/с.
Коэффициент подачи (коэффициент наполнения)
Этот коэффициент обозначается λ, характеризует отличие массовой производительности реального компрессора от теоретического λ = G/Gт.
, [12, с.8] (6.25)
где каждый из сомножителей (коэффициентов) характеризуют влияние на производительность соответствующих факторов:
- λс – обратного расширения из мертвого пространства;
- λдр – дроссельных потерь;
- λw – подогрева;
- λпл – перетечек;
- λп – прочих потерь подачи.
В теории поршневых компрессоров принято разделять эти коэффициенты на индикаторные и скрытые. К индикаторным относятся объемный коэффици-ент λс , характеризующий влияние обратного расширения, и коэффициент дрос-селирования λдр , которые можно определить из индикаторной диаграммы. Про-изведение λс· λдр называют также индикаторным коэффициентом наполнения λi.
К скрытым (влияние которых не видно из индикаторной диаграммы) относят коэффициенты нагрева λw, плотности λпл и прочих потерь подачи λп.
, [12, с.8] (6.26)
где с = VМ/VЦ – относительное мертвое пространство, с = 0,015 [1, с.23];
π = Рн/Рвс – отношение давлений нагнетания и всасывания,
π = 1,5/0,2 = 7,5;
m – условный постоянный показатель политропы обратного расшире-ния, при котором объемные потери от расширения такие же, как и в действии-тельном процессе расширения, m = 0,98 [12, с.8].

Коэффициент λдр для компрессора с правильно сконструированными вса-сывающими трактами и клапанами составляет 0,98-0,995, поэтому при расчете принимают λдр = 1.
Коэффициент λw для малых герметичных компрессоров:
, [12, с.9] (6.27)
где Твс – температура всасываемого пара, Твс = 223 К;
Тк – температура конденсации, Тк = 255 К;
∆Т – перегрев пара, ∆Т = 30 К;
a,b – постоянные, зависящие от величины компрессора, а = 1,15; b = 0,57 [12, с.9].

Коэффициент λпл характеризует потери производительности из-за перете-кания пара по зазору поршень-цилиндр. λпл = f(π); λпл = 0,96 [12, с.10]..
Коэффициент прочих потерь подачи λп учитывает потери производитель-ности, которые не являются органически неизбежными, но на практике иногда могут заметно снижать значение λ . Основные источники их – неплотное или несвоевременное закрытие клапанов. Иногда в коэффициенте λп объединяют учет всех потерь, которые не удается выделить при экспериментальном исследовании или теоретически. λп = 0,7 [12, с.11].
Получаем

Теоретический объем, описываемый поршнем:
Vт = (Vкм)/λ = 0,000563/0,563=0,001 м³/с.
Теоретическая производительность Vт является паспортной характеристикой компрессоров объемного сжатия и служит основой для их подбора.
Теоретическая мощность, потребляемая компрессором:
Nт,к = Акм = G·( i2-i1) = 0,0045 ·(410 - 348) = 0,266 кВт.
Выбираем компрессор для R23 САJ2464Z; Vт = 0,001м³/с; N = 0,4 кВт
6.3.1. Подбор компрессора для верхней ветви каскада
Массовый расход М22 рабочего вещества:
,
где Q1 - холодопроизводительность, кВт;
N1 - мощность компрессора нижнего каскада, кВт.
кг/с.
Действительная объемная производительность компрессора:
Vд, 22 = М22·v5 = 0,0072·0,15 = 0,00105 м³/с.
Степень повышения давления Ркон/Ркип =7,7, коэффициент подачи λ =0,58.
Теоретический объем, описываемый поршнями:
м³/с.
Теоретическая мощность, потребляемая компрессором:
Nтк = Мк ·( i6-i5) = 0,0072· (765-705)= 0,42 кВт.
Выбираем компрессор для R22 САJ2464Z; Vт, 22 =0,002 м³/с; N = 0,50 кВт
6.4. Коммуникации
После подбора холодильного оборудования формируют монтажнотехническую схему контура холодильной установки, на основании которой определяют длину коммуникаций, число поворотов, уклонов и других местных сопротивлений.
Диаметр трубок приняты: для пара 12х1; для жидкого хладагента 10х1. Материал: медь.
7. АВТОМАТИЗАЦИЯ КАМЕРЫ
Большинство процессов в холодильных установках самоустанавли-вающиеся и поэтому можно было бы обойтись без автоматизации, однако в ряде случаев самоустановление режима происходит за пределами допустимых по требованиям безопасности эксплуатации и т. п.
Автоматизация холодильных установок производится с применением приборов и средств автоматизации. Самоустановление режимов холодильной установки позволяет использовать относительно простые системы автомати-зации.
Автоматизация холодильных установок позволяет освободить человека от непосредственного управления процессом производства холода и обеспечить безопасную работу холодильной установки. К направлениям автоматизации холодильных установок относятся автоматически выполняемые функции: контроль, сигнализация, защита, регулирование и управление.
7.1. Автоматический контроль [2, с.270]
Автоматический контроль подразумевает дистанционное наблюдение за изменением физических величин или запись их численных значений. Корректный выбор объема контролируемых параметров позволяет не только фиксировать точность поддержания технологического процесса, но и производить выявление причин, вызывающих отклонение параметров процесса от проектного. Контроль параметров холодильной установки может производиться с помощью микропроцессоров или компьютеров. На хладоновых холодильных установках должны контролироваться и фиксироваться следующие параметры:
- температура охлаждаемой среды в холодильно-технологическом оборудовании;
- давление всасывания хладагента в компрессор;
- температура и давление кипения хладагента в испарителе;
- температура всасывания хладагента в компрессор;
- температура и давление нагнетания хладагента компрессором;
- температура и давление конденсации хладагента;
- температура наружного воздуха;
Перечисленный перечень контролируемых параметров является минимальным, который необходим для обеспечения безопасной работы холодильной установки. Число контролируемых параметров требуется существенно больше, если они используются для анализа эффективности работы, в первую очередь, снижения потребления электроэнергии на производство холода и др.
7.2. Автоматическая сигнализация [2, с.271]
Автоматическая сигнализация позволяет информировать персонал о включении отдельных элементов холодильной установки, достижении заданных или предельно допустимых значений параметров. Предусматривается звуковая и световая сигнализация. Все большее количество холодильных установок, оснащается вычислительной техникой. На мониторе можно посмотреть информацию о работающем оборудовании, текущих режимах, а также просмотреть информацию о режиме за предыдущее время: час, сутки, неделю, месяц.
Сигнализация предусматривается световая и звуковая. Исполнительная сигнализация имеет, как правило, зеленый цвет. Предупредительная сигнализация обозначается желтым цветом и может сопровождаться звонком. Предаварийная сигнализация характеризуется красным световым сигналом и сиреной.
7.3. Автоматическая защита [2, с.272]
Автоматическая защита обязательна на всех холодильных установках. Эксплуатация холодильных установок с выключенными приборами защиты не допускается. Защита позволяет не допустить разрушения оборудования при отклонениях процессов от нормальной работы, которые могут возникнуть вследствие, например, неисправностей в элементах холодильной установки. На хладоновых холодильных установках должна быть выполнена защита по сле-дующим параметрам:
- предельно допустимое давление нагнетания хладагента;
- предельно допустимая температура нагнетания хладагента;
По решению фирмы-изготовителя оборудования или проектной ор-ганизации кроме перечисленных видов защит могут быть установлены и другие.
Наличие автоматической защиты является обязательным компонентом всех холодильных установок от бытовых холодильников до крупных систем хладоснабжения пищевых предприятий. Эксплуатация холодильных установок, не оснащенных автоматической защитой или с отключенными приборами и исполнительными устройствами автоматической защиты, не допускается. Исключение делается на период пусконаладочных работ, производимых после монтажа или ремонта элементов холодильной установки. Указанные виды работ выполняются специалистами, которые имеют соответствующую подготовку.
В соответствии с современными требованиями система автоматической защиты должна фиксировать ситуации, связанные с предаварийными состояния-ми эксплуатируемого оборудования.
7.4. Автоматическое регулирование [2, с.272]
Работа малого холодильного оборудования в автоматическом режиме обеспечивается регулированием отдельных параметров, в результате которого достигается оптимальное заполнение испарителей хладагентом, поддержание в заданных пределах температуры в охлаждаемом объеме, регулирование относительной влажности воздуха, давления кипения и конденсации хладагента, изменение производителъности компрессора в зависимости от нагрузки.
7.4.1. Регулирование температуры в охлаждаемом объеме [9, с.463]
Наиболее распространенным способом регулирования температуры в охлаждаемом объеме холодильного оборудования, обслуживаемого отдельным компрессорно -конденсаторным агрегатом, является регулирование с помощью термореле (рис.7.1).
Регулирование температуры в охлаждаемом объеме камеры с помощью термореле испарителя

Км – компрессор, ТРВ – вентиль терморегулирующий, И – испаритель, РТ - термореле
Рис. 7.1
По достижении нижнего предела заданной температуры в охлаждаемом объеме термореле останавливает компрессор. При автоматической стоянке компрессора за счет внешних теплопритоков температура в охлаждаемом объеме повышается до верхнего заданного предела и термореле включает компрессор. Следовательно, пуском и остановкой компрессора регулируется его холодопроизводительность, а также поддерживается требуемая температура в охлаждаемом объеме. С увеличением тепловой нагрузки на холодильное оборудование продолжительность работы компрессора увеличивается, а стоянки уменьшается.
Использование термореле, термобаллон которого расположен непосредс-твенно в охлаждаемом объеме, позволяет наиболее точно поддерживать температурный режим (особенно при принудительной циркуляции воздуха) . Следует учитывать, что изменение температуры воздуха в охлаждаемом объеме обусловливает изменение температуры кипения хладагента. Большие тепловые нагрузки или слой инея на испарителе приводят к длительной работе компрессора и снижению давления, а также температуры кипения хладагента. Количество хладагента, циркулирующего в системе в единицу времени, уменьшается и ухудшается охлаждение встроенного электродвигателя (если обслуживание. холодильного оборудования осуществляется герметичным агрегатом). Поэтому в оборудовании с герметичным агрегатом целесообразно применять термореле, термобаллон которого прижат к трубе испарителя В зтом случае термореле контролирует температуру кипения хладагента, а темпе-ратура в охлаждаемом объеме в результате этого поддерживается косвенно.
В холодильном оборудовании, которое обслуживается агрегатом с герметичным компрессором, температура в охлаждаемом объеме обычно регулируется косвенно с помощью реле низкого давления. Оно управляет работой компрессора в зависимости от давления хладагента в испарителе (рис.7. 2).
Регулирование температуры в охлаждаемом объеме камеры с помощью реле низкого давления

Км – компрессор, ТРВ – вентиль терморегулирующий, И – испаритель, РД - реле низкого давления
Рис.7. 2
Следует отметить, что при увеличении тепловой нагрузки или толщины слоя инея на испарителе коэффициент рабочего времени холодильного агрегата повышается. Этот способ регулирования температуры в охлаждаемом объеме позволяет поддерживать необходимые диапазоны давления и температуры кипения хладагента в испарителе.
7.4.2. Питание испарителя хладагентом [9, с.465]
Эффективная работа испарителя зависит от питания его жидким хладагентом. Недостаточная подача хладагента обусловливает снижение производительности испарителя. Переполнение испарителя жидкостью вызывает залив компрессора, что уменьшает его производительность и может привести к интенсивному уносу масла, а также к гидравлическому удару.
Наиболее распространенным прибором для питания испарителя хладагентом для малогo холодильного оборудования является терморегулирующий вентиль. Он регулирует подачу хладагента в испаритель в зависимости от перегрева пара на выходе из аппарата и давления в нем. Чем больше тепловая нагрузка на испаритель, тем меньше нужна поверхность для получения заданного перегрева пара хладагента на выходе из него и тем выше будет производительность испарителя. Применяют терморегулируюший вентиль с внутренним уравниванием (рис. 7.3).
Питание испарителя хладагентом

Рис. 7.3
Терморегулируюший вентиль peaгиpyeт на изменение температуры выходящего из испарителя пара хладагента с запаздыванием, что объясняется постепенным изменением температур сначала всасывающего трубопровода, затем термобаллона и после этого - температуры и давления заполнителя термосистемы. При уменьшении тепловой нагрузки на испаритель время запаздывания увеличивается. Запаздывание вызывает импульсную работу терморегулирующего вентиля, поэтому в испарителе не обеспечиваются стабильные температура и давление кипения хладагента. Если произ-водительность терморегулирующего вентиля более чем на 30 % превышает тепловую нагрузку на испаритель, давление хладагента в испарителе повышается и компрессор работает, потребляя большее количество энергии.
В случае стабильной температуры окружающей среды и малоизменяющейся тепловой нагрузки на испаритель холодильного оборудования, со встроенным герметичным агрегатом для подачи хладагента можно использовать капиллярную трубку. Так как при автоматической остановке компрессора давления нагнетания и всасывания почти выравниваются, агрегат запускается практически в разгруженном состоянии. Если температура окружающей среды существенно повысится, это приведет к повышению давления конденсации, поступлению избыточного количества хладагента в испаритель и попаданию жидкости в компрессор. При значительном понижении температуры окружающей среды заполнение испарителя хладагентом будет недостаточным.
7.4.3. Регулирование давления кипения хладагента [9, с.467]
Простой способ регулирования давления в испарителе с помощью реле низ-кого давления, управляющего работой компрессора, рассмотрен выше (см. рис. 7.2).
7.4.4. Регулирование давления конденсации хладагента [9, с.467]
Схема автоматизации конденсатора воздушного охлаждения холодильного агрегата, расположенного в машинном отделении, где температура воздуха нестабильна, показана на рис. 7.4
Схема автоматизации конденсатора воздушного охлаждения

Км – компрессор, Кд – конденсатор, Р – ресивер, Вн – вентилятор, РД - реле давления, Жз – жалюзи, Д – электродвигатель привода жалюзи
Рис. 7.4
Перед конденсатором установлены регулируемые жалюзи Жз с приводом от электродвигателя Д. Воздух проходит через жалюзи и просасывается через конденсатор с помощью вентилятора Вн.
При повышении температуры воздуха перед жалюзи и давления в конденсаторе контакты репе давления РД замыкаются, включая электродвигатель Д. Жалюзи медленно открываются, через конденсатор проходит большое количество воздуха, и он интенсивно охлаждается. Давление конденсации хладагента снижается. При уменьшении давления на величину дифференциала реле давления его контакты размыкаются. Электродвигатель Д останавливается, фиксируя открытое положение жалюзи. Таким образом поддерживаются стабильные значения давления конденсации.
7.4.5. Регулирование производительности компрессора [9, с.472]
Регулирование производительности компрессора необходимо для приведения её в соответствие с тепловой нагрузкой на испарители холодиль-ного оборудования. В малых компрессорах применять встроенные устройства для регулирования производительности (например, для отжима всасывающих клапанов) нецелесообразно по конструктивным соображениям (конструкция компрессора усложняется, его надежность снижается) .
Для регулирования производителъности малых компрессоров используют, как правило, внешние устройства. Наиболее распространено регулирование производителъности компрессора способом пуска и остановки с помощью реле температуры или реле низкого давления (см. рис. 7.2).
7.5.Приборы и средства автоматического регулирования [9, с.483]
В малом холодильном оборудовании применяют приборы и средства автоматического регулирования и защиты. Приборы воспринимают регулируемые параметры: температуру, разность температур, давление, время и др.
По источнику энергии приборы могут быть прямого и косвенного действия (с использованием внешней энергии), с двухпозиционным или пропорциональным регулированием. Двухпозиционные приборы и средства автоматического регулирования (реле температуры, давления, электромаг-нитные вентили и пр.) находятся в одном из двух положений (замкнуто или разомкнуто, открыто или закрыто, включено или. выключено). Пропорциональные приборы (термо- и водорегулирующие вентили) плавно регулируют параметр от минимального до максимального значения, или наоборот.
Приборы автоматического регулирования поддерживают заданное значение регулируемого параметра (заполнение испарителя хладагентом, регулирование температуры охлаждаемой среды, давления кипения и конденсации хладагента) .
Приборы автоматической защиты предназначены для остановки компрессора при чрезмерном повышении давления хладагента в линии нагнетания и опасном понижении давления в линии всасывания.
7.5.1. Терморегулирующие вентили [9, с.483]
Терморегулирующие вентили являются регуляторами прямого действия и предназначены для автоматической подачи хладагента в испаритель холодильной машины в зависимости от перегрева выходящих из испарителя паров и давления в испарителе. В терморегулирующих вентилях хладагент дросселируется с давления конденсации до давления кипения.
Терморегулирующие вентили могут быть с внутренним и внешним уравниванием.
В ТРВ с внутренним уравниванием типа 22ТРВ-В термочувствительная система заполнена хладагентом R22. Термочувствительная система терморегулирующих вентиля типа 22ТРВ-В (рис. 7.5) состоит из термобаллона, капиллярной трубки и полости над мембраной.
При увеличении температуры перегрева выходящих из испарителя паров хладагента повышается температура термобаллона, прикрепленного к всасывающему трубопроводу у испарителя, и давление в термочувствительной системе терморегулирующего вентиля повышается. Мембрана, прогибаясь вниз, нажимает на толкатели, которые воздействуют на иглодержатель, сжимают пружины и опускают иглу. Проходное сечение между иглой и седлом увеличивается. Хладагент поступает в терморегулирующий вентиль через фильтр, размещенный во входном штуцере, дросселируется в клапане, заполняет корпус и пространство под мембраной. Через выходной штуцер хладагент попадает в испаритель. При открытии клапана игла опускается до тех пор, пока давление хладагента, заполняющего термочувствительную систему и воздействующего на мембрану сверху, не будет равно сумме давлений хладагента в корпусе ТРВ и пружины.
При остановке компрессора движение паров хладагента в испарителе прекратится, температура на выходе из испарителя уравняется с температурой кипения хладагента, т. е. перегрев исчезнет. Усилием пружины клапан закроется. Прибор настраивают винтом, который ввернут в ходовую гайку. Винт уплотнен сальником. Колпачковая гайка предохраняет от возможных утечек хладагента через сальник и препятствует обмерзанию сальника.
Терморегулирующий вентиль с внутренним уравниванием типа 22ТРВ-В

1 – винт настройки, 2 – втулка – гайка, 3 – пружина, 4 – игла клапана,
5 – иглодержатель, 6 – седло клапана, 7 – корпус, 8 – фильтр, 9 – входной шту-цер, 10 – мембрана, 11 – трубка капиллярная, 12 – головка вентиля, 13 – толкатель, 14 – штуцер выходной, 15 – термобаллон, 16 – сальник винта наст-ройки, 17 - колпачок
Рис. 7.5
7.5.2. Реле температуры [9, с.488]
Реле температуры применяют в малом холодильном оборудовании для регулирования температуры в охлаждаемом объеме посредством включения и выключения исполнительного механизма (например, электромагнитного вентиля перед терморегулирующим вентилем) или пуска и остановки компрессора.
Реле температуры типа ТР. Термочувствительная система реле (рис. 7.6) состоит из термобаллона, соединительного капилляра, сильфона и кожуха сильфона.
Реле температуры ТР-1-02Х
а – схема, б – конструкция; 1 – корпус, 2 – винт настройки дифференциа-ла, 3,7 – гайки, 4 – шкала, 5 – пластина стопорная, 6- винт настройки диапазона,
8 – пружина основная, 9,13,17 – рычаги, 10 – пластина контактная, 11,16 – винты юстировочные, 12 – пружина перикидная, 14,15 – контакты, 18 – пружи-на, 19 – сильфон, 20 – шток, 21 – пружина сильфона, 22 – коромысло, 23 – пружина дифференциала, 24 – термобаллон, 25 – трубка капиллярная
Рис. 7.6
В термочувствительной системе находится наполнитель. Термобаллон, помещенный в контролируемую среду, воспринимает ее температуру, от которой зависит давление наполнителя. Действующая на сильфон сила давления наполнителя уравновешивается силой упругой деформации основной пружины. При повышении температуры среды. давление в термочувcтвителъной системе увеличивается, сильфон сжимается, шток перемещается вверх, преодолевает сопротивление пружины и поворачивает угловой рычаг 17 по часовой стрелке вокруг оси. Когда свободный конец горизонтальной части углового рычага 17 доходит до верхнего упора в окне коромысла, из него начинает воздействовать пружина дифференциала. Если температура повышается на величину установленного дифференциала, то рычаг 17, преодолев усилие пружины дифференциала, с помощью рычага 9 и пружины 12 поворачивает переключающий рычаг 13 контактной группы. В момент, когда геометрическая ось пружины пересекает геометрическую ось переключающего рычага, происходит резкий переброс контактной пластины, в результате контакт замыкается.
Перекидная пружина верхним концом шарнирно соединена с вертикальной частью углового рычага 9, нижним - с ушком рычага 13, который усилием этой пружины удерживается на ножевых опорах подвижной контактной пластины.
При понижении температуры контролируемой среды давление в термочувствительной системе уменьшается, подвижной конец сильфона со штоком под действием пружин 8 и 23 перемещается вниз. При этом рычаг 17 поворачивается против часовой стрелки, а коромысло - по часовой стрелке. Когда коромысло доходит до упора, действие пружины 23 на рычаг 17 прекращается, и в дальнейшем рычаг 17 перемещается под воздействием основной пружины. В момент, когда оси перекидной пружины и контактной пластины совпадут, контакты резко размыкаются.
Пружина снабжена гайкой (пробкой) и винтом настройки диапазона, который выполняет роль задатчика давления срабатывания. Указатель. связанный с гайкой задатчика, показывает на шкале давление размыкания контакта. Дифференциал настраивают с помощью винта. Величину дифферен-циала определяют по шкале.
В реле температуры степень сжатия основной пружины 8 определяет температуру размыкания контакта, а степень растяжения пружины 23 - величину дифференциала. У реле температуры контакты размыкаются при понижении контролируемой температуры до величины уставки, определяемой по. шкале диапазона, а замыкаются при повышении этой температуры на величину установленного дифференциала.
7.5.3. Реле и регуляторы давления [9, с.493]
В малом холодильном оборудовании при отклонении давления от заданных значений применяют приборы регулирования давления и защиты: реле давления, регуляторы давления конденсации хладагента.
7.5.3.1. Реле давления [9, с.493]
Реле низкого давления предназначены для двухпозиционного регули-рования давления хладагента в испарителе или защиты компрессора от пониженного давления в линии всасывания. Реле высокого давления осуществляет защиту компрессора от повышенного давления хладагента в линии нагнетания.
Двухблочное репе давления Д220-11 общепромышленного исполнения. Его применяют для одновременного контроля давления R22 в линиях всасывания н нагнетания холодильной машины. Схема и конструкция прибора показаны на рис. 7.7.
Блок низкого давления состоит из сильфона 2, заключенного в кожух 1, штока 3, двух шарнирно связанных рычагов 23 и 24, взаимное расположение которых определяется винтом 17, а также пружинами узла настройки давления размыкания и дифференциала. В состав блока высокого давления входят сильфон 22, помещенный в кожух 21, рычаг 19 и механизм настройки давления размыкания.
Двухблочное репе давления Д220-11

а – схема, б – конструкция; 1,21 – кожухи сильфонов; 2,22 – сильфоны, 3,20 – штоки сильфонов, 4 – упор, 5 – коромысло, 6 – пружина дифференциала блока низкого давления, 7 – винт настройки дифференциала блока низкого давления, 8 – шкала дифференциала блока низкого давления, 9 – шкала диапазона блока низкого давления, 10 - винт настройки диапазона блока низкого давления, 11 – пружина, 12 – кнопка, 13 – микропереключатель, 14 – винт настройки диапазона блока высокого давления, 15 – шкала блока высо-кого давления, 16 – пружина блока низкого давления основная, 17 – винт юс-тировочный, 18 - пружина блока высокого давления основная, 19,23,24 – рыча-ги, 25 – пружина штока
Рис. 7.7
В полость между кожухами и сильфонами подаются контролируемые низкое и высокое давления. При понижении давления всасывания сильфон 2 растягивается, подвижное дно его со штоком 3 перемешается вниз, рычаги 23 и 24 под действием пружины 16 поворачиваются против часовой стрелки. Рычаг 23 освобождает кнопку быстродействующего микропереключателя, и контакт размыкается.
При движении рычага 24 против часовой стрелки коромысло поворачивается по часовой стрелке до упора. В дальнейшем рычаг 24 свободно перемещается в окне коромысла, и, таким образом, к моменту размыкания контактов пружина дифференциала перестает работать. Если давление всасывания повышается, то сильфон 2 сжимается, шток 3 перемещается вверх, преодолевает сопротивление основной пружины и поворачивает рычаги 23 и 24 по часовой стрелке. Рычаг 24, дойдя до упора в окне рычага дифференциала, включает в работу пружину. При этом рычаг 23, преодолев усилие пружины 6, нажимает кнопку микропереключателя и замыкает контакт. Давление, при котором контакт размыкается, определяется усилием сжатия пружины 16,а величина дифференциала - усилием растяжения пружины 6. При повышении давления нагнетания сильфон 22 сжимается, его подвижное дно вместе со штоком 20 преодолевает усилие основной пружины 18, перемещается вверх и поворачивает рычаг 19 против часовой стрелки. Если контакт реле замкнут (давление блока низкого давления выше установленного), то вертикальное плечо рычага 19, преодолев усилие пружины 11, отжимает рычаг 23 от микропереключателя. Контакты реле размыкаются.
При понижении давления нагнетания рычаг 19 под действием основной пружины 18 поворачивается по часовой стрелке. При этом рычаг 23 с помощью пружины 11 занимает первоначальное положение и контакт замыкается.
Настройку давления срабатывания блока низкого давления осущест-вляют, изменяя натяжение пружины 16 винтом 10. При вращении винта гайки, на которой жестко закреплен верхний конец пружины 16, изменяется ее натяжение, что приводит к размыканию контакта при другом давлении. Изменяя растяжение пружины 6 винтом 7, дифференциал блока низкого давления устанавливают по шкале.
Настройку давления срабатывания блока высокого давления осуществляют винтом, при вращении которого изменяется натяжение пружины. Стрелка шкалы указывает на давление размыкания контакта блока высокого давления. Дифференциал блока высокого давления не регулируется. Таким образом, контакты реле размыкаются при понижении контролируемого давления блока низкого давления и повышении контролируемого давления блока высокого давления, а замыкаются при увеличении контролируемого давления блока низкого давления и уменьшении контролируемого давления блока высокого давления на величину дифференциала.
7
.5.3.2. Регуляторы давления конденсации [9, с.500]
Регуляторы давления конденсации применяют для стабилизации давления конденсации хладагента в холодильных установках с наружным раслоложением воздушного конденсатора:
Регулятор давления конденсации типа HP фирмы "Алко контролз" (США) показан на рис. 7.8.
Регулятор давления конденсации типа HP (США)

1 – головка, 2 – грибок, 3 – мембрана, 4 – корпус, 5 – щиток, 6,10,12 – штуцера, 7 – седло верхнее, 8 – клапан, 9 – седло нижнее, 11 - пружина
Рис. 7.8
Сверху головка регулятора заполнена инертным газом. От остальной части прибора она отделена мембраной. Шток соединяет грибок, опирающийся на мембрану, с клапаном, на который снизу воздействует пружина. Штуцер 6 соединен с нагнетательной линией, штуцер 12 - с ресивером, штуцер 10 - с жидкостным патрубком конденсатора воздушного охлаждения.
В теплое время года, когда давление конденсации достаточно высоко, клапан находится в верхнем положении, закрывая верхнее седло, так как пар хладагента из линии нагнетания, поступающий в прибор через штуцер 6 и через отверстие в корпусе, отжимает мембрану вверх. Жидкий хладагент из конденсатора через штуцер 10,
зазор между нижним седлом и клапаном и через штуцер 12 поступает в ресивер.
В холодное время года, когда давление конденсации снижается, под воздействием давления инертного газа в головке мембрана прогибается вниз, шток опускается и клапан перекрывает нижнее седло, при этом верхнее седло открывается. Циркуляция жидкого хладагента из конденсатора в ресивер прекращается, а с нагнетательной линии пар хладагента через штуцер 6, верхнее седло и штуцер 12 прибора поступает в ресивер, поднимая в нем давление хладагента до номинального значения (1,34+_0,09 МПа для R22).
7.5.3.3. Электромагнитные вентили [9, с.502]
Электромагнитный вентиль относится к автоматической запорной арматуре двухпозиционного действия с электрическим дистанционным управлением. Вентиль предназначен для автоматического открывания и закрывания прохода в трубопроводах хладагента, xладоносителя и воды.
Различают три конструктивные схемы электромагнитных вентилей: прямого, непрямого и комбинированного действия. В вентиле прямого действия клапан перемешается непосредственно электромагнитом. Вентиль непрямого действия имеет два клапана: основной и вспомогательный. Вспомогательный клапан приводится в действие непосредственно электромагнитом, а основной клапан открывается за счет разности давлений среды на мембрану. Открытие основного клапана в вентиле комбинированного действия осуществляется в результате совместного действия электромагнита и мембранного привода.
Электромагнитный вентиль комбинированного действия. Катушка элек-тромагнита (рис. 7.9) надета на герметичную трубку из немагнитного материала, закрытую стальной пробкой ("стопом").
Электромагнитный вентиль комбинированного действия 13С803р

1 – катушка электромагнита, 2 – сердечник, 3 – клапан вспомогательный, 4 – мембрана, 5 – клапан основной, 6 – гильза, 7 – клемма, 8 – ввод сальнико-вый электрокабеля
Рис. 7.9
Мембрана разделяет внутреннюю полость вентиля на две части: подмембранную и надмембранную. Если катушка электромагнита отключена, то сердечник находится в нижнем положении, вспомогательный клапан перекрывает малое седло. Подаваемая через калиброванное, отверстие рабочая среда заполняет надмембранную полость. Основной клапан прижимается к большому седлу вследствие перепада давлений на входе и выходе из вентиля.
При подаче тока в катушку электромагнита сердечник притягивается к пробке "Стоп" и вспомогательный клапан (сервоклапан) открывает малое седло. Давление в надмембранной полости понижается. Одновременно сердечник выступом захватывает заплечики основного клапана. на который воздействуют силы давления на мембрану и тяги электромагнита. При соответствующем подборе сечения калиброванного отверстия во вспомогательном клапане основной клапан плавно открывается.
После отключения электромагнита сердечник перекрывает малое седло, а основной клапан под действием сил тяжести и пружины опускается на большое седло.
В электромагнитном вентиле мембрана и электромагнит оказывают комбинированное воздействие на клапан, в результате чего клапан открывается при нулевом перепаде давлений на входе и выходе из вентиля.
7.6. Автоматическое управление [2, с.275]
Автоматическое управление позволяет выполнять пуск или остановку компрессоров (насосов, вентиляторов), замену работающих элементов оборудования резервными, производить вспомогательные операции (оттаивание инея с поверхности воздухоохладителя или батарей, выпуск воздуха). Управление работой холодильных камер производится с помощью микропроцессорных пультов (рис. 7.10), а для холодильных установок, где возможно несанкционирован-ное вмешательство лиц, не имеющих отношение к данному технологическому процессу, предусматриваются настройка и управление холодильной установкой с помощью пульта дистанционного управления (рис. 7.11).
Пульт управления холодильной установкой

Рис. 7.10
Пульт дистанционного управления холодильной установкой

Рис. 7.11
8.ТЕХНИКО-ЭКОНОМИЧЕСКОЕ ОБОСНОВАНИЕ ПРОЕКТА
8.1. Введение к разделу
Объектом для проектирования является испытательная термокамера. Термокамера предназначена для испытания изделий промышленности на воздействие отрицательных и положительных температур в определенных диапазонах, с заданной скоростью их изменения и определенной точностью поддержания.
В проекте показана целесообразность применения термокамеры ТТ -60/80-
195ТК в связи с усовершенствованием процесса, оборудования и автоматизации, что позволяет сэкономить на электроэнергии и получить заданную температуру в короткое время.
В экономической части дипломного проекта приведены расчеты экономи-
ческой эффективности термокамеры.
8.2. Стоимость изготовления термокамеры
Таблица 8.1
Сравнительная стоимость термокамеры
| Статьи
|
Стоимость термокамеры ТХ-210, руб.
|
Стоимость термокамеры
ТТ-60/80-195ТК (проектной), руб.
|
| Материалы
Изготовление
Сборка, испытание
|
34130
162850
70590
|
31750
151430
63220
|
| Итого
|
267570
|
246400
|
Расчет капитальных затрат термокамеры ТХ-210
Расчет стоимости базовой установки.
- транспортные расходы - 5%
267570·0,05=13378,5 руб.;
- заготовительно-складские расходы - 3 %
267570·0,03=8027,1 руб.;
- стоимость запасных частей - 1 %
267570·0,01=2675,7 руб.;
- стоимость монтажа оборудования - 1 %
267570·0,01 =2675,7 руб.;
- затраты на электромонтажные работы - 0,1%
267570·0,001=267,6 руб.
Общая стоимость установки:
Стт. кап. = 267570+13378,5+8027,1+2675,7+2675,7+267,6 = 294594,6 руб.
Расчет капитальных затрат термокамеры ТТ-60/80-195ТК
Расчет стоимости проектируемой установки.
Стоимость изготовления испытательной термокамеры ТТ -60/80-195ТК
По данным 000 «Термотехника», составляет 246400 руб.
Для расчета итоговой стоимости определяем:
- транспортные расходы - 5%
246400·0,05=12320 руб.;
- заготовительно-складские расходы - 3%
246400·0,03=8027,1 руб.;
- стоимость запасных частей - 1 %
246400·0,01=2464 руб.;
- стоимость монтажа оборудования - 1 %
246400·0,01=2464 руб.;
- затраты на электромонтажные работы - 0,1%
246400·0,001=246,4 руб.
Общая стоимость установки:
Стх. кап = 246400+ 12320+8027,1+2464+2464+246,4 = 271921,5 руб.
8.3. Организация планово-предупредигельного ремонта [ 13, с. 7]
8.3.1 Ремонтные нормативы
Таблица 8.2
| Наименование
|
Вид
ремонта
|
Периодичность,
час.
|
Простой,
час.
|
Трудоемкость,
чел-час
|
| Испытательная
термокамера
|
ТР
|
1440
|
20
|
30
|
| КР
|
17280
|
30
|
50
|
8.3.2 Структура ремонтного цикла
Количество КР (Nкp) за ремонтный цикл определяется по формуле:
,
где Ц - длительность ремонтного цикла, ч;
Мкр - межремонтный период между двумя очередными капитальными ремонтами, ч;

Количество текущих ремонтов (Nтp) за ремонтный цикл определяется по формуле:
,
Мтр - межремонтный период между двумя очередными текущими ремонтами, ч;

Таблица 8.3
Количество ремонтов разного вида за ремонтный цикл
| Оборудование
|
Количество ремонтов за ремонтный цикл
|
| КР
|
ТР
|
| Термокамера
|
1
|
11
|
8.3.3 Расчет годового объема ремонтных работ[ 13, с. 7]
Количество соответствующих ремонтов определяется по формуле:
,
где Qоб - количество единиц однотипного оборудования; Qоб = 1;
Кэ - коэффициент использования оборудования по календарному времени; Тк - календарное время в году, Тк = 8760 ч;
Nрц - число ремонтов, соответствующего вида за ремонтный цикл.
,
где Тном = 8760 ч; Тэфф = Т – Трем ;
Трем = 11·20+ 1·30 = 250 ч,
где 11- количество текущих ремонтов;
20 ч - простой на ТР (периодичность 1440 ч.);
1 - количество капитальных ремонтов;
30 - простой на КР (периодичность 17280 ч);
Тэфф = 8760 - 250 = 8510 ч.
,
.
8.3.4 Годовые трудозатраты на ремонты соответствующего вида для термокамеры
Годовые трудозатраты на ремонты соответствующего вида для термокамеры определяются в чел-час. (Тр,год) по формуле:
Тр,год = n·Тр,
где Тр -нормативная трудоемкость одного ремонта соответствующего вида, чел-час.
Расчет объема трудозатрат по видам ремонтных работ следует проводить, используя данные табл. 8.4 о структуре трудозатрат на ремонт.
Таблица.8.4
Структура трудозатрат на ремонт оборудования, %
| Виды ремонта
|
Виды ремонта
|
| Слесар.
|
Станочн.
|
Прочие
|
| Капит.
|
70
|
20
|
10
|
| Текущий
|
80
|
10
|
10
|
Результаты расчета годового объема ремонтных работ на средний год для термокамеры приведены в табл. 8.5.
Таблица.8.5
Общий объем ремонтных работ
| Вид ремонта
|
Трудо-
емкость
одного
ремонта
|
Количество
ремонтов
в год
|
Общий
объем
ремонтных
работ
|
В том числе
|
| слесарных
|
станочных
|
прочие
|
| ТР
|
30
|
11
|
330
|
264
|
33
|
33
|
| КР
|
50
|
1
|
50
|
35
|
10
|
5
|
| Итого
|
12
|
380
|
299
|
43
|
38
|
8.3.5 Расчет численности ремонтных рабочих [13, с. 8]
На основании определенных общих трудозатрат на проведение ремонтов и ТО в чел-час. среднего разряда работ рассчитывается списочный состав рабочих, занятых техническим обслуживанием и ремонтом оборудования. Численность ремонтного персонала (Р) рассчитывается по формуле:
,
где Тр,год - годовые трудозатраты на ремонт оборудования, чел-ч;
Ф - годовой фонд рабочего времени одного рабочего, ч;
Кц - коэффициент, учитывающий объем работ, выполняемых централизо-ванным методом (принимаем 0,95);
Коп - коэффициент, учитывающий участие в ремонте обслуживающего пер- сонала (принимаем 0,8);
Кнп - коэффициент, учитывающий проведение непланового ремонта (принимаем 1,1);
Кв - коэффициент, учитывающий перевыполнение нормированных заданий
(принимаем 1,05);
Годовой фонд времени ремонтного рабочего (Ф) определяется на основе баланса рабочего времени, который зависит от режима работы, числа планируемых невыходов по различным причинам, продолжительности рабочего дня.
Таблица 8.6
Баланс рабочего времени одного рабочего в год.
| Статья баланса
|
Прерывная пятидневная неделя
|
| Одна смена 8 часов
|
| 1. Календарное число дней в году
|
365
|
| Выходные и нерабочие дни согласно графику сменности
|
105
|
| Праздничные дни
|
12
|
| 2. Номинальный фонд рабочего времени
|
248
|
| 3. Невыходы на работу по причинам:
|
|
| Очередные и дополнительные отпуска
|
28
|
| Болезни
|
6
|
| Выполнение государственных и общественных обязанностей
|
2
|
| Итого невыходов, дни
|
36
|
| 4. Действительный фонд рабочего времени, дни
|
212
|
| 5. Действительный фонд рабочего времени, ч
|
1696
|
чел.,
чел.
8.3.6 Расчет количества станков и станочников.
На основе фонда времени станка (Фст,год) и трудозатрат на станочные работы
(Тр.ст,год) рассчитывается необходимое число станков (S):
;
Фст,год = (Тк − В − П − tр)·Тсм·С,
где В - число выходных дней в году;
П - число праздничных дней в году;
tр - число дней в году, занятых плановым ремонтом станков (20);
Тсм - продолжительность смены, ч;
С - количество смен в сутки.
Тр.ст,год = 43 чел-ч
Фст,год = ( 365 − 105 − 12 − 20)·8·1 = 1824ч.;
шт..
Списочное количество рабочих-станочников определяется по формуле:
Рст = S·Нобс·С·Кп,
где Нобс - норма обслуживания (количество станков на одного человека в смену);
S - количество станков;
С - количество смен в сутки;
Кп - коэффициент подмены.
Коэффициент подмены - коэффициент перехода от явочного количества рабочих к списочному - рассчитывается как отношение годового фонда рабочего времени станка при односменной работе к годовому фонду времени работы станочника в днях или часах.

Рст = 0,02 ·1·1·1,07 = 0,02 чел.
Рпр= PΣ−Рсл −Рст = 0,18-0,14-0,02 = 0,02 чел.
8.3.7 Расчет фонда заработной платы рабочих, занятых в плановом ремонте оборудования [13, с. 10]
Для расчета фонда заработной платы рабочих (ремонтников) используются рассчитанные выше данные о списочном количестве рабочих и затратах рабочего времени на год, а также действующие тарифные условия и показатели премирования. Годовой фонд заработной платы складывается из основной и дополнительной заработной платы. В основную заработную плату ремонтных рабочих включается: тарифный фонд рабочих, премии из фонда заработной платы, выплаты по районному коэффициенту, выплаты за вредное производство.
Фонд зарплаты по тарифным ставкам рассчитывается путем умножения числа планируемых человеко-часов на тарифную ставку соответствующего разряда.
Ремонтные рабочие оплачиваются в основном по повременно-премиальной системе. Размер премий рабочим принимаем 20% тарифного фонда.
На основную зарплату начисляется районный коэффициент, учиты-вающий местонахождение предприятия (15%).
В фонд дополнительной зарплаты при проектировании включается оплата отпусков и невыходов в связи с выполнением государственных и общественных обязанностей.
При проектировании дополнительная заработная плата принимается в зависимости от продолжительности отпуска и невыходов в связи с выпол-нением общественных и государственных обязанностей, в размере 10% от фонда основной заработной платы с учетом районного коэффициента.
Отчисления на социальное страхование определяются процентом от суммы основной и дополнительной заработной платы рабочих; для химических предприятий - 26 %: пенсионный фонд (20%); медицинское страхование (2,8%); социальное страхование (3,2%).
Таблица 8.7
Расчет годового фонда з/платы ремонтных рабочих оборудования
| Ремонтные рабочие
|
Тарифный разряд
|
Списочное число рабочих
|
Отработан-
ное время,
чел/час
|
Система оплаты труда
|
Тарифная ставка, руб./час
|
Фонд основной заработной
платы
|
Фонд допол зар.платы , руб.(10%)
|
Итого
|
Отчисления на социальные нужды
|
Всего фонд зар.
платы,руб.с отчислениями
|
| Одного рабочего
|
Всех рабочих
|
Фонд платы по тарифу
|
Премия (20%)
|
Итого
|
Итого учетом
район. коэф.
|
| Слесари
|
4
|
0,14
|
1696
|
237,44
|
Повременно-премиальная
|
45
|
10684,8
|
2136,96
|
12821,76
|
14745,04
|
1474,5
|
16219,54
|
4217,08
|
20436,62
|
| Станоч-
ники
|
4
|
0,02
|
1696
|
33,92
|
45
|
1526,4
|
305,28
|
1831,68
|
2106,43
|
210,64
|
2317,07
|
602,44
|
2919,51
|
| Тех.
персо-
нал
|
4
|
0,02
|
1696
|
33,92
|
45
|
1526,4
|
305,28
|
1831,68
|
2106,43
|
210,64
|
2317,07
|
602,44
|
2919,51
|
| Итого
|
0,18
|
1696
|
305,28
|
|
13737,6
|
2747,52
|
16485,1
|
18957,9
|
1895,79
|
20817,7
|
5412,6
|
26203,3
|
8.3.8 Расчет затрат на ремонты в год.
Затраты на проведение ремонтов определяют сметами. При отсутствии их можно использовать способ укрупненных показателей. За укрупненный показатель принимают удельный вес всех видов годовой зарплаты рабочих, занятых на плановых ремонтах, в общей сумме затрат на все ремонты в год. За норматив принимают усредненный показатель в размере 30 %.
Затраты на ремонты в год составят: 26203,3/0,3=87344,3 руб.
8.3.9. Расчет затрат на капитальный ремонт
Расчет затрат на капитальный ремонт (сметно-финансовый расчет) производится на основании дефектной ведомости. Такой расчет требует много времени, поэтому при проектировании используют укрупненный показатель: удельный вес объема капитального ремонта в объеме всех ремонтов в год.
Исходя из суммы затрат на все ремонты в год и доли капитального ремонта в общем объеме работ, определяются затраты на его проведение.
Затраты на капитальный ремонт составят: 87344,3·0,132 = 11529,4 руб.
8.3.10 Расчет затрат на обслуживание установки
Расчет количества обслуживающего персонала.
Режим работы: три смены по 8 часов.
Годовой фонд работы оборудования определяется по формуле:
Тр,об = Тк -Трем ,
где Тр,об - годовой фонд рабочего времени оборудования, ч;
Трем- простой оборудования в ремонте, ч.
ч.
Годовой фонд времени оператора определяется на основе баланса рабочего времени, который приведен в таблице 8.8.
Таблица 8.8
Баланс рабочего времени одного оператора в год
| |
Три смены
по
8 часов
|
| 1. Календарное число дней в году
- выходные и нерабочие дни
2. Номинальный фонд рабочего времени
3. Heвыxoды на работу по причинам:
- очередные и дополнительные отпуска
- болезни
- выполнение государственных и общественных обязанностей
|
365
91
274
24
6
2
|
| Итого невыходов, дни
|
32
|
| 4. Действительный фонд рабочего времени, дни
5. Действительный фонд рабочего времени, ч
|
242
1936
|
Число операторов на установке определяется по формуле:
Чоп = Нобс·Кп·с,
где Нобс - норма обслуживания, Нобс = 1;
с - количество смен в сутки, с=3;
Кп - коэффициент подмены.
,
где Фоп - время работы в год одного оператора, час.

Тогда число операторов будет Чoп=1·1,48·3=4,44 чел.
Таблица 8.9
Расчет списочной численности операторов
| Наимено-
|
Количество
|
Явочное число
|
Коэффициент
|
Списочное
|
| ванне про-
|
смен в сутки
|
В смену
|
В сутки
|
подмены
|
число
|
| фессии
|
|
|
|
| Оператор
|
3
|
1
|
1
|
1,48
|
5
|
Расчет годового фонда заработной платы операторов приведен в таблице 8.10.
Таблица 8.10
Расчет годового фонда заработной платы оператора
| Обслуживающий персонал
|
Тарифный разряд
|
Списочное число рабочих
|
Отработан-
ное время,
чел.-час
|
Система оплаты труда
|
Тарифная ставка, руб./час
|
Фонд основной заработной платы, руб.
|
Фонд дополнительной заработной
платы, руб.(10%)
|
Итого
|
Отчисления на социальные нужды,
руб.(26%)
|
Всего годовой фонд заработной платы, руб. (с отчислениями)
|
| Одного рабочего
|
Всех рабочих
|
Фонд оплаты по тарифу
|
Премия(20%)
|
Надбавка за ночное и
вечернее время
|
Надбавка за праздничные
дни(3%)
|
Итого
|
Итого с учетом районного
коэффициента (15%)
|
| Оператор
|
4
|
5
|
1936
|
9680
|
Повременно-
премиальная
|
45
|
435600
|
87120
|
58080
|
13068
|
593868
|
682948,2
|
68294,8
|
751243
|
195323,18
|
946566,18
|
8.3.11 Расчет энергетических затрат
Потребность в электроэнергии для двигательных целей может быть определена по формуле:
,
где Е – потребное количество электроэнергии, кВт-час;
Муст – установленная или номинальная мощность, кВт;
Кс- коэффициент спроса, определяющий максимальное электро-потребление, Кс = 0,6-0,8;
Т – число часов работы при максимальной нагрузке;
КПДсети – коэффициент полезного действия сети, КПДсети = 0,96-0,98:
КПДдвиг - коэффициент полезного действия двигателя.
Потребное количество электроэнергии в год:
- для базового варианта
кВт-час
- для проектного варианта
кВт-час
8.4 Основные технико-экономические показатели [14, с. 58]
Расчет термокамеры ТХ-210 (аналог).
Расчет производится по статьям:
8.4.1. Затраты на электроэнергию
Зэ = Е·Цэ,
Цэ= 1,62 руб. - цена 1 кВт·ч (средняя цена по России).
Зэ = 19554·1,62 = 31677,5 руб.
8.4.2. Заработная плата основных производственных рабочих
Фоп,з/пл. = 751243 руб.
8.4.3. Oтчисления на социальные нужды
Сотч,оп=
195323,18 руб.
8.4.4. Расходы на содержание и эксплуатацию термокамеры.
- затраты на ремонты в год
Зрем = 87344,3 руб.
в том числе:
Заработная плата ремонтных рабочих
Фзп,рем =20817,7 руб.
Отчисления на социальные нужды
Сотч,рем=5412,6 руб.
- амортизация оборудования при норме 12%
За = Соб·0,12 = 294594,6·0,12 = 35351,1 руб.;
- прочие расходы 100% от заработной платы ремонтных рабочих
Рп = Фзп,рем·1 = 20817,7 ·1 = 20817,7 руб.
8.4.5. Накладные расходы 10% от заработной платы основных рабочих
Нр = 0,1·751243 = 75124,3 руб.
Сг.э.тх= 31677,5 +751243 +195323,18+87344,3 +35351,1 +20817,7 +75124,3 =
1196881 руб.
Расчет термокамеры ТТ -60/80-195ТК
При расчете себестоимости годовой эксплуатации проектируемой камеры заработная плата ремонтных рабочих, расходы на содержание оборудование остаются прежними. Изменяются лишь следующие статьи:
-затраты на электроэнергию:
Зэ = 27375,4·1,62 = 44348,1 руб.;
- затраты на амортизацию, при норме 12%
За = 271921,5·0,12 = 32630,6 руб.
Сг.э.тт = 44348,1 +751243 +195323,18+87344,3 +32630,6 +20817,7 +75124,3 =
1206831,1 руб.
Расчет экономической эффективности
Расчет себестоимости 1 МДж холода, производимого установкой ТХ-210
,
где gпр - количество производимого холода,
Количество холода, затраченного на охлаждение 22 кг ( объем камеры 0,21м³) продукции за 1 цикл:
g пр,тх = М·с·(tн – tк),
где М - масса продукции, кг;
с - теплоемкость продукции, Дж/(кг·К);
tн, tк-
температура охлаждения начальная и конечная.
g пр,тх = 22·500·(25-(-60)) = 935000 Дж = 0,935 МДж.
Время, затраченное на охлаждение 22 кг продукции за 1 цикл:
,
где Qтх - холодопроизводительность, Вт
с.
Количество циклов в год:
цикла
руб./МДж
Расчет себестоимости 1 МДж холода, производимого проектируемой уста-
новкой ТТ -60/80-195ТК.
Количество холода, затраченного на охлаждение 22кг ( объем каме-ры 0,195м³) продукции за 1 цикл:
gпр,тт = 22·500·(25-(-60)) = 935000 Дж = 0,935 МДж.
Время, затраченное на охлаждение 22 кг продукции за 1 цикл:

с.
Количество циклов в год:
циклов.
руб./МДж
Расчет окупаемости проектируемой камеры ТТ -60/80-195ТК
Расчет условно-годовой экономии:
ЭУСЛг = (Сан – Сп)·gпр·n = (77 – 44,5)·0,935·28998 = 881176,7 руб.
Расчет окупаемости:
года.
Коэффициент экономической эффективности:

Калькуляция себестоимости эксплуатации термокамеры
Таблица 8.11
Калькуляция себестоимости холода
| |
Затраты на аналог
|
Затраты на проект
|
| Статьи
|
(15543,44 МДж/год)
|
(27113,13 МДж/год))
|
| |
за 1 МДж
|
за 1 год
|
за 1 МДж
|
за 1 год
|
| 1.Затраты на электроэнергию
|
2,05
|
31677,5
|
1,63
|
44348,1
|
| 2.Заработная плата основная и допол-
нителъная основных производствен-
ных рабочих
|
|
|
|
|
| 48,33
|
751243
|
27,7
|
751243
|
| |
|
|
|
| 3 .Начисления на заработную плату
|
|
|
|
|
| основных производственных рабочих
|
12,56
|
195323,18
|
7,2
|
195323,18
|
| в фонды: пенсионный, медицинского,
|
| социального страхования и др.
|
|
|
|
|
| 4. Затраты на ремонт
|
5,62
|
87344,3
|
3,23
|
87344,3
|
| 5.Затраты по статье «Амортизация
|
|
|
|
|
| основных средств» 12% от капиталь-
|
2,27
|
35351,1
|
1,2
|
32630,6
|
| ных вложений
|
|
|
|
|
| 6.Прочие расходы на содержание и эксплуатацию оборудования 100% от заработной платы ремонтных рабочих
|
1,34
|
20817,7
|
0,77
|
20817,7
|
| 7.Накладные расходы 10% от заработной
|
4,83
|
75124,3
|
2,77
|
75124,3
|
| платы основных рабочих
|
| 8. Себестоимость
|
77
|
1196881
|
44,5
|
1206831,1
|
Таблица 8.12
Технико-экономические показатели
| Показатели
|
|
Единица
|
Термокамера
|
Термокамера
|
проект
аналог , %
|
| |
|
измере-
|
ТХ-210
|
ТТ -60/80-195ТК
|
| |
|
|
| |
|
ния
|
(базовая)
|
(проектная)
|
|
| 1.Годовой объем производства
|
МДж
|
15543,44
|
27113,13
|
174,4
|
| 2.Капитальные вложения
|
руб.
|
294594,6
|
271921,5
|
92,3
|
| 3. Фонд заработной платы
|
руб.
|
20817,7
|
20817,7
|
100
|
| ремонтных рабочих
|
|
| 4. Численность ремонтных
|
чел.
|
0,18
|
0,18
|
100
|
| рабочих
|
|
|
| 5.Зар. плата ремонтника
|
руб.
|
9638
|
9638
|
100
|
| в месяц
|
|
|
|
|
|
| 6. Фонд заработной платы
|
руб.
|
751243
|
751243
|
100
|
| оператора
|
|
| 7. Численность основных
|
|
5
|
5
|
100
|
| производственных рабочих
|
чел.
|
| 8.Зар. плата оператора в месяц
|
руб.
|
12520
|
12520
|
100
|
| 9.Затраты на электроэнергию
|
руб.
|
31677,5
|
44348,1
|
140
|
| 10.Себестоимость 1МДж
|
руб./МДж
|
77
2,05
48,33
5,62
|
44,5
1,63
27,7
3,23
|
57,8
|
| холода
в том числе:
- затраты на электроэнергию
-заработная плата основная и дополнительная основных производственных рабочих
- затраты на ремонт
|
|
79,5
57,3
57,5
|
| 11. Себестоимость годовой
|
тыс.руб.
|
1196,88
|
1206,83
|
100,8
|
| эксплуатации
|
|
|
|
|
|
| 12.Количество циклов в год
|
цикл
|
16624
|
28998
|
174,4
|
| 13 . Условно-годовая экономия
|
руб.
|
-
|
881176,7
|
-
|
| 14. Окупаемость термокамеры
|
год
|
-
|
0,3
|
-
|
| 15.Коэффициент
|
экономиче-
|
|
|
3,3
|
-
|
| ской эффективности
|
|
-
|
-
|
8.5. Выводы к разделу
В данном дипломном проекте представлены мероприятия по разработке термокамеры. Предусмотрены мероприятия по автоматизации и механизации технологических процессов.
В данном разделе представлены расчеты экономической эффективности (себестоимость 1МДж холода, себестоимость годовой эксплуатации, условно-годовая экономия).
При интенсификации процесса, происходит увеличение количества возможных циклов, что позволяет снизить себестоимость 1МДж холода, и окупить капитальные вложения на изготовление термокамеры в течение 0,3 года.
9. ЭНЕРГОСБЕРЕЖЕНИЕ
9.1. Постановка проблемы
В Постановлении Правительства РФ от 17 ноября 2001 г. № 796 (с изменениями от 29 декабря 2001 г.) «О федеральной целевой программе «Энергоэффективная экономика» на 2002-2005 гг. и перспективу до 2010 г.» сформулирована задача - снизить энергоемкость отраслей экономики России путем перевода экономики России на энергосберегающий путь развития за счет всемерного использования энергосберегающих технологий и оборудования, при этом должно обеспечиваться снижение негативного воздействия на окружающую природную среду как объектов ТЭК, так и энергопотребляющих производств.
Уровень эффективности энергоиспользования является своего рода индикатором научно-технического и экономического потенциала страны, позволяющего минимизировать издержки общества на удовлетворение своих энергетических потребностей. Большое негативное влияние на эффективность энергоиспользования оказывают энергорасточительство и бесхозяйственность, плохо налаженный и необустроенный соответствующий аппаратурный учет и контроль использования топлива и энергии, а также недогрузка производственныx мощностей из-за спада объемов производства в последние годы.
Более высокая энергоемкость экономики России связана и с ее климатическими особенностями. Энергозатратность производств всё в большей степени определяется постоянно возрастающей долей устаревших производственных фондов, изношенностью оборудования.
На различных предприятиях затраты электроэнергии на выработку холода, согласно проектным данным, должны составлять 25-30% общего количества потребляемой электроэнергии, а фактически, по данным прямых замеров, они достигают 50-60%. В дальнейшем доля энергозатрат может даже увеличиваться в связи с постоянной тенденцией к снижению температур хранения или испытания и интенсификацией процесса.
Одним из направлений проекта является проведение комплекса програм-ных энергосберегающих мероприятий, позволяющих снизить стоимость эксплуатации холодильного оборудования.
9.2. Анализ существующего положения
Вопросы снижения энергозатрат в настоящее время приобретают первостепенное значение в связи с уменьшением мировых запасов топлива и ежегодным увеличением производственных мощностей предприятий.
При потреблении холода перерасход электроэнергии может быть обу-
словлен:
- повышенными теплопритоками из-за повреждения или увлажнения изоляции ограждающих конструкций камер холодильной установки;
- отсутствием защиты кровли, южных и западных сторон ограждений;
- потерями холода через дверные проемы;
- недостаточной емкостью аккумуляторов холода;
- перегрузкой камер продукцией.
Так перерасход электроэнергии в среднем на 3,5% является следствием повышения температуры конденсации на 1 ºС. Повышение температуры кон-денсации вызвано:
- наличием воздуха в холодильной системе - на 15 ºС;
- образование льда на трубах испарительного конденсатора толщиной всего в 1,5 мм - на 2,8 ºС;
- неравномерный обдув воздухом испарителя - на 1,5ºС.
Одновременное действие всех факторов, влияющих на повышение температуры конденсации, может привести к перерасходу электроэнергии более чем на 60%.
9.3. Мероприятия по энергосбережению
Расход электроэнергии на работу холодильной установки складывается из затрат электроэнергии на привод компрессоров и вентиляторов в аппаратах подвода и отвода теплоты.
Наибольшая составляющая затрат энергии приходится на приводы компрессоров. Нормирование расхода электроэнергии при выработке холода осуществляется в зависимости от уровня температур, на котором подводится теплота, с учетом параметров рабочего тела, определенных по характерным точкам рабочего цикла холодильной машины, изображенного в тепловой диаграмме. Нормирование расхода электроэнергии на действующих предприятиях необходимо проводить индивидуально с учетом особенностей и конструкции холодильной установки, способов подвода и отвода теплоты в ее аппаратах, плотности тепловых потоков при условии обеспечения режимов холодильной технологии.
Главным мероприятием по снижению потребления электроэнергии на производство холода является автоматический контроль и регулирование пара-метров установки в сочетании с высокоэффективной изоляцией.
Автоматический контроль подразумевает дистанционное наблюдение за изменением физических величин или запись их численных значений. Корректный выбор объема контролируемых параметров позволяет не только фиксировать точность поддержания технологического процесса, но и производить выявление причин, вызывающих отклонение параметров процесса от проектного. Контроль параметров холодильной установки может производиться с помощью микропроцессоров или компьютеров. На хладоновых холодильных установках должны контролироваться и фиксиро-ваться следующие параметры:
- температура охлаждаемой среды в холодильно-технологическом оборудовании;
- давление всасывания хладагента в компрессор;
- температура и давление кипения хладагента в испарителе;
- температура всасывания хладагента в компрессор;
- температура и давление нагнетания хладагента компрессором;
- температура и давление конденсации хладагента;
- температура наружного воздуха;
Перечисленный перечень контролируемых параметров является минимальным, который необходим для обеспечения снижения потребления электроэнергии на производство холода.
9.4. Оценка эффективности мер по энергосбережению
Затраты на электроэнергию, потребляемую термокамерой (аналогом) в год:
Зэ. =Nэ ·Тэфф·Цэ,
где Nэ - потребляемая мощность термокамеры, кВт;
Тэфф - эффективный фонд рабочего времени, ч/год;
Цэ= 1,62 руб. - цена 1 кВт·ч (средняя цена по России).
Зэ.а.= 2,5·8468·1,62 = 34295,41 руб./год.
Затраты на электроэнергию проектируемой термокамерой (с учетом того, что у данной камеры потребляемая мощность Nэ = 3,5 кВт)
Зэ.п.= 3,5·8468·1,62 = 48013,5 руб./год.
Увеличение расхода электроэнергии обусловлено применением в проектируемой термокамере более мощных компрессоров, что влечет за собой увеличение холодопроизводительности установки и количества испытательных циклов в год в 1,74 раза, при этом снижается удельный расход электроэнергии на единицу вырабатываемого холода с 2,05 до 1,63 руб./МДж.
9.5. Выводы к разделу
Рассмотренное мероприятие является среднезатратным. Предлагаемая замена морально и физически устаревшего теплообменного оборудования на современное, а также другие мероприятия дают существенный производительный эффект, повышают надежность работы технологической схемы и улучшают условия труда обслуживающего персонала.
10. БЕЗОПАСНОСТЬ И ЭКОЛОГИЧНОСТЬ ПРОЕКТА
10.1. Введение к разделу
Объектом для проектирования является испытательная термокамера. Термокамера предназначена для испытания изделий промышленности на воздействие отрицательных и положительных температур в определенных диапазонах, с заданной скоростью их изменения и определенной точностью поддержания. Термокамера изготовлена по проекту, отвечающему требованиям действующих нормативно-технических документов.
Целью проектирования является не только достижение требуемой производительности и качества проводимого испытания, но и обеспечение высокого уровня безопасности эксплуатации и обслуживания производственного оборудования, а также улучшение условий труда.
В данном разделе доказывается, что применение хладагентов R22 и R23 являются экологически безопасным и не оказывает вредного воздействия на обслуживающий персонал при соблюдении техники безопасности.
10.2. Безопасность проекта
10.2.1. Основные опасности производства и условий труда
Получение низкоотриицательных испытательных температур в камере, является следствием использования каскадной схемы на фреонах R22 и R23.
Наиболее часто фреоны представляют собой соединения четырех элементов: углерода, водорода, фтора и хлора. Последние три определяют многие из важнейших свойств, в частности горючесть, токсичность, время жизни в атмосфере.
Учитывая многочисленные свойства хладагентов, с тем чтобы обеспечить высокие энергетические и эксплуатационные характеристики низкотемпературных установок, им свойственны:
- токсичность, воздействие на людей и животных;
- запах;
- горючесть и взрывоопасность:
- прямое воздействие на глобальное потепление;
- влияние на озоновый слой Земли;
- химическая стабильность;
- коррозионная активность;
- легкость в обнаружении утечек.
Утечка хладагента возможна в узлах соединения трубопроводов (некачественная пайка) или при заправке системы фреоном.
Безопасность хладагента - важнейший вопрос при его выборе.
Токсичность - это относительное свойство, которое проявляется, если создается опасная степень концентрации данного вещества в воздухе.
Фреоны R22 и R23 относятся к I группе - высокотоксичные хладагенты, которые способны вызвать смерть или нанести серьезный вред здоровью человеку при относительно небольшой концентрации или при нахождении человека в такой атмосфере сравнительно короткое время
При вдыхании воздуха с большим содержанием этих газов появляются признаки отравления, а при вытеснении ими воздуха человек погибает от удушья. Жидкий R22 ,попадая на кожу, может вызвать отморожение, а попадаю в глаза - повредить их. При нагревании может разлагаться с образованием ядовитыx веществ. Все эти опасности возрастают с увеличением количества холо-дильного агента в системе. Предельно допустимые концентрации (ПДК) фреонов, применяемых в проекте, согласно [15] составляет 3000мг/м³.
Присутствие хладона в машинном отделении, производственныx помещении, холодильной камере определяют с помощью газоанализаторов и сигнализаторов, датчики которых находятся в местах, в которых утечка хладагента наиболее вероятна. При достижении концентрацией хладона в воздухе порогового значения включается световая или звуковая сигнализация. Утечки хладона можно обнаружить течеискателем или по масляным пятнам, по присутствию красителя, если он введен в хладагент.
Работа термокамеры отличается высоким уровнем автоматизации технологических процессов. Все технологические линии оборудованы автоматическими панелями управления, имеют блокировки и системы аварийной остановки.
Такой уровень автоматизации повышает безопасность ведения технологического процесса.
В случаях неисправности электрооборудования, нарушения изоляции, от-сутствия заземления, имеется опасность поражения электрическим током, кото-рая увеличивается в сырых помещениях.
Вредными производственными факторами, вредно влияющими на организм человека, являются шум и вибрация при работе компрессора.
10.2.2. Электробезопасность
Согласно требованиям [16] электробезопасность должна обеспечиваться:
- конструкцией установки;
- техническими способами и средствами защиты;
- организационными и техническими мероприятиями.
10.2.2.1. Обеспечение электробезопасности конструкцией установки.
Конструкция испытательной термокамеры разработана таким образом, чтобы работающие не подвергались опасным и вредным воздействиям электрического тока и электромагнитных полей, и соответствовала требо-ваниям электробезопасности.
10.2.2.2.Обеспечение электробезопасности техническими способами и средствами защиты.
Для обеспечения оптимальной защиты от поражения электрическим током целесообразно применять технические способы и средства в сочетании друг с другом.
Для обеспечения защиты от случайного прикосновения к токоведущим частям термокамеры применены следующие способы и средства:
- безопасное расположение токоведущих частей;
- изоляция токоведущих частей;
- защитное отключение.
Для обеспечения защиты от поражения электрическим током при прикосновении к металлическим нетоковедущим частям установки, которые могут оказаться под напряжением в результате повреждения изоляции, согласно [17] применены следующие способы:
-защитное заземление;
- защитное зануление;
- контроль изоляции.
3ащитное заземление следует выполнять преднамеренным электрическим соединением металлических частей электроустановок с "землей" или её эквивалентом.
В качестве заземляющих устройств электроустановок должны использо-
ваться естественные заземлители.
3ануление следует выполнять электрическим соединением металлических частей электроустановок, доступные для прикосновения человека и не имеющие других видов защиты, обеспечивающих электробезопасность.
В качестве заземляющих и нулевых защитных проводников следует использовать специально предназначенные для этой цели проводники, а также металлические строительные, производственные и электромонтажные конструкции.
В соответствии с [17] защитное заземление или зануление электроуста-новок следует выполнять:
- при номинальном напряжении 380 В и выше переменного тока и 440 В и
выше постоянного тока - во всех случаях;
- при номинальном напряжении от 42 В до 380 В переменного тока и от 110 В до 440 В постоянного тока при работе в условиях с повышенной опасностью и особо опасных.
В электроустановках до 1000 В с заземленной нейтралью с целью обеспечения автоматического отключения аварийного участка проводимость фазных и нулевых защитных проводников должна быть такой, чтобы при замыкании на корпус возникал ток короткого замыкания, превышающий не менее чем в 3 раза номинальный ток плавкого элемента ближайшего предохранителя. В 1,4 и в 1,25 раз относительно тока установки автоматического выключателя с номинальным током до 100 А и более 100 А соответственно в соответствии с [18].
Сопротивление заземляющего устройства, к которому присоединены выводы однофазного источника питания электроэнергией, с учетом естественных заземлителей и повторных заземлителей нулевого провода должно быть не более 4 Ом при межфазном напряжении 380 В.
При включении различного рода электрооборудования необходима проверка целостности изоляции, кабеля, надёжности крепления заземления и пусковых устройств. С целью профилактики производится инструментальная проверка исправности электрооборудования и заземления 1 раз в год.
10.2.2.3. Организационные и технические мероприятия по обеспечению элек-тробезопасности.
Для обеспечения электробезопасности при работе термокамеры должны
выполняться следующие организационные мероприятия:
- назначение лиц, ответственных за организацию и безопасность производства работ;
- организация надзора за проведением работ;
- установление рациональных режимов эксплуатации термокамеры.
10.2.3. Пожарная безопасность
Помещение, где может располагаться камера, согласно [19], относится к категории «Д», т. к. в нем обращаются негорючие вещества и материалы.
Причинами возникновения аварий, взрывов или пожаров на холодильных установках, которые не только приводят к нарушению нормаль-ной эксплуатации, порче технологического оборудования, трубопроводов и изоляции, но и к несчастным случаям, являются несоблюдение правил по устройству оборудования и коммуникаций и их эксплуатации.
Основные причины следующие:
- неисправная электропроводка;
- неаккуратное обращение с огнем;
- возгорание из-за разлива агрессовых жидкостей.
В соответствии с [20] на территории предприятия завода предусмотрена система противопожарного водоснабжения. В помещении предусматривается внутренний противопожарный водопровод с пожарными гидрантами.
В помещениях также находятся первичные средства тушения пожаров:
- огнетушители типа ОХП-3, ОХП-5, ОУ-8;
- ящики с песком для тушения загорания связанного с электричест-вом и кислотами;
- асбестовое одеяло.
В помещениях должны быть вывешены технологические и электрические схемы, должностные и эксплуатационные инструкции, плакаты и наглядные пособия по технике безопасности. Помещение также должно быть оборудовано электрической пожарной сигнализацией, телефоном.
Территория и подъезды должны содержаться в чистоте и свободные к проезду. Из зданий предусмотрены эвакуационные выходы.
Пожаро- и взрывоопасность ХФУ (хлор-, фторсодержащих углеводо-родов) заметно снижается с уменьшением числа атомов водорода в молекуле холодильного агента и возрастанием числа атомов хлора, фтора. Так R22 и R23 не воспламеняются и не взрывоопасны.
10.2.4. Защита от шума и вибрации
Шум на производстве наносит большой экономический и социальный ущерб. Неблагоприятно воздействуя на организм человека, он вызывает психические и физиологические нарушения, снижающие работоспособность и создающие предпосылки для общих и профессиональных заболеваний и производственного травматизма.
Для защиты от шума выполняются мероприятия по уменьшению шума в источнике его образования посредством изоляции звукопоглощающими или звукоизолирующими материалами. Кроме того, данный фактор определяется рациональностью размещения технологического оборудования, акустической обработкой помещений.
Изоляция источников шума включает такие средства, как звукоизолирующие ограждения, кожухи, кабины.
В случаях, когда не удаётся снизить уровень шума до допустимых пределов, применяют индивидуальные средства защиты. В качестве средств защиты от шума в соответствии с [21] используются мягкие противошумныe вкладыши, вставляемые в уши, тампоны из ультратонкого волокна или жёсткие из резины или эбонита. Также применяются наушники, шлемы .
В соответствии с [22] виброизоляция осуществляется путем установки источников вибрации на виброизоляторы, а также применением гибких вставок в коммуникациях воздуховодов; использованием упругих прокладок в узлах крепления механизмов, воздуховодов, и т.д.
Для уменьшения вибрации кожухов, ограждений и других деталей, выполненныx из стальных листов, на них наносят вибропоглощающий слой, рассеивающий энергию колебаний.
Для защиты рук от воздействия локальной вибрации, согласно [23],
применяют рукавицы или перчатки следующих видов: со специальными виброзащитными упруго-демпфирующими вкладышами, полностью изготовленные из вибразащитного материала, а также виброзащитныe прокладки или пластины, которые снабжены креплениями к руке. Для защиты от вибрации, передаваемой человеку через ноги, рекомендуется носить обувь на войлочной или толстой резиновой подошве.
Уровень шума рабочих зонах производственных помещений - 80 дБл. допустимое значение для данного вида деятельности составляет 65 дБл.
10.2.5. Промышленное освещение
Промышленная освещенность - это использование световой энергии для обеспечения зрительных условий на производстве.
Правильно спроектированное и рационально выполненное освещение производственных помещений оказывает положительное психофизическое воздействие на работающих, способствует повышению эффективности и безопасности труда, снимает утомление, уменьшает травматизм, сохраняет высокую работоспособность.
При недостаточной освещенности и плохом качестве освещения состояния зрительных функций человека находится на низком исходном уровне, повышается утомление зрения в процессе выполнения работы, возрастает риск производственного травматизма.
В производственных помещениях приемлемо естественное освещение через световые проёмы в наружных стенах; световой коэффициент (СК) должен быть в пределах 1:6 - 1:8. В бытовых помещениях СК должен быть не меньше 1:10. Коэффициент естественного освещения (КЕО) должен быть предусмотрен с учетом характера труда и зрительного напряжения.
Расчет естественной освещенности производится по формуле:
Sо = S
п ×
Е
п
×К
3
×N
о
×К
3д ,
100 ×Тo ×
Т1
где Sо - площадь световых проемов;
Sn - площадь пола помещения;
Еn - коэффициент естественной освещенности;
Кз - коэффициент запаса;
No - световая характеристика окон;
Кзд - коэффициент, учитывающий затемнение окон противостоящими здания-ми;
ТО - общий коэффициент светопропускания;
Т1 - коэффициент отражения от поверхности помещения.
В результате расчета получаем требуемую площадь световых проемов окон Sо.
При недостаточном естественном освещении используют искусственное освещение. Оно создается электрическими источниками света - люминесцентными лампами. При организации производственного освещения необходимо обеспечить равномерное распределение яркости на рабочей поверхности и окружающих предметах. Т.к. требуется постоянное общее наблюдение за ходом технологического процесса то освещенность должна быть в соответствии с [24] не менее 1500 лк.
Нормирование искусственной освещенности производится согласно [25] с учетом разряда зрительных работ (размеры объекта различения, цвета фона, величина контраста между объектом и фоном) и типа освещения (общее и комбинированное).
10.2.6. Микроклимат
Одним из необходимых условий нормальной трудовой деятельности человека является обеспечение правильных микроклиматических условий в производственном помещении. Нормальное тепловое самочувствие человека достигается, когда его тепловыделение полностью воспринимается окружающей средой. В этом случае температура внутренних органов человека остается постоянной.
Микроклимат, или метеорологические условия, производственных помещений, т.е. климат внутренней среды этих помещений, определяется действующими на организм человека сочетаниями температуры, влажности и скорости движения воздуха, а также температурой окружающих поверхностей.
В соответствии с [26] значения температуры, относительной влажности и скорости движения воздуха устанавливаются для рабочей зоны производственных помещений в зависимости от категории тяжести выпoлняeмoй работы, величины избытков явного, выделяемого в помещении, теп-ла и периода времени. Под явным теплом понимается тепло, поступающее в помещение от оборудования, отопительных приборов, нагретых материалов и других источников, которое воздействует на температуру воздуха в помещении.
Показатели микроклимата должны обеспечивать сохранение теплового баланса человека с окружающей средой и поддержание оптимального или допустимого теплового состояния организма.
Микроклимат производственного помещения согласно [26] , где находит-ся данное оборудование, которое обслуживается одним аппаратчиком (категория тяжести работы - легкая l б), должен соответствовать следующим нормам:
| -период года
|
Холодный
|
Теплый
|
| -температура воздуха, ºС
|
21-23
|
22-24
|
| - температура поверхностей *, ºС
|
20-24
|
21-25
|
| - относительная влажность воздуха, %
|
40-60
|
40-60
|
| - скорость движения воздуха, м/с
|
0,1
|
0,1
|
| - площадь помещения на одного рабочего (минимальная), м²
|
6
|
6
|
* Учитывается температура поверхностей ограждающих конструкций (стены, потолок, пол), устройств (экраны и т.п.), а также технологического оборудования или ограждающих его устройств.
Допустимые величины интенсивности теплового облучения поверхности тела работающих от производственных источников:
| Облучаемая поверхность тела, %
|
Интенсивность теплового
|
| |
облучения, Вт/м², не более
|
| 50 и более
|
35
|
| 25 - 50
|
70
|
| не более 25
|
100
|
Эффективным средством обеспечения надлежащих параметров микроклимата рабочей зоны является вентиляция. Вентиляция - это организованный воздухообмен, заключающийся в удалении из рабочего помещения загрязненного воздуха. Вентиляция системы должна создавать на рабочих местах, в рабочей и обслуживающих зонах метеорологические условия, чистоту воздушной среды, соответствующую санитарным нормам, не должны увеличивать взрыво- и пожароопасность, не способствовать распространению взрыва, пожара и продуктов горения в другие помещения.
В зависимости от назначения вентиляции может быть приточной и вытяжной. Вытяжная вентиляция служит для удаления из помещений загрязненного воздуха и выброса его за пределы цеха или корпуса, а приточная – для подачи в помещение чистого воздуха взамен удаленного. В помещении, где оборудована термокамера имеется приточная-вытяжная вентиляция.
Отопление предусматривается общезаводское.
10.3. Экологичность проекта
Как известно, экология - наука об отношениях растительных и животных организмов и образуемых ими сообществ между собой и окружающей средой. Объектами экологии могут быть популяции организмов, виды, сообщества, экосистема и биосфера в целом. В наше время в связи с загрязнением окружающей среды усилившимся влиянием человека на природу экология приобрела, особое значение. Осознав угрозу экологического кризиса - критического состояния окружающей среды, угрожающего существованию людей, человечество все больше внимания уделяет рационализации использования основных природных ресурсов: воды, воздуха, почвы, растительного и животного мира.
В настоящее время выделяют следующие глобальные (актуальные для всего человечества) экологические проблемы:
-изменение климата Земли в результате выброса в воздух веществ, природная концентрация которых достаточна мала;
-замусоривание и иное изменение космического пространства;
-общее ослабление стратосферного озонного экрана в результате выброса в атмосферу окисла азота (результат сгорания горючего самолетов), фреонов;
- загрязнение атмосферы с образованием кислотных осадков;
-загрязнение океана;
-радиоактивное загрязнение окружающей среды.
Экологичность проекта заключается в применении мероприятий по предотвращению отрицательного воздействия на человека и среду окружающую его.
Задачи сбережения озонового слоя Земли, снижения последствий глобального потепления расширили требования к холодильным агентам. К ним, прежде всего, относятся экологические: низкая озоноразрушающая способность; по возможности существенно более низкий потенциал глобального потепления; негорючесть; взрывобезопасность и нетоксичность.
Экологические требования к технологическим процессам проводится, главным образом, через [27], [28] и другие документы, в которых инженерно-технические решения увязаны с экологическим нормативом. Экологический норматив предусматривает обязательные условия сохранения структуры и функций экосистемы, а также всех экологических компонентов, которые жизненно необходимы при хозяйственной деятельности человека. Эколог-ический норматив определяет степень максимально допустимого вмеша-тельства человека в экосистемы.
[28] регламентирует конструктивные решения проектирования зданий, где может эксплуатироваться камера; требования, предъявляемые к теплоизоляционным материалам, отоплению и вентиляции в помещении.
Независимо от степени автоматизации термокамеры и наличия регулирующих и защитных устройств, все аппараты, работающие под давлением, оснащены необходимыми контрольно-измерительными приборами и предохранительными устройствами. Их назначение - обеспечить контроль за параметрами работы камеры и предотвратить выход параметров за пределы безопасных значений. В обязательный перечень контрольно-измерительных приборов входят манометры, термометры и указатели уровня.
10.4. Чрезвычайные ситуации
Возможные ЧС техногенного характера - это промышленные аварии с разрушением технических систем, зданий, сооружений с человеческими жертвами, выбросом аварийно химически опасных веществ (АХОВ), пожары, взрывы аварии на транспорте (ж/д, авто) ЧС природного характера: лесные пожары, наводнения и половодья, землетрясения, а также инфекционные заболевания (эпидемии).
Способы защиты при ЧС техногенного характера:
- при пожарах: вызов пожарной команды, и тушение пожара персона-лом боевого расчета ДПД цеха;
- ликвидация источников загорания (кабельный отсек, водород).
При авариях с выбросом АХОВ:
- укрытие персонала в защитных сооружениях;
- эвакуация людей, использование СИЗ;
- проведение химических и медико-биологических мероприятий за-щиты. При ЧС природного характера: организация оповещения населения о ЧС,
укрытие в защитных сооружениях, оказание первой медицинской помощи,
проведение аварийно-спасательных работ.
При наводнении следует подняться на верхние этажи или на крышу цеха. В случае землетрясения следует немедленно покинуть помещение. Если выйти невозможно, нужно встать в дверном или оконном проеме. Находясь на улице, постараться как можно быстрее отойти от здания.
Получив предупреждение об урагане, необходимо прекратить работы, закрепить оборудование, которое может пострадать от урагана, и спрятаться в убежищах или укрытиях.
Для управления объектом при возникновении чрезвычайной ситуации не-обходимо отключить питание всех электропотребителей, за исключением аварийного освещения, остановить технологический процесс. В ближайшие сроки необходимо установить причину возникновения опасной ситуации, предотвратить поражение обслуживающего персонала. Данную работу на предприятии осуществляет начальник ГО и ЧС совместно с пожарной охраной предприятия и со службой ЧС города. Руководство ГО несет персональную ответственность за организацию и осуществление мероприятий ГО, создание и обеспечение сохранности накопленных фондов индивидуальных и коллективных средств защиты и имущества, а также за подготовку сил и средств ликвидации ЧС, обучение населения и персонала предприятия к действиям в ЧС на ведомственных территориях и объектах.
У начальников ГО объектов рабочим аппаратом являются штабы, комплектуемые штатными работниками и должностными лицами, не освобожденными от своих основных обязанностей. Штаб является органом управления начальником ГО объекта, на который возлагается:
- организация и обеспечение непрерывного управления ГО при любых авариях, катастрофах и стихийных бедствиях;
- своевременное оповещение служб, рабочих, служащих и населения, приле-гающих населенных пунктов о возникновении ЧС;
- разработка плана ГО;
- осуществление мероприятий по защите трудового коллектива;
- обучение личного состава формирований ГО, рабочих и служащих;
- поддержание в постоянной готовности сил и средств для действий в ЧС.
Для организации проведения специальных мероприятий ГО и ЧС, подготовки сил и средств, управления ими при проведении спасательных и других неотложных работ создаются службы: связи и оповещения; охраны общественного порядка; противопожарная; аварийно-техническая; убежищ и укрытия; медицинская; противорадиационной и противохимической защиты; автотранспортная; материально-технического снабжения и др.
Количество служб определяется начальником ГО объекта в зависимости от специфики предприятий и наличие структурных подразделений для их организации.
После удаления опасных факторов и угрозы поражения работающих в соответствии с распоряжением начальника штаба ГО и ЧС можно возобновить технологический процесс.
10.5. Выводы к разделу
10.5.1. В данном разделе описаны основные опасности, существующие при эксплуатации испытательной термокамеры, вредные производственные факторы и их влияние на человека. Помещение, где эксплуатируется камера, должно соответствовать требованиям техники безопасности и нормам условий труда. Вентиляция и освещение должны быть смонтированы с учетом всех требований, в помещении должна поддерживаться оптимальная для обслуживания установки температура.
Безопасность проекта заключается в применении мероприятий по предотвращению отрицательного воздействия хладагентов на человека и среду окружающую его путем автоматизации оборудования и наличия регулирующих, защитных устройств, соблюдение мер пожаро -, взрыво -, электробезопасности.
10.5.2. Элекrpобезопасностъ должна обеспечиваться согласно [16]. К защитным мерам от опасности прикосновения к токоведущим частям электроустановок относятся: изоляция, ограждение, блокировка, пониженные напряжения, электрозащитные средства, сигнализация и плакаты. Защитное заземление и защитное зануление обеспечивается в соответствии с [17].
10.5.3. Пожаробезопасность должна обеспечиваться согласно [20].
10.5.4. Защита от шума и вибраций должна обеспечиваться в соответствии с [21], [22]. Индивидуальная защита рук от вибрации должна обеспечиваться согласно [23] .
10.5.5. Промышленная освещенность должна обеспечиваться, исходя из об-щих положений [25] .
10.5.6. Микроклимат в рабочей зоне должен обеспечиваться требованиями к вентиляции и отоплению производственных помещений, приемлемыми для работы термокамеры и обслуживающего персонала. Требования исходят из общих положений [26] и [28] .
10.5.7. Для уменьшения усиленного влияния деятельности человека на окружающую среду должны предусматриваться мероприятия по защите окружающей среды от отходов производства, очистке выбросов и стоков.
Отходы производства, которые могут оказать вредное воздействие на окружающую среду, должны быть обезврежены.
Для уменьшения воздействия опасности вредных факторов могут использоваться индивидуальные и коллективные средства защиты.
Предельно допустимые концентрации (ПДК) фреонов, применяемых в проекте, согласно [15] не должна превышать 3000мг/м³.
10.5.8. При возникновении чрезвычайной ситуации на производстве по переработке пластмасс должно быть отключено питание всех электропотребителей, за исключением аварийного освещения и остановлен технологический процесс. В ближайшие сроки должна быть установлена причина возникновения опасной ситуации. После удаления опасных факторов и угрозы поражения работающих в соответствии с распоряжением начальника штаба ГО и ЧС технологический процесс должен быть восстановлен. должны быть предусмотрены эвакуационные выходы из цеха или здания.
ЗAКЛЮЧЕНИЕ
В дипломном проекте разработана испытательная термокамера объемом 0,195 м³ с диапазоном температур от -60ºС до 80ºС.
В проекте рассчитан рабочий цикл и рассмотрена схема с необходимым оборудованием для функционирования термокамеры.
Описаны требования, предъявляемые к хладагентам и свойства рабочих веществ.
Приведены расчеты холодильной установки, на основе которых подобрано основное стандартное оборудование и разработано новое.
Описана автоматизация камера с приборами автоматического регулирова-ния и защиты.
Рассмотрены вопросы безопасности и экологичности проекта.
В разделе «энергосбережение» рассмотрена производственная эффектив-ность замены устаревшего оборудования новым, более мощным.
Согласно проведенному технико-экономическому обоснованию проекта определена себестоимость годовой эксплуатации термокамеры – 1206,83 тыс. руб., количество циклов в год - 28998, условно-годовая экономия – 881176,7 руб. и окупаемость капитальных затрат термокамеры - 0,3 года.
БИБЛИОГРАФИЧЕСКИЙ СПИСОК
1. Курылев Е.С., Оносовский В.В., Румянцев Ю.Д. Холодильные установки. 2-е изд., стереотип. СПб.: Политехника, 2002.576 с.
2. Румянцев Ю.Д., Колюнов В.С. Холодильная техника: Учеб. Для вузов.- СПб.: Изд-во «Профессия», 2003. 360с.
3. Кондрашова Н.Г., Лашутина Н.Г. Холодилъно - компрессорные маши-ны и установки. 3-е изд., перераб. и доп. М.: Высш. шк., 1984. 335с.
4. Бараненко А.В., Бухарин Н.Н., Пекарев В.И. и др. Холодильные машины. СПб.: Политехника, 1997. 992с.
5. Кошкин Н.Н., Сакун И.А., Бамбушек Е.М. Холодильные машины. Л.:
Машиностроение, 1985. 510с.
6. Дытнерский Ю. И. Основные процессы и аппараты химической технологии. 2-е изд., перераб. и доп. М.: Химия, 1991. 496с.
7. Бабакин Б.С. Хладагенты, масла, сервис холодильных систем: Монография. - Рязань: Узорочье. 2003. 470с.
8. Павлов К.Ф, Романков П.Г., Носков А.А. Примеры и задачи по курсу процессов и аппаратов химической технологии. 10-е изд., перераб. и доп. Л.: Химия, 1987. 576с.
9. Зеликовский И.Х Малые холодильные машины и установки. Справоч-ник. Л.:Машиностроение, 1989. 676с.
10. Кошкин Н.Н., Сакун И.А., Бамбушек Е.М. Тепловые и конструктив-ные расчеты холодильных машин. Л.:Машиностроение, 1976. 464с.
11. Богданов С.Н., Иванов О.П,, Куприянова А.В. Холодильная техника: Свойства веществ: Справочник. 2-е изд. Л.:Машиностроение, 1976. 168с.
12. Быков А.В. Холодильные компрессоры: Справочник. Л.:Машино-строение, 1992. 365с.
13. Организация и планирование производства. Управление предприяти-ем: Методические указания к выполнению курсового проекта. Н.М. Третьякова. Свердловск:УПИ, 1988.
14. Авилов В.А., Иоффе Р.М., Центовский М.Г. Экономическое обоснование дипломных проектов. К.: 1963. 98с.
15. ГН 2.2.5.1827-03.ПДК вредных веществ в воздухе рабочей зоны.
16. ГОСТ 12.1.019-79(2001). ССБТ. Электробезопасность. Общие требо-вания и номенклатура видов защиты.
17. ГОСТ 12.1.030-81(2001). ССБТ. Электробезопасность. Защитное за-земление. Зануление.
18. ГОСТ 12.4.155 - 85. Устройства защитного отключения. Классификация Общие технические требования.
19. НПБ 105-03. Определение категорий помещений, зданий и наружных установок по взрывопожарной и пожарной опасности.
20. ГОСТ 12.1.004-91(1999). ССБТ. Пожарная безопасность. Общие требования.
21. ГОСТ 12.1.029-80(2001). Средства и методы защиты от шума.
22. ГОСТ 12.1.012-90(1996). ССБТ. Вибрационная безопасность. Общие требования .
23. ГОСТ 12.4.002-97. ССБТ. Средства защиты рук от вибрации. Технические требования и методы испытаний.
24. СанПиН 2.2.1/2.1.1.1278-03. Гигиенические требования к естественно- му, искусственному и совмещенному освещению.
25. СНиП 23-05-95. Естественное и искусственное освещение.
26. СанПин 2.2.4.548-96. Гигиенические требования к микроклимату
производственных помещений.
27. ГОСТ Р 12.2.142-2000. ССБТ. Системы холодильные холодопроизводительностью свыше 3.0 кВт. Требования безопасности.
28. СНиП 2.11.02-87.Холодильники
|