ВВЕДЕНИЕ
Строгие требования органов охраны окружающей среды не позволяют сбрасывать непосредственно в водоемы или канализацию сточные воды, содержащие хром, например в виде хромовой кислоты, хроматов металлов и т. п. Кроме того, хром является дорогостоящим металлом и его извлечение из хромсодержащих растворов является желательным и с экономической точки зрения. Уже длительное время существует потребность в экономичном и эффективном способе удаления хрома из сточных вод и его регенерации.
Глава 1. ОЧИСТКА СТОЧНЫХ ВОД ГАЛЬВАНИЧЕСКОГО ПРОИЗВОДСТВА С ПРИМЕНЕНИЕМ ПОРОШКООБРАЗНЫХ ФЛОКУЛЯНТОВ
Сточные воды гальванических производств обычно содержит примеси загрязняющих веществ, относящихся по классификации Л.А Кульского к IV группе, то есть в виде ионно – диспергированных соединений, в том числе катионов тяжелых металлов, токсичных анионов в виде хромата, бихромата и др.
Анализ работ по очистке и обезвреживанию таких сточных вод показывают, что выбор наиболее рациональной схемы очистки, предусматривающей и выделение шламов водоочистки с целью дальнейшего их использования, должен быть основан на сочетании или комбинировании реагентов, физико – химических и механических методов. Кроме того, при использовании реагентов для осаждения примесей часто образуются малорастворимые соединения в коллоидном состоянии, что требует включения в схему очистки таких процессов, как коагуляции, флокуляции (1).
В сточных вод содержится, помимо таких ионов, как Zn2+
, Cu2+
, Ni2+
, Cd2-
, Fe2-
, Cr (VI) в виде анионов CrО4
2-
, Cr2
О7
2-
, трудно переводимых реагентами в нерастворимые соединения. Это потребовало предварительной обработки кислых сточных вод, заключающейся в восстановление Cr (VI) в Cr (III). В качестве восстановителя нами использован FeSO4
для того, чтобы на последующих стадиях очистки он выполнял роль коагулянта и участвовал в гетерокоагуляции в виде Fe (OH)3
.
Восстановление Cr (VI) в Cr (III) протекает по схеме:
CrО4
2-
+ Fe2+
+ 8 Н → Cr3+
+ Fe3+
+ 4 Н2
О
Далее с помощью щелочных реагентов – NaOH, Na2
СО3
, NH4
OH,Са (ОН)2
– осуществляется как нейтрализация сточных вод, так и перевод в гидрооксиды, выпадающие в осадок при соответствующих значениях рН. Установлено, что наиболее полный перевод ионов в гидроксиды обеспечивается при рН=8,5-9,5. Интервалы рН осаждения гидрооксидов, структура осадка и соответственно скорость осаждения зависят от природы добавляемого щелочного реагента.
Забиваем Сайты В ТОП КУВАЛДОЙ - Уникальные возможности от SeoHammer
Каждая ссылка анализируется по трем пакетам оценки: SEO, Трафик и SMM.
SeoHammer делает продвижение сайта прозрачным и простым занятием.
Ссылки, вечные ссылки, статьи, упоминания, пресс-релизы - используйте по максимуму потенциал SeoHammer для продвижения вашего сайта.
Что умеет делать SeoHammer
— Продвижение в один клик, интеллектуальный подбор запросов, покупка самых лучших ссылок с высокой степенью качества у лучших бирж ссылок.
— Регулярная проверка качества ссылок по более чем 100 показателям и ежедневный пересчет показателей качества проекта.
— Все известные форматы ссылок: арендные ссылки, вечные ссылки, публикации (упоминания, мнения, отзывы, статьи, пресс-релизы).
— SeoHammer покажет, где рост или падение, а также запросы, на которые нужно обратить внимание.
SeoHammer еще предоставляет технологию Буст, она ускоряет продвижение в десятки раз,
а первые результаты появляются уже в течение первых 7 дней.
Зарегистрироваться и Начать продвижение
В случае NaOH из – за проявления амфотерных свойств гидроксидами цинк, хрома интервал рН осаждения узок; при использовании NH4
OH возможно образование аммиакатов, и степень осаждения ниже. Более перспективны Na2
СО3
образующиеся гидрооксиды имеют рыхлую аморфную структуру, медленно осаждающую и уплотняющуюся во времени.
Для ускорения процесса осаждения образующихся гидрооксидов нами использован порошкообразный флокулянт ПМАК, который зарекомендовал себя как флокулянт.
После предварительной обработки сточных вод растворами FeSO4
и Na2
CO3
добавляли порошкообразный флокулянт. Количество добавляемых реагентов регулировалось до значения рН, которые доводили при обработке FeSO4
до рН=2 – 2,5 и до 8,5 – 9,5 – при дальнейшей обработке FeSO4
для перевода инов тяжелых металлов в дисперсное состояние в виде нерастворимых гидроксидов (2). Приведенные на рис.1 кривые показывают, что с увеличением добавок порошкообразных полиэлектролитов степень осветления

где V и Vобщ.
- объем отстоя и общий объем соответственно сточной воды увеличивается, достигая 80% при дозе ПМАК – 50 мг/л. При этом ускоряются процессы хлопьеобразования и осаждения агрегатов в результате значительного увеличения их размеров и прочности (3).

Рис.1 Кинетика осветления сточных вод гальванического производства в присутствии ПМАК: 1 – без ПМАК, 2 – 0,5, 3 – 5, 4 – 12,5, 5 – 25, 6 – 50 мг/л
На основе коллоидно – химических аспектов водоочистки обоснована необходимость регулирования фазо – дисперсного состояния примесей в сточных водах гальванического производства, выбрана рациональная схема комплексной реагентной обработки, включающей применение фллокулянтов для интенсификации процессов разделения фаз.
ГЛАВА 2. ХИМИЧЕСКАЯ ОЧИСТКА СТОЧНЫХ ВОД ГАЛЬВАНИЧЕСКОГО ПРОИЗВОДСТВА
Химическая очистка сточных вод гальванического производства делится на два типа очистки: нейтрализация нежелательных примесей и выведение в осадок растворенных веществ. Основным преимуществом химической очистки сточных вод производства считается его низкая чувствительность к изначальному количеству содержащихся в воде загрязнителей — посредством химической очистки сточных вод гальванического производства из воды удаляется любое количество примесей. Среди недостатков химических методов очистки сточных вод производстваможно назвать как высокую стоимость используемых реагентов, так и потребность в доочистке сточных вод, которые после очистки содержат как остаточные количества самого реагента, так и побочные продукты реакции, а также образовавшийся в ходе реакции осадок. Химическая нейтрализация растворенных загрязнителей предполагает введение в воду различных реагентов, которые вступая в реакцию образуют с загрязнителем безопасные для человека соединения, чье наличие в воде допустимо. Нейтрализация как самостоятельный метод очистки сточных вод гальванического производства чаще всего применяется для окончательной очистки, после которой сточные воды подлежат спуску в водоемы. Нейтрализация является деструктивной мерой очистки сточных вод производства,
используемой в тех случаях, когда находящиеся в воде примеси не имеют ценности и не могут быть повторно использованы на производстве. Химическая очистка сточных вод гальванического производства методом выведения в осадок загрязнителя также является высокоэффективной мерой очистки, которая позволяет удалить из воды любые количества загрязнителя. В ходе очистки сточных вод производстваподобными методами в воду добавляются различные реагенты, которые образуют с загрязнителем нерастворимые или малорастворимые соединения. Основным недостатком этого метода очистки сточных вод гальванического производства является необходимость дополнительной механической очистки воды, которая удалит из воды образовавшийся осадок. В качестве механической меры доочистки сточных вод гальванического производства используются самые разнообразные методы и их сочетания: так, например, зачастую применяется коагуляция с последующим отстаиванием и фильтрацией воды. Это сочетание считается одним из наиболее надежных мер, так как в процессе из воды удаляется практически весь образовавшийся осадок. При выборе химической очистки сточных вод производства как основной меры очистки воды наибольшим приоритетом обладает подбор оптимального реагента и расчет необходимой для успешной очистки сточных вод гальванического производства дозы реагента. Выбор реагента осуществляется на основе данных о составе воды, которые определят как наличие в воде того или иного загрязнителя, так и его количество. Оптимальная доза реагента для химической очистки сточных вод гальванического производства — это такая доза, которая позволит вывести в осадок или нейтрализовать все количество содержащегося в воде загрязнителя, но при этом не будет избыточной, то есть остаточное количества реагента в воде после очистки не будет превышать установленных ГОСТом норм.
Сервис онлайн-записи на собственном Telegram-боте
Попробуйте сервис онлайн-записи VisitTime на основе вашего собственного Telegram-бота:
— Разгрузит мастера, специалиста или компанию;
— Позволит гибко управлять расписанием и загрузкой;
— Разошлет оповещения о новых услугах или акциях;
— Позволит принять оплату на карту/кошелек/счет;
— Позволит записываться на групповые и персональные посещения;
— Поможет получить от клиента отзывы о визите к вам;
— Включает в себя сервис чаевых.
Для новых пользователей первый месяц бесплатно.
Зарегистрироваться в сервисе
Метод ионного обмена, используемый для очистки сточных вод гальванического производства.
Не менее эффективным сегодня считается метод очистки сточных вод производства ионным обменом. Ионный обмен — это процесс обмена ионами между водой и ионообменными материалами. При подобного рода очистки сточных вод гальванического производства из воды удаляются ионы тяжелых металлов, чего достаточно для соответствия воды всем нормам и стандартам. Использование ионного обмена в системах очистки сточных вод гальванического производства предполагает использование фильтрами системы водоподготовки особого рода материалов — ионообменных смол, в ходе фильтрации воды через которые и производится ионный обмен. Ионообменные смолы — это синтетические смолы, на поверхности гранул которых закрепляются свободные иониты тех или иных нейтральных человеку веществ. В ходе работы фильтров системы очистки сточных вод гальванического производства производится механическая фильтрация воды через слой ионообменного материала. При контакте с водой гранулы фильтрующего материала разбухают, свободные иониты теряют связь с поверхностью смолы в следствии чего переходят в состав смолы, а ионы тяжелых металлов, напротив, оседают на поверхности загрузки. Этот метод очистки сточных вод гальванического производства сегодня считается одним из наиболее эффективных и безопасных методов. Безопасность метода объясняется отсутствием влияния очистки на физико-химические свойства воды. В отличии от химической очистки сточных вод гальванического производства этот метод безреагентный, что исключает возможность попадания реагента или продуктов реакции в очищенную воду. Также среди преимуществ этого метода очистки сточных вод производства можно назвать его экономичность: в процессе очистки не задействованы какие-либо расходуемые материалы, кроме прочной и долгосрочной ионообменной смолы. Со временем загрузочный материал подобных фильтров очистки сточных вод гальванического производства засоряется и истирается, что приводит к необходимости постоянной его промывки, а также нечастой замены. Для промывки загрузочных материалов используются различные регенерационные растворы, которые не только удаляют с поверхности смолы ионы тяжелых металлов, но и восстанавливают слой свободных ионитов необходимых для произведения эффективной очистки сточных вод гальванического производства.
Сорбционная очистка сточных вод гальванического производства.
Сорбционная очистка сточных вод производства — это процесс поглощения частиц загрязнителя различными фильтрующими материалами. Основным критерием при выборе того или иного фильтрующего материала являются сорбционные свойства материала, так как именно от них зависит эффективность очистки сточных вод гальванического производства. Среди критериев выбора фильтрующего материала можно назвать несколько основных свойств материала:
Механическая прочность материала.
От механической прочности используемого для сорбционной очистки сточных вод гальванического производства материала напрямую зависит качество очистки воды. Непрочные материалы при взаимодействии с загрязненной водой быстро истираются и повреждаются, что приводит к ухудшению работы сорбционных фильтров, так как задействование всего объема фильтрующего материала в процессе очистки становится невозможным: поврежденные участки материала не участвуют в фильтрации.
Химическая устойчивость материала.
Очистка сточных вод гальванического производства предполагает постоянный контакт фильтрующего материала с различными химически активными веществами, которые могут разрушить тот или иной материал, что опять же приведет к потере эффективности работы системы очистки сточных вод производства. Выбор того или иного материала основывается на его устойчивости к тем веществам, которые содержатся в подлежащей обработке воде.
Сорбционные свойства материала.
Основным критерием при выборе фильтрующего материала для очистки сточных вод гальванического производства становятся его сорбционные качества. Оптимальной структурой для фильтрующего материала считается пористая структура. Процесс сорбционной очистки сточных вод гальванического производства — это процесс задержания частиц загрязнителя в порах фильтрующего материала, поэтому предпочтение при выборе фильтрующего материала отдается материалом с сильнопористой поверхности, поры которой различны по размеру.
Сорбционная очистка сточных вод гальванического производства считается одной из наиболее эффективных и экологически чистых мер водоочистки. Единственным минусом сорбционной очистки сточных вод производства считается использование не возобновляемых материалов: засорившиеся фильтрующие материалы подлежат обязательной замене. Мембранные технологии очистки сточных вод гальванического производства. Одной из самых эффективных мер очистки сточных вод производства считается использование мембранных технологий. Мембранные методы очистки сточных вод гальванического производства — это процесс процеживания воды через полупроницаемые мембраны под давлением. В ходе подобного рода очистки сточных вод производства из воды удаляется до 98% всех растворенных веществ, в том числе и тяжелых металлов — основных загрязнителей сточных вод гальванического производства. Процесс очистки сточных вод производства при помощи мембранных методов основывается на технологии обратного осмоса, при котором загрязненная вода разделяется на две неравные части. Полупроницаемая мембрана в ходе очистки сточных вод гальванического производства отделяет меньший объем воды с большей концентрацией растворенных веществ от чистой воды, избавленной от любого рода примесей. Очистка сточных вод производства мембранным методом осуществляется на молекулярном уровне, что позволяет судить о высокой эффективности этой технологии водоочистки.
Для успешной работы мембранных фильтров очистки сточных вод производства необходимо производить периодическую промывку мембраны, в ходе которой с ее поверхности удаляются частицы загрязнителей. При полном засорении мембраны теряется ее проницаемость и в итоге вода не проходит сквозь нее, что приводит к отказу фильтров очистки сточных вод производства.
Основным недостатком мембранной очистки сточных вод гальванического производства считается чувствительность мембран к механическому воздействию, а также к некоторым химически активным веществам. При выборе технологии очистки сточных вод производства рекомендуется произвести полный анализ воды, который выявит необходимость проведения предварительных мер очистки до подачи воды в мембранные фильтры очистки сточных вод гальванического производства.
Глава 3. ВЫДЕЛЕНИЕ ХРОМА ИЗ ПРОМЫВНЫХ ВОД ПРОЦЕССОВ ГАЛЬВАНОСТЕГИИ
Строгие требования органов охраны окружающей среды не позволяют сбрасывать непосредственно в водоемы или канализацию сточные воды, содержащие хром, например в виде хромовой кислоты, хроматов металлов и т. п. Кроме того, хром является дорогостоящим металлом и его извлечение из хромсодержащих растворов является желательным и с экономической точки зрения. Уже длительное время существует потребность в экономичном и эффективном способе удаления хрома из сточных вод и его регенерации.
Процесс предназначен для удаления и извлечения хрома из сточных вод в виде хромовой кислоты и (или) хроматов металлов путем непосредственного осаждения хрома карбонатом бария. Процесс проводится в водных растворах, содержащих ледяную уксусную кислоту, предпочтительно при рН = 4,5-4,7; получающийся хромсодержащий материал отфильтровывают через кислотоустойчивый фильтр, предпочтительно с размером пор 2—4мкм при рН ~ 2-5. Предпочтительно использовать массовое отношение карбоната бария к хромсодержащим соединениям, находящимся в растворе, 2 : 1 и карбоната бария к уксусной кислоте 3:1. Карбонат бария и уксусную кислоту смешивают в водной среде непосредственно перед употреблением. Эту смесь добавляют к хромсодержащим сточным водам; можно поступать и наоборот, т. е. приливать сточные воды к данной смеси.
Схема процесса представлена на рис. 32. В результате процесса хромирования получают хромированные детали, которые промывают в одном или нескольких промывных резервуарах; в последнем из них обычно проводится промывка горячей водой.
При промывке деталей в резервуарах 1 происходит увеличение концентрации ионов хрома в растворе. Загрязненная жидкость из промывных резервуаров направляется на обработку по линии 2; в другом варианте жидкость свободно стекает из промывного резервуара в резервуар для обработки. Туда подается смесь карбоната бария и уксусной кислоты, количества которых зависят от содержания хрома в промывных водах и определяются как было описано выше.
В резервуаре для обработки 3 предусматриваются обычные перемешивающие устройства; предпочтительно перемешивание с помощью воздуха. После перемешивания в резервуаре 3 раствор по линии 4 подается на фильтр 5 с размером пор 2—4мкм. В случае необходимости дальнейшей обработки фильтрат по линии 6 направляют в дополнительный резервуар 7 или в автономную фильтрующую систему как показано на схеме стрелками. В резервуар 7 добавляют серную кислоту или аналогичные соединения для осаждения остаточных количеств бария, например в виде сульфата бария.
Затем смесь подается по линии 5 на фильтр 9 с размером пор 1—3 мкм, где происходит улавливание сульфата бария. Фильтрат по линии 10 может быть непосредственно сброшен в канализацию или в водоем, а при непрерывном процессе по линии 11 направлен для повторного использования в промывной резервуар 1.
Процесс предназначен для извлечения ионов хромата в виде хромовой кислоты. Процесс включает стадии добавки восстановителя к сточным хроматсодержащим водам для осаждения хрома в виде гидроксида хрома (III); добавления к осадку щелочи и водного раствора пероксида водорода для получения хроматсодержащего водного раствора и пропускание полученного раствора через кислотную катионообменную смолу в Н-форме.
Процесс предназначен для выделения раствора хромовой кислоты из сточных вод. Сточные воды подвергают деионизации, последовательно пропуская через две или более колонны с анионообменной смолой.

В ходе обработки ионообменная способность смолы в первой колонне уменьшается. Когда концентрация ионов хрома в подаваемом и выходящем из колонны растворе становится одинаковой, проводят промывку колонны обратным потоком.
Во время регенерации первой колонны сточные воды подаются на вход второй колонны с анионитом. После окончания регенерации колонна снова подключается к очистной анионообменной системе, однако уже в качестве последней колонны.
Этот процесс регенерации затем последовательно повторяется, каждый раз для той колонны, которая является первой в очистной системе; такой метод работы позволяет проводить непрерывную очистку поступающих сточных вод. Раствор, образующийся в результате регенерации, пригоден для повторного использования в качестве раствора хромата.
Процесс предназначен для обработки хромсодержащих сточных вод, получаемых при промывке хромированных изделий, с помощью ионообменных смол. Для увеличения скорости извлечения хромовой кислоты, повышения срока службы ионообменной смолы и предотвращения образования осадка, к сточным водам добавляют щелочные соединения до получения приблизительно нейтральной реакции; ионы металлов, содержащиеся в растворе, при этом осаждаются в виде гидроксидов, которые затем удаляют на стадии фильтрования.
Получаемый фильтрат, реакция которого поддерживается нейтральной, направляется в башню предварительной обработки, наполненную катионообменной смолой, где в результате адсорбции происходит удаление щелочных компонентов. Получаемый разбавленный раствор двухромовой кислоты концентрируют в адсорбционной башне, заполненной анионообменной смолой, и подвергают очистке в башне с катионообменной смолой в результате чего получают чистый раствор двухромовой кислоты. Башни предварительной обработки и очистки регенерируют, обрабатывая серной кислотой.
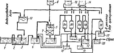
Схема процесса представлена на рис. 1. Детали, хромированные в резервуаре /, сначала промывают водой в емкости для первичной промывки 2, а затем снова промывают водой в следующем резервуаре 3. Вода, подаваемая на промывку, сначала направляется во второй промывной резервуар 3, а затем после того как в ней растворились значительные количества хромовой кислоты, она подается в резервуар для первичной промывки 2; из резервуара 2 воду направляют на хранение в резервуар 4. Как правило сточные воды процесса хромирования, хранящиеся в резервуаре 4, имеют кислую реакцию (рН = 2,3-3).
Сточные воды из резервуара 16 подают для нейтрализации в резервуар 5, куда из резервуара подают водный раствор гидроксида натрия до получения приблизительно нейтральной реакции (рН = 7-9). При этом происходит осаждение железа, меди и других металлов в виде гидроксидов. Смесь проходит через фильтр 7, расположенный под резервуаром 5; фильтрат направляют в резервуар 8. В результате такой обработки в сточных водах процесса хромирования происходит замена ионов металлов на ионы натрия. Реакция раствора в резервуаре 8 близка к нейтральной (рН = 7-4-8). Этот раствор направляют для предварительной обработки в башни 9а и 96, заполненные катионообменной смолой, где происходит удаление ионов натрия в результате адсорбции. В результате очистки получают разбавленный раствор двухромовой кислоты, который временно хранится в резервуаре 10.
Цель снижения рН разбавленного раствора двухромовой кислоты и удаления ионов натрия из фильтрата, находящегося в резервуаре 8, состоит в том, чтобы увеличить эффективность последующей адсорбции ионов хромовой кислоты анионообменной смолой. В частности, если величина рН будет менее 3,5 ион хромовой кислоты превращается из CrO в Сг20;_,что приводит к увеличению эффективности адсорбции на анионообменной смоле примерно на 30 %.

Рис. 1. Схема процесса обработки сточных вод, образующихся при хромировании, с помощью ионного обмена
Разбавленный раствор двухромовой кислоты, имеющий рН менее 3,5, из резервуара 10 подают в адсорбционные башни Па и 116, заполненные анионообменной смолой, для удаления ионов бихромата; получаемый при этом раствор хранится в резервуаре 12. Очищенные таким образом сточные воды могут быть направлены в резервуар 13, а оттуда — на повторное использование.
После того, как адсорбционная емкость башен Па и 116 исчерпана, проводят следующие операции:
1.Продувка. Вода, оставшаяся в частицах анионообменной смолы, сначала выдувается током воздуха.
2.Предварительная промывка. Анионит промывают, пропуская через него воду в прямом и обратном направлениях в 20-кратном объемном избытке по отношению к количеству анионита. Для промывки используют воду, хранящуюся в резервуаре 12.
3.Продувка. Снова продувают анионит воздухом для удаления остатков воды: вся выделяющаяся при этом вода возвращается на хранение в резервуар 4.
4.Впрыскивание реагента. Из емкости 14 впрыскивается водный раствор гидроксида натрия, объем которого равен объему анионита. При этом происходит десорбция адсорбированных на анионите ионов двухромовой кислоты и образуется раствор хромата натрия.
5.Продувка. Для удаления из анионита остатков раствора хромата натрия продувают воздухом, а выделившийся раствор направляют на хранение в резервуар 15.
6.Дополнительная промывка. Так же как и при предварительной промывке промывают анионит примерно 20-кратным (по объему) избытком воды из резервуара, пропуская ее в прямом и обратном направлениях.
7.Продувка. Продувают воздухом для удаления из анионита остаточной воду которую вместе с промывной водой возвращают на хранение в резервуар 4.
8.Заполнение водой. Добавляют воду в таком количестве, чтобы она покрыла анионит, находящийся в адсорбционных башнях Па и 116.
В результате описанной обработки ионы двухромовой кислоты, адсорбированные на анионите, удаляются в виде раствора хромата натрия, а используемый анионит регенерируется. Раствор хромата натрия из резервуара 15 направляют в очистную башню 16, заполненную катионообменной смолой аналогично башням 9а и 96, для адсорбции ионов натрия и получения чистого раствора двухромовой кислоты. Последний направляют в резервуар 17 и используют для хромирования в реакторе 1.
При достижении адсорбционной емкости башен предварительной обработки 9а и 96 и очистной башни 16 проводят следующие операции, так же как и в случае адсорбционных башен 11а и 116.
1.Продувка. Продувают воздухом для удаления остатков раствора двухромовой Кислоты из частиц катионита.
2.Предварительная промывка. Через катионит пропускают воду в прямом и обратном направлениях в 20-кратном (по объему) избытке по отношению к количеству катионита. Для промывки используют раствор, хранящийся в резервуаре 15.
3.Продувка. Снова продувают воздухом для удаления остатков воды из катионита; промывную воду и упомянутые выше остатки раствора двухромовой кислоты возвращают в резервуар 4.
4.Впрыскивание реагента. Из емкости 18 впрыскивается серная кислота, объем которой эквивалентен количеству катионита. При этом происходит десорбция ионов натрия, адсорбированных на катионите; образующийся раствор сульфата натрия удаляют.
5.Продувка. Продувают воздухом для удаления из катионита остатков раствора сульфата натрия.
6.Дополнительная промывка. Так же как и при предварительной промывке промывают катионит примерно 20-кратным (по объему) избытком воды из резервуара 12, пропуская ее в прямом и обратном направлениях.
7.Продувка. Продувают воздухом для удаления из катионита остатков промывной воды; промывные воды и раствор сульфата натрия хранят в резервуаре 19. Его содержимое направляют на выброс после установления величины рН в контрольной емкости 20.
8.Заполнение водой. Добавляют воду в таком количестве, чтобы она покрыла катионит, находящийся в башнях предварительной обработки 9а и 96 и в очистной башне 16.
В результате такой обработки ионы натрия, адсорбированные на катионите, удаляются в виде раствора сульфата натрия и происходит регенерация катионита в башнях предварительной обработки 9а и 96 и в очистной башне 16.
В приведенном примере башни предварительной обработки 9а и 96 включены параллельно, что позволяет проводить непрерывный процесс, осуществляя адсорбцию в одной из башен в то время как другая башня регенерируется. Реакции, протекающие в башнях 9а и 96, адсорбционных башнях 11а и 116 и в очистной башне 16, приведены ниже (ионообменная смола обозначена как R; уравнение а относится к башне предварительной обработки, б — к адсорбционной башне, в — к адсорбционной башне при регенерации, г — к очистной башне и а — к регенерации башен предварительной обработки и очистки):

Шестивалентный хром восстанавливают до трехвалентного с образованием гидроксида хрома. Такие металлы как цинк и кадмий также выделяют в виде гидроксидов; серебро и медь извлекают в виде свободных металлов. В этом процессе происходит также нейтрализация дыма, выделяющегося из регенерационных резервуаров и содержащего цианиды и хром.
Согласно данному способу детали после покрытия погружают в регенерационный раствор, содержащий альдегид или вещество способное превращаться в альдегид и, в случае необходимости, окисляющий агент. При этом происходит осаждение избытка металла из остатка раствора, используемого для гальванопокрытия, в виде свободного металла или его гидроксида, а также разложение цианидов и восстановление" шестивалентного хрома в трехвалентный. В этом процессе могут быть регенерированы как раствор для гальванопокрытия, так и регенерирующий раствор.
Глава 4. ХРОМ ИЗ ОСАДКОВ ЦВЕТНЫХ МЕТАЛЛОВ
Процесс предназначен для выделения хромсодержащих соединений из осадков, получаемых при осаждении твердых частиц в сточных водах, процессов чистовой обработки металлов; хром в этих осадках находится в виде хромата бария. В этом случае осадок переводят в водную суспензию, добавляют серную кислоту, перемешивают некоторое время при комнатной температуре, отделяют нерастворившуюся часть, добавляют к полученному при разделении фильтрату карбонат одного из следующих элементов: Са+, Sr2+,Ba2+ иРЬ2+, в результате чего происходит осаждение значительной части сульфат-ионов, содержащихся в растворе. Снова отделяют нерастворившуюся часть, к получаемому фильтрату добавляют карбонат стронция для осаждения остатков сульфат-ионов и еще раз отделяют осадок, получая раствор, который содержит все количество СгОэ, находившееся в первоначально полученном растворе.
Было приготовлено 55 кг осадка, содержащего 40 % ВаСг04 и 60 % ВаС03. Осадок перемешивали с водой для получения суспензии. Затем было добавлено 25,1 кг (13,9 л) H2S04 и общий объем смеси доведен до 85 л. Смесь перемешивали без дополнительного нагревания в течение 2,5 ч.
Затем нерастворившуюся часть отфильтровали и осадок несколько раз промывали водой до получения раствора с содержанием 5,5 г/100 мл Сг03 и 7,8 г/100 мл H2S04. Затем к раствору добавляли 8,0 кг СаС03 и перемешивали 10 мин при комнатной температуре. Нерастворившуюся часть отфильтровали и осадок промывали водой как описано выше; общий объем полученного раствора был ~П5 л. В этом растворе еще содержалось 2,0 кг H2
S04
; к нему было добавлено 4,5 кг SrC03
и перемешивалось ~15 мин при комнатной температуре.
Нерастворившуюся часть отфильтровали, осадок промывали водой до получения общего объема раствора 130 л. Полученный раствор содержал все количество, находившееся в первоначально полученном растворе, и был свободен от H2
S04
.
Этот процесс позволяет эффективно извлекать весь хром, содержащийся в смешанных осадках в виде хромата бария, причем получаемый раствор не содержит серной кислоты и может быть рециркулирован для повторного использования в процессе гальванического хромирования.
Извлечение проводят при обычных температурах, не требующих применения дорогостоящего оборудования; при этом на всех стадиях используются относительно разбавленные растворы, что позволяет отказаться от использования специальной коррозионностойкой аппаратуры и, тем самым, повысить экономичность Процесса.
Сначала проводят хлорирование в водной фазе для окисления содержащееся в осадке хрома, затем отделяют нерастворившуюся часть и обрабатывают поручаемый раствор Cr (VI) в закрепленном слое анионита для удаления Сг (VI) из раствора. Затем путем жидкостной экстракции выделяют из водного раствора медь, d после удаления меди — таким же образом и цинк. Из раствора, не содержащегоцинка, удаляют алюминий, осаждая его в виде гидроксида, а после этого выделяют из раствора никель путем жидкостной экстракции. Все цветные металлы могут быть извлечены из соответствующих растворов и осадков обычными методами.
Другой процесс, предназначенный для разделения осадков, содержащих гидроксиды цветных металлов, и выделения металлов описан Л. Витцке. Осадок, представляющий собой отход производства, сначала смешивают с гидроксидом или карбонатом щелочного металла, сушат и подвергают обжигу. Водонерастворимую часть обожженного материала обрабатывают серной кислотой в результате чего получают нерастворимый остаток и сернокислый раствор, содержащий медь, алюминий, и хром. Медь выделяют из этого раствора путем жидкостной экстракции и из оставшегося раствора выделяют на отдельных стадиях жидкостной экстракции алюминий, хром, цинк и никель.
ЛИТЕРАТУРА
1. Кульский Л.А. Коллоидно – химические аспекты процессов водоочистки //Успехи коллоидной химии: Сб.науч.тр.Киев:Наукова думка, 1983.368 с.
2. Волоцков Ф.П. Очистка и использование сточных вод гальванических производств. М.:Стройиздат, 1983.103 с.
3. Вайцер Ю.И., Минц Д.М. Высокомолекулярные флокулянты в процессах очистки воды. М.: Стройиздат, 1984.191 с.
|